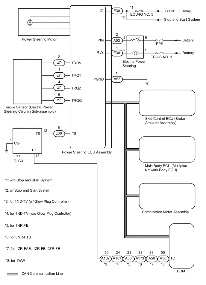
POWER STEERING SYSTEM SYSTEM DIAGRAM

A01T9OLE03