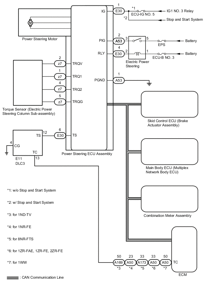
POWER STEERING SYSTEM SYSTEM DIAGRAM

B0044MKE01