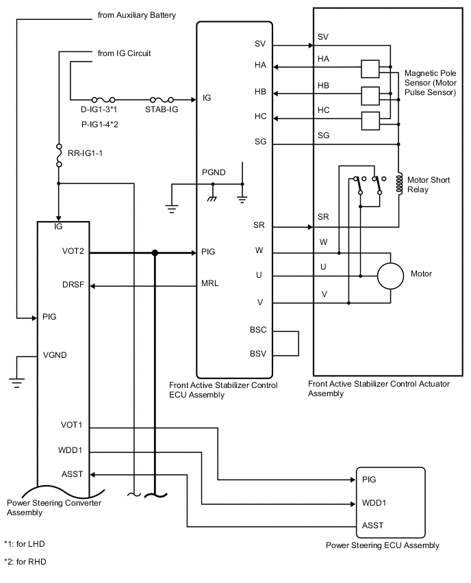
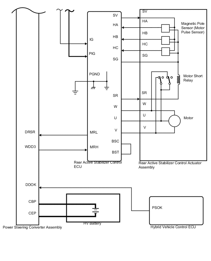
ACTIVE STABILIZER SUSPENSION SYSTEM SYSTEM DIAGRAM

A000THME01
A000VGCE01
A000WDSE01