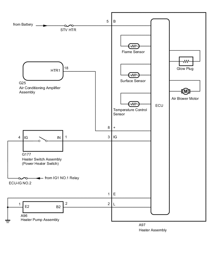
COMBUSTION TYPE POWER HEATER SYSTEM SYSTEM DIAGRAM

B001GEXE02