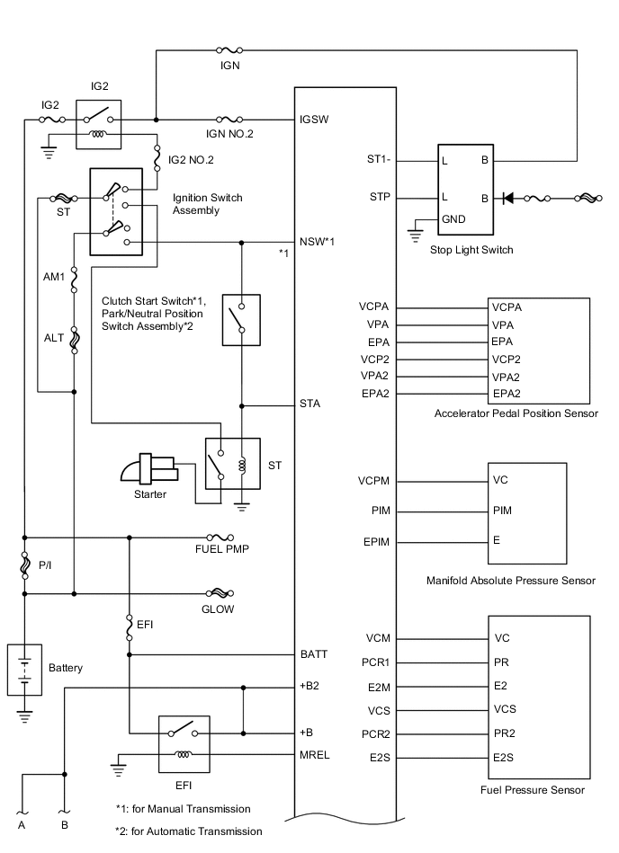
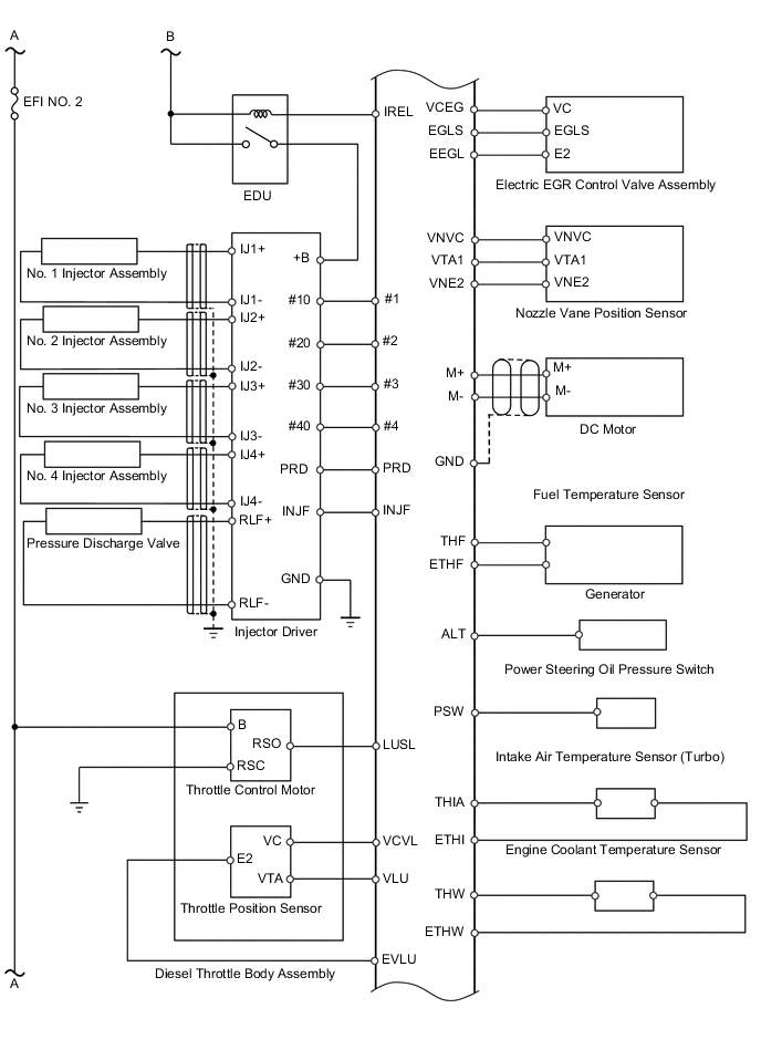
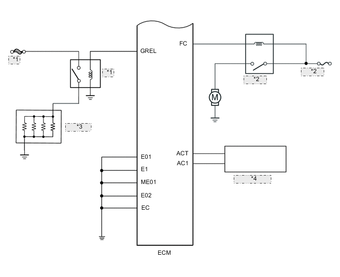
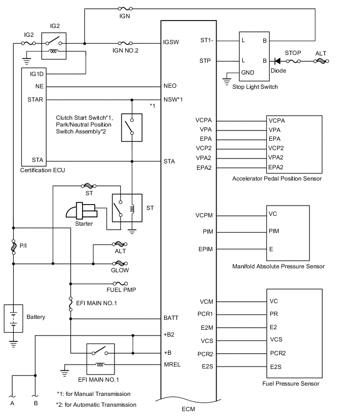
ECD SYSTEM SYSTEM DIAGRAM

Figure 1. w/ Entry and Start System:

B001ESVE02

Figure 2. w/o Entry and Start System:

B001HROE02
B001DGCE04
B001H80E01
B001D76E01
*1 GLOW
*2 FUEL PMP
*3 Glow Plug
*4 A/C Amplifier