INTAKE SYSTEM SYSTEM DIAGRAM


  1. INTAKE AIR CONTROL SYSTEM ILLUSTRATION

    The swirl control valve is mounted on the intake manifold. The Vacuum Switching Valve (VSV) for the swirl control valve changes the vacuum to actuate the actuator.

    Then it uses the swirl control valve VSV to change the vacuum applied to the actuator diaphragm to open and close the swirl control valve.

    B001CWQE02
    Text in Illustration
    *1 ECM *2 Air Cleaner
    *3 Mass Air Flow Meter Sub-assembly *4 Intercooler
    *5 Intake Air Temperature Sensor *6 Diesel Throttle Body Assembly
    *7 Manifold Absolute Pressure Sensor *8 Vacuum Switching Valve (for Swirl Control Valve)
    *9 Swirl Control Valve *10 Swirl Control Valve Actuator
    *11 Engine Coolant Temperature Sensor *12 Turbocharger Sub-assembly
    *13

    Turbocharger Actuator

    - Turbocharger Variable Nozzle Motor

    - Turbocharger Variable Nozzle Sensor

    *14 Crankshaft Position Sensor
    *15 Accelerator Pedal Sensor - -
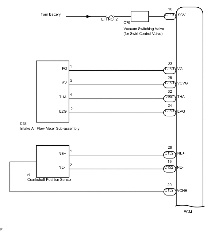
  2. INTAKE AIR CONTROL SYSTEM WIRING DIAGRAM

    B001EJDE01
    B001HGUE02
    *a Diesel Throttle Body Assembly
    *b Engine Coolant Temperature Sensor
    *c Intake Air Temperature Sensor
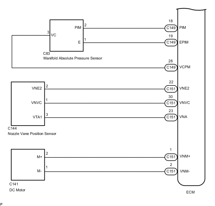
    B001GS3E04
  3. TURBOCHARGER SYSTEM ILLUSTRATION


    • The turbocharger system is comprised of the Variable Nozzle (VN) type turbocharger and ECM.

    • The turbocharger has a nozzle vane which opens and closes to control the volume of the exhaust gas flowing into the turbine. This, in turn, controls the boost pressure. When the nozzle vane moves towards the closing direction, the pressure increases. When the vane moves towards the opening direction, the pressure decreases.

    • The turbocharger actuator built onto the compressor housing side activates the nozzle vane. The nozzle vane position sensor built onto the actuator detects the opening angle of the nozzle vane. The ECM receives a nozzle vane position sensor signal. Based on this signal, the ECM operates the DC motor and controls the turbocharger opening angle.

    • The ECM performs control to obtain the nozzle vane position for the optimal pressure in accordance with the driving conditions.

    B001GS2E02
    Text in Illustration
    *1 ECM *2 Air Cleaner
    *3 Mass Air Flow Meter Sub-assembly *4 Intercooler
    *5 Intake Air Temperature Sensor *6 Diesel Throttle Body Assembly
    *7 Manifold Absolute Pressure Sensor *8 Engine Coolant Temperature Sensor
    *9 Turbocharger Sub-assembly *10

    Turbocharger Actuator

    - Turbocharger Variable Nozzle Motor

    - Turbocharger Variable Nozzle Sensor

    *11 Crankshaft Position Sensor *12 Accelerator Pedal Sensor
    *13 Camshaft Position Sensor - -
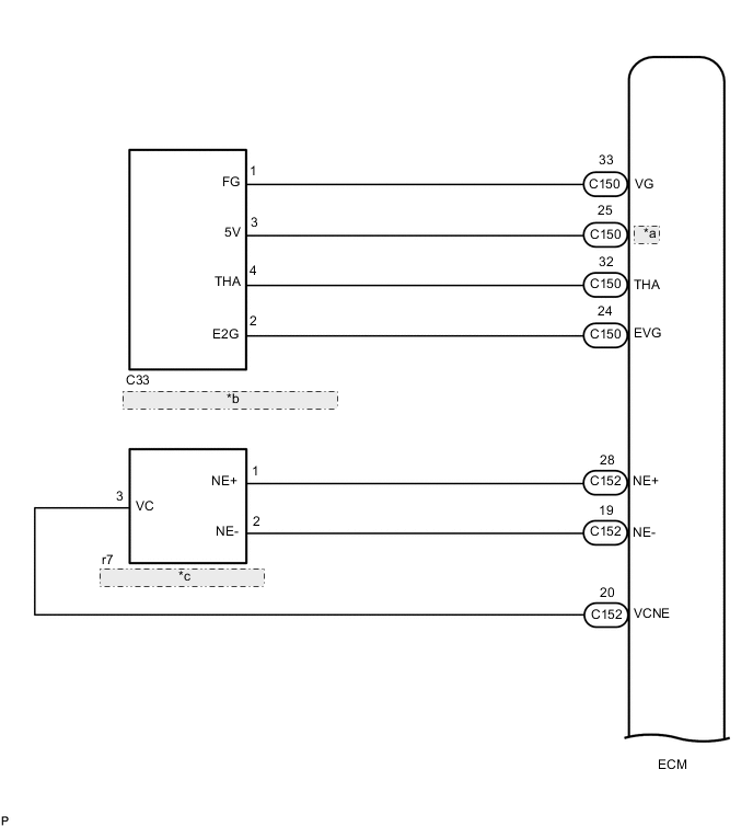
  4. TURBOCHARGER SYSTEM WIRING DIAGRAM

    B001FTXE08
    *a VCVG
    *b Intake Air Flow Meter Sub-assembly
    *c Crankshaft Position Sensor
    B001HGUE03
    *a Diesel Throttle Body Assembly
    *b Engine Coolant Temperature Sensor
    *c Intake Air Temperature Sensor
    B001GFGE07