СИСТЕМА ПЕРЕДАЧИ ДАННЫХ CAN (для моделей с правосторонним рулевым управлением с ЭБУ центрального сетевого шлюза) Проверьте линии шины 3 на короткое замыкание

ОПИСАНИЕ

Между проводами главной шины CAN 3 и/или вспомогательной шины CAN может быть короткое замыкание, если сопротивление между контактами 6 (CA3H) и 21 (CA3L) ЭБУ центрального сетевого шлюза составляет менее 54 Ом.

Неисправность Неисправный участок
Сопротивление между контактами 6 (CA3H) и 21 (CA3L) ЭБУ центрального сетевого шлюза - менее 54 Ом.
  • Короткое замыкание в линиях главной шины CAN 3

  • Короткое замыкание в линиях вспомогательной шины CAN 3

  • ЭБУ центрального сетевого шлюза

  • Приемник мультимедийной системы в сборе*1

  • ЭБУ буфера шины*2

  • Дополнительный разъем*3

  • Разъем распределительного блока шины CAN № 5

  • Разъем распределительного блока шины CAN № 6

  • Контакт распределительного блока шины CAN № 2


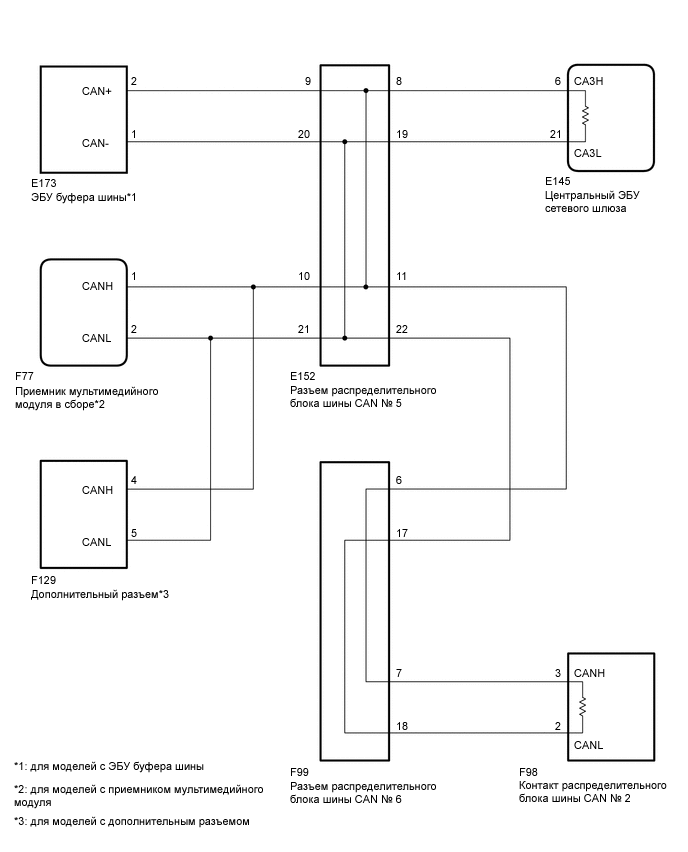
СХЕМА ЭЛЕКТРИЧЕСКИХ СОЕДИНЕНИЙ

A01WYWDE01

ПРЕДОСТЕРЕЖЕНИЕ / ПРИМЕЧАНИЕ / УКАЗАНИЕ

Note


  • По причине того, что порядок диагностики важен для обеспечения правильной диагностики, начните с процедур поиска неисправностей в случае появления кодов DTC, относящихся к системе передачи данных CAN (см. стр. Click here).

  • Перед измерением сопротивления шины CAN, выключите зажигание и оставьте автомобиль в покое на 1 минуту или более, не трогая замок зажигания, другие переключатели и не открывая/закрывая двери. После этого, отсоедините провод от отрицательного (-) вывода аккумуляторной батареи и перед измерением сопротивления оставьте автомобиль в покое на 1 минуту или более.

  • После выключения двигателя следует подождать некоторое время, прежде чем отсоединять провод от вывода аккумуляторной батареи. Поэтому, прежде чем приступать к этой работе, обязательно ознакомьтесь с примечанием относительно отсоединения провода от вывода аккумуляторной батареи (см. стр. Click here).

  • После ремонта выполните проверку шины CAN и убедитесь, что отображаются все ЭБУ и датчики, подсоединенные к системе передачи данных CAN (См. стр. Click here).

Tech Tips


  • Управление замком зажигания, любыми выключателями или связанными с дверными защелками ЭБУ и датчиками, обмен данными с которыми осуществляется посредством сети CAN, приводит к колебанию сопротивления.

  • Если DTC регистрируется при непродолжительном движении на автомобиле даже после удаления кодов DTC, неисправность может возникать вследствие вибрации автомобиля. В подобных случаях необходимо пошевелить разъемы ЭБУ или жгутов проводов во время проверки, чтобы установить причину неисправности.

ПОРЯДОК ВЫПОЛНЕНИЯ


  1. ПРОВЕРЬТЕ ШИНЫ CAN НА КОРОТКОЕ ЗАМЫКАНИЕ (ЭБУ ЦЕНТРАЛЬНОГО СЕТЕВОГО ШЛЮЗА — РАЗЪЕМ РАСПРЕДЕЛИТЕЛЬНОГО БЛОКА ШИНЫ CAN № 5)


    1. Отсоедините провод от отрицательного (-) вывода аккумуляторной батареи.

    2. A01X8HUE01
      Обозначения на рисунке
      *a

      Вид спереди разъема со стороны жгута проводов:

      (к центральному ЭБУ сетевого шлюза)

      Отсоедините разъем ЭБУ центрального сетевого шлюза.

    3. Измерьте сопротивление в соответствии со значениями, приведенными в таблице ниже.

      Номинальное сопротивление
      Подключение диагностического прибора Условие Заданные условия
      E145-6 (CA3H) - E145-21 (CA3L) Провод отсоединен от отрицательного (-) вывода аккумуляторной батареи 108-132 Ом

    OK
    NG
  2. ПОДСОЕДИНИТЕ РАЗЪЕМ


    1. Подсоедините разъем E145 ЭБУ центрального сетевого шлюза.


    ДАЛЕЕ
  3. ПРОВЕРЬТЕ ШИНЫ CAN НА КОРОТКОЕ ЗАМЫКАНИЕ (РАСПРЕДЕЛИТЕЛЬНЫЙ ТЕРМИНАЛ ШИНЫ CAN № 2 — РАСПРЕДЕЛИТЕЛЬНЫЙ БЛОК CAN № 6)


    1. A01XAX2E02
      Обозначения на рисунке
      *a

      Вид сзади разъема со стороны жгута проводов

      (к контакту распределительного блока шины CAN № 2)

      Отсоедините разъем распределительного терминала шины CAN № 2.

    2. Измерьте сопротивление в соответствии со значениями, приведенными в таблице ниже.

      Номинальное сопротивление
      Подключение диагностического прибора Значение Заданные условия
      F98-3 (CANH) - F98-2 (CANL) Провод отсоединен от отрицательного (-) вывода аккумуляторной батареи 108-132 Ом

    OK
    NG
  4. ПОДСОЕДИНИТЕ РАЗЪЕМ


    1. Подсоедините разъем F98 распределительного блока шины CAN № 2.


    ДАЛЕЕ
  5. ПРОВЕРЬТЕ ШИНЫ CAN НА КОРОТКОЕ ЗАМЫКАНИЕ (РАЗЪЕМ РАСПРЕДЕЛИТЕЛЬНОГО БЛОКА ШИНЫ CAN № 5)

    Tech Tips

    Если в линии связи имеется короткое замыкание, когда вспомогательные устройства не подключены, отремонтируйте или замените вспомогательную шину CAN или разъем.


    1. Отсоедините разъем распределительного блока шины CAN № 5.

      A01X64HE01
      Обозначения на рисунке
      *a

      Вид сзади разъема со стороны жгута проводов

      (к разъему распределительного блока шины CAN № 5)

      *b к ЭБУ центрального сетевого шлюза
      *c к ЭБУ буфера шины (для моделей с ЭБУ буфера шины) *d
      • к приемнику мультимедийного модуля (для моделей с приемником мультимедийного модуля)

      • к дополнительному разъему (для моделей с дополнительным разъемом)

      *e к разъему № 6 распределительного блока шины CAN - -
    2. Измерьте сопротивление в соответствии со значениями, приведенными в таблице ниже.

      Номинальное сопротивление
      Подключение диагностического прибора Условие Заданные условия Куда подсоединить
      E152-8 (CANH) - E152-19 (CANL) Провод отсоединен от отрицательного (-) вывода аккумуляторной батареи 108 - 132 Ом ЭБУ центрального сетевого шлюза
      E152-9 (CANH) - E152-20 (CANL) Провод отсоединен от отрицательного (-) вывода аккумуляторной батареи 200 Ом или более ЭБУ буфера шины*1
      E152-10 (CANH) - E152-21 (CANL) Провод отсоединен от отрицательного (-) вывода аккумуляторной батареи 200 Ом или более
      • Приемник мультимедийного модуля*2

      • Дополнительный разъем*3

      E152-11 (CANH) - E152-22 (CANL) Провод отсоединен от отрицательного (-) вывода аккумуляторной батареи 108 - 132 Ом Разъем распределительного блока шины CAN № 6

      • *1: для моделей с ЭБУ буфера шины

      • *2: для моделей с приемником мультимедийного модуля

      • *3: для моделей с дополнительным разъемом

      Результат
      Результат Следующий шаг
      OK А
      NG (главная шина CAN ЭБУ центрального сетевого шлюза) B
      NG (главная шина CAN распределительного блока шины CAN № 6) C
      NG (вспомогательные шины CAN ЭБУ или датчика) D

    А
    B
    D
    C
  6. ПОДСОЕДИНИТЕ РАЗЪЕМ


    1. Подсоедините разъем E152 распределительного блока шины CAN № 5.


    ДАЛЕЕ
  7. ПРОВЕРЬТЕ ШИНЫ CAN НА КОРОТКОЕ ЗАМЫКАНИЕ (РАЗЪЕМ РАСПРЕДЕЛИТЕЛЬНОГО БЛОКА ШИНЫ CAN № 6)


    1. Отсоедините разъем распределительного блока шины CAN № 6.

      A01X9G2E01
      Обозначения на рисунке
      *a

      Вид сзади разъема со стороны жгута проводов

      (к разъему распределительного блока шины CAN № 6)

      *b к разъему № 5 распределительного блока шины CAN
      *c к контакту распределительного блока шины CAN № 2 - -
    2. Измерьте сопротивление в соответствии со значениями, приведенными в таблице ниже.

      Номинальное сопротивление
      Подключение диагностического прибора Условие Заданные условия Куда подсоединить
      F99-6 (CANH) - F99-17 (CANL) Провод отсоединен от отрицательного (-) вывода аккумуляторной батареи 108 - 132 Ом Разъем распределительного блока шины CAN № 5
      F99-7 (CANH) - F99-18 (CANL) Провод отсоединен от отрицательного (-) вывода аккумуляторной батареи 108 - 132 Ом Контакт распределительного блока шины CAN № 2
      Результат
      Результат Следующий шаг
      OK А
      NG (главная шина CAN распределительного блока шины CAN № 5) B
      NG (главная шина CAN распределительного терминала шины CAN № 2) C

    А
    B
    C
  8. ПРОВЕРЬТЕ ШИНЫ CAN НА КОРОТКОЕ ЗАМЫКАНИЕ (ЭБУ, ДАТЧИК)


    1. A01X1AQE02
      Обозначения на рисунке
      *a

      Устройство с подсоединенным жгутом проводов

      (ЭБУ центрального сетевого шлюза)

      Подсоедините разъем распределительного блока шины CAN.

    2. Отсоедините разъем, содержащий контакты CANH и CANL, от ЭБУ (или датчика), к которому подсоединена замкнутая накоротко вспомогательная шина CAN.

    3. Измерьте сопротивление в соответствии со значениями, приведенными в таблице ниже.

      Номинальное сопротивление
      Подключение диагностического прибора Условие Заданные условия
      E145-6 (CA3H) - E145-21 (CA3L) Провод отсоединен от отрицательного (-) вывода аккумуляторной батареи 54 - 69 Ом

      Tech Tips

      Если при отсоединении разъема от ЭБУ (или датчика) сопротивление стало нормальным (54–69 Ом), возможно короткое замыкание в ЭБУ (или датчике).


    OK
    NG