СИСТЕМА ПЕРЕДАЧИ ДАННЫХ CAN (для моделей с правосторонним рулевым управлением с ЭБУ центрального сетевого шлюза) Обрыв в линии главной шины 3

ОПИСАНИЕ

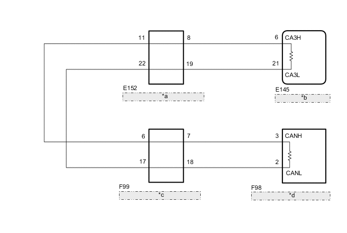
В главной шине 3 может быть обрыв, если сопротивление между контактами 6 (CA3H) и 21 (CA3L) ЭБУ центрального сетевого шлюза составляет не менее 70 Ом.

Неисправность Неисправный участок
Сопротивление между контактами 6 (CA3H) и 21 (CA3L) ЭБУ центрального сетевого шлюза - 70 Ом или более.
  • Главная шина или разъем CAN шины 3

  • ЭБУ центрального сетевого шлюза

  • Разъем распределительного блока шины CAN № 5

  • Разъем распределительного блока шины CAN № 6

  • Контакт распределительного блока шины CAN № 2

Эта неисправность не связана со вспомогательными линиями шины 3 или ЭБУ и датчиками, подключенными к вспомогательным линиям шины 3.

СХЕМА ЭЛЕКТРИЧЕСКИХ СОЕДИНЕНИЙ

A01X4FDE07
*a Разъем распределительного блока шины CAN № 5
*b Центральный ЭБУ сетевого шлюза
*c Разъем распределительного блока шины CAN № 6
*d Контакт распределительного блока шины CAN № 2

ПРЕДОСТЕРЕЖЕНИЕ / ПРИМЕЧАНИЕ / УКАЗАНИЕ

Note


  • По причине того, что порядок диагностики важен для обеспечения правильной диагностики, начните с процедур поиска неисправностей в случае появления кодов DTC, относящихся к системе передачи данных CAN (см. стр. Click here).

  • Перед измерением сопротивления шины CAN, выключите зажигание и оставьте автомобиль в покое на 1 минуту или более, не трогая замок зажигания, другие переключатели и не открывая/закрывая двери. После этого, отсоедините провод от отрицательного (-) вывода аккумуляторной батареи и перед измерением сопротивления оставьте автомобиль в покое на 1 минуту или более.

  • После выключения двигателя следует подождать некоторое время, прежде чем отсоединять провод от вывода аккумуляторной батареи. Поэтому, прежде чем приступать к этой работе, обязательно ознакомьтесь с примечанием относительно отсоединения провода от вывода аккумуляторной батареи (см. стр. Click here).

  • После ремонта выполните проверку шины CAN и убедитесь, что отображаются все ЭБУ и датчики, подсоединенные к системе передачи данных CAN (См. стр. Click here).

Tech Tips


  • Управление замком зажигания, любыми выключателями или связанными с дверными защелками ЭБУ и датчиками, обмен данными с которыми осуществляется посредством сети CAN, приводит к колебанию сопротивления.

  • Если DTC регистрируется при непродолжительном движении на автомобиле даже после удаления кодов DTC, неисправность может возникать вследствие вибрации автомобиля. В подобных случаях необходимо пошевелить разъемы ЭБУ или жгутов проводов во время проверки, чтобы установить причину неисправности.

ПОРЯДОК ВЫПОЛНЕНИЯ


  1. ПРОВЕРЬТЕ ШИНУ CAN НА ОБРЫВ (ЭБУ ЦЕНТРАЛЬНОГО СЕТЕВОГО ШЛЮЗА — РАЗЪЕМ РАСПРЕДЕЛИТЕЛЬНОГО БЛОКА ШИНЫ CAN № 5)


    1. Отсоедините провод от отрицательного (-) вывода аккумуляторной батареи.

    2. A01X6CKE01
      Обозначения на рисунке
      *a

      Вид спереди разъема со стороны жгута проводов:

      (к центральному ЭБУ сетевого шлюза)

      Отсоедините разъем ЭБУ центрального сетевого шлюза.

    3. Измерьте сопротивление в соответствии со значениями, приведенными в таблице ниже.

      Номинальное сопротивление
      Подключение диагностического прибора Условие Заданные условия
      E145-6 (CA3H) - E145-21 (CA3L) Провод отсоединен от отрицательного (-) вывода аккумуляторной батареи 108 - 132 Ом

    OK
    NG
  2. ПОДСОЕДИНИТЕ РАЗЪЕМ


    1. Подсоедините разъем E145 ЭБУ центрального сетевого шлюза.


    ДАЛЕЕ
  3. ПРОВЕРЬТЕ ШИНУ CAN НА ОБРЫВ (РАСПРЕДЕЛИТЕЛЬНЫЙ ТЕРМИНАЛ ШИНЫ CAN № 2 — РАСПРЕДЕЛИТЕЛЬНЫЙ БЛОК CAN № 6)


    1. A01X48CE02
      Обозначения на рисунке
      *a

      Вид сзади разъема со стороны жгута проводов

      (к контакту распределительного блока шины CAN № 2)

      Отсоедините разъем распределительного терминала шины CAN № 2.

    2. Измерьте сопротивление в соответствии со значениями, приведенными в таблице ниже.

      Номинальное сопротивление
      Подключение диагностического прибора Условие Заданные условия
      F98-3 (CANH) - F98-2 (CANL) Провод отсоединен от отрицательного (-) вывода аккумуляторной батареи 108 - 132 Ом

    OK
    NG
  4. ПОДСОЕДИНИТЕ РАЗЪЕМ


    1. Подсоедините разъем F98 распределительного блока шины CAN № 2.


    ДАЛЕЕ
  5. ПРОВЕРЬТЕ ШИНУ CAN НА ОБРЫВ (РАЗЪЕМ РАСПРЕДЕЛИТЕЛЬНОГО БЛОКА ШИНЫ CAN № 5)


    1. Отсоедините разъем распределительного блока шины CAN № 5.

      A01X9UZE01
      Обозначения на рисунке
      *a

      Вид сзади разъема со стороны жгута проводов

      (к разъему распределительного блока шины CAN № 5)

      *b к ЭБУ центрального сетевого шлюза
      *c к разъему № 6 распределительного блока шины CAN - -
    2. Измерьте сопротивление в соответствии со значениями, приведенными в таблице ниже.

      Номинальное сопротивление
      Подключение диагностического прибора Условие Заданные условия Куда подсоединить
      E152-8 (CANH) - E152-19 (CANL) Провод отсоединен от отрицательного (-) вывода аккумуляторной батареи 108 - 132 Ом ЭБУ центрального сетевого шлюза
      E152-11 (CANH) - E152-22 (CANL) Провод отсоединен от отрицательного (-) вывода аккумуляторной батареи 108 - 132 Ом Разъем распределительного блока шины CAN № 6
      Результат
      Результат Следующий шаг
      OK А
      NG (главная шина CAN ЭБУ центрального сетевого шлюза) B
      NG (главная шина CAN распределительного блока шины CAN № 6) C

    А
    B
    C
  6. ПОДСОЕДИНИТЕ РАЗЪЕМ


    1. Подсоедините разъем E152 распределительного блока шины CAN № 5.


    ДАЛЕЕ
  7. ПРОВЕРЬТЕ ШИНУ CAN НА ОБРЫВ (РАЗЪЕМ РАСПРЕДЕЛИТЕЛЬНОГО БЛОКА ШИНЫ CAN № 6)


    1. Отсоедините разъем распределительного блока шины CAN № 6.

      A01XBSGE01
      Обозначения на рисунке
      *a

      Вид сзади разъема со стороны жгута проводов

      (к разъему распределительного блока шины CAN № 6)

      *b к разъему № 5 распределительного блока шины CAN
      *c к контакту распределительного блока шины CAN № 2 - -
    2. Измерьте сопротивление в соответствии со значениями, приведенными в таблице ниже.

      Номинальное сопротивление
      Подключение диагностического прибора Условие Заданные условия Куда подсоединить
      F99-6 (CANH) - F99-17 (CANL) Провод отсоединен от отрицательного (-) вывода аккумуляторной батареи 108 - 132 Ом Разъем распределительного блока шины CAN № 5
      F99-7 (CANH) - F99-18 (CANL) Провод отсоединен от отрицательного (-) вывода аккумуляторной батареи 108 - 132 Ом Контакт распределительного блока шины CAN № 2
      Результат
      Результат Следующий шаг
      OK А
      NG (главная шина CAN распределительного блока шины CAN № 5) B
      NG (главная шина CAN распределительного терминала шины CAN № 2) C

    А
    B
    C