СИСТЕМА ПЕРЕДАЧИ ДАННЫХ CAN МЕРЫ ПРЕДОСТОРОЖНОСТИ


  1. МЕРЫ ПРЕДОСТОРОЖНОСТИ ПРИ ОТСОЕДИНЕНИИ ПРОВОДА ОТ ОТРИЦАТЕЛЬНОГО ВЫВОДА ВСПОМОГАТЕЛЬНОЙ АККУМУЛЯТОРНОЙ БАТАРЕИ

    Note

    Если отрицательный (-) вывод вспомогательной аккумуляторной батареи был отсоединен, после его подсоединения выполните инициализацию следующих систем.

    Название системы См. стр.
    Система предупреждения об уходе с полосы (с участием рулевого управления)

    Click here

    Cистема помощи при парковке (для моделей с функцией помощи при параллельной парковке)
    Cистема помощи при парковке (для моделей без функции помощи при параллельной парковке)
    Система управления замками дверей
    Предаварийная система безопасности
  2. ПОИСК НЕИСПРАВНОСТЕЙ В СИСТЕМЕ ПЕРЕДАЧИ ДАННЫХ CAN


    1. Так как порядок проведения диагностики важен для получения корректных результатов, начните поиск неисправностей с раздела "Порядок поиска неисправностей", если выводятся коды DTC, связанные с системой передачей данных CAN.

      Нажмите здесь Click here

  3. МЕРЫ ПРЕДОСТОРОЖНОСТИ ПРИ ВЫПОЛНЕНИИ РАБОТ С СИСТЕМОЙ РУЛЕВОГО УПРАВЛЕНИЯ


    1. При замене деталей соблюдайте осторожность. Неправильно выполненная замена может ухудшить эксплуатационные качества системы рулевого управления и привести к опасным ситуациям при поездках.

  4. МЕРЫ ПРЕДОСТОРОЖНОСТИ ПРИ ВЫПОЛНЕНИИ РАБОТ С ПОДУШКАМИ БЕЗОПАСНОСТИ SRS


    1. Автомобиль оборудован системой SRS (дополнительной системой пассивной безопасности), включающей такие узлы, как подушки безопасности, установленные на водительском и переднем пассажирском местах. Нарушение последовательности операций по обслуживанию может привести к неожиданному срабатыванию SRS при обслуживании, что может привести к получению серьезной травмы. Прежде чем приступать к обслуживанию (в том числе к снятию, установке, осмотру или замене деталей), изучите меры предосторожности при работе с системой SRS (см. стр. Click here).

  5. РЕМОНТ ШИНЫ


    1. B001M2Z

      После устранения обрыва на шине путем пайки оберните восстановленный участок изоляционной лентой.

      Note


      • Линии шины CANL и CANH всегда следует устанавливать вместе.

      • При установке убедитесь, что эти провода свиты. В противном случае шина CAN будет подвержена влиянию электрических помех.

      • Оставьте рядом с разъемом петлю проводов длиной приблизительно 80 мм (3,15 дюйма).

      • При ремонте шин CAN не изменяйте длину линий. (Убедитесь, что линии шины CANH и CANL имеют одинаковую длину.)

    2. B001MLKC03
      *a Обходной провод

      Запрещается соединять разъемы обходными проводами.

      Note


      • При использовании обходных проводов теряется способность скрученных проводов шины противостоять помехам.

      • Не используйте в качестве обходной проводки витую пару.

  6. КАК ОБРАЩАТЬСЯ С РАЗЪЕМАМИ


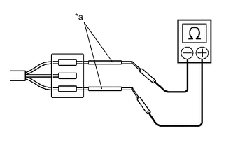
    1. B001NG0C05
      *a Щуп портативного диагностического прибора

      При измерении сопротивления щупы измерительного прибора следует вставлять с задней стороны разъема (со стороны жгута проводов).

    2. B001KADC03
      *a Технологический провод

      Если определить электропроводность с задней стороны разъема невозможно, используйте для измерения технологические провода.

  7. МЕРЫ ПРЕДОСТОРОЖНОСТИ ПРИ ПРОВЕРКЕ И ЗАМЕНЕ РАЗЪЕМОВ CAN РАСПРЕДЕЛИТЕЛЬНОГО БЛОКА


    1. При отсоединении разъема CAN распределительного блока в целях проверки или замены, после соответствующей проверки или замены обязательно присоедините разъем CAN распределительного блока и все провода жгута проводов на места и закрепите их лентой и зажимами.

  8. МЕРЫ ПРЕДОСТОРОЖНОСТИ ПРИ ЗАМЕНЕ ЭБУ С ФУНКЦИЕЙ ШЛЮЗА (ЭБУ КОНТРОЛЯ ВСПОМОГАТЕЛЬНОЙ ШИНЫ ИЛИ ЭБУ ЦЕНТРАЛЬНОГО СЕТЕВОГО ШЛЮЗА (ЭБУ СЕТЕВОГО ШЛЮЗА)) БЫВШИМ В УПОТРЕБЛЕНИИ БЛОКОМ С ДРУГОГО АВТОМОБИЛЯ


    1. Если ЭБУ с функцией шлюза (главный ЭБУ кузова (бортовой ЭБУ сети мультиплексной связи) или ЭБУ центрального сетевого шлюза (ЭБУ сетевого шлюза)), ранее установленный на другом автомобиле, используется в качестве запасной части, необходимо проинициализировать информацию о соединении, сохраненную в ЭБУ.

      Note

      Если информация о соединении в ЭБУ с функцией шлюза, который был установлен на другом автомобиле, не соответствует данным в фактических ЭБУ и датчиках, подключенных к соответствующей шине, будут зарегистрированы DTC связи.

    2. Инициализируйте информацию о соединении в ЭБУ с функцией шлюза (ЭБУ контроля вспомогательной шины или ЭБУ центрального сетевого шлюза (ЭБУ сетевого шлюза)).


      1. Подключите GTS к DLC3.

      2. Включите питание (IG).

      3. Включите GTS.

      4. Войдите в следующие меню: Body Electrical / Central Gateway или Main Body / Utility

      5. Выберите Initialization в меню Utility, чтобы инициализировать ЭБУ.

  9. МЕРЫ ПРЕДОСТОРОЖНОСТИ, КОГДА ЭБУ С ФУНКЦИЕЙ ШЛЮЗА (ЭБУ КОНТРОЛЯ ВСПОМОГАТЕЛЬНОЙ ШИНЫ ИЛИ ЭБУ ЦЕНТРАЛЬНОГО СЕТЕВОГО ШЛЮЗА (ЭБУ СЕТЕВОГО ШЛЮЗА)) РЕГИСТРИРУЕТ DTC СВЯЗИ ДЛЯ ЭБУ, НЕ ПОДКЛЮЧЕННЫХ К ЭБУ


    1. См. меры предосторожности при замене ЭБУ с функцией шлюза (ЭБУ центрального сетевого шлюза (ЭБУ сетевого шлюза) или главного ЭБУ кузова (бортового ЭБУ сети мультиплексной связи)) бывшим в употреблении блоком с другого автомобиля и инициализации информации о соединении в ЭБУ.

    2. Удалите коды DTC и убедитесь, что они не выводятся.