СИСТЕМА РУЛЕВОГО УПРАВЛЕНИЯ С УСИЛИТЕЛЕМ, Diagnostic DTC:C1552, C1554

Код DTC Наименование DTC
C1552 Сбой напряжения источника питания PIG
C1554 Неисправность реле источника питания

ОПИСАНИЕ

При возникновении неисправности в системе рулевого управления с усилителем реле источника питания отключается, прекращая подачу дополнительного усилия.

№ DTC Условие обнаружения DTC Неисправный участок
C1552 Неисправность в цепи источника питания РIG внутри ЭБУ
  • Предохранитель EPS

  • Цепь источника питания PIG

  • ЭБУ рулевого управления с усилителем

C1554 Неисправность цепи реле источника питания
  • Предохранитель EPS

  • Цепь источника питания PIG

  • ЭБУ рулевого управления с усилителем

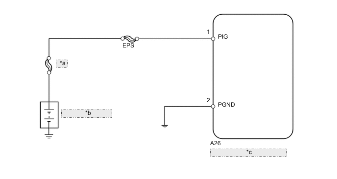
СХЕМА ЭЛЕКТРИЧЕСКИХ СОЕДИНЕНИЙ

B001KK2E17
*a MAIN
*b Вспомогательная аккумуляторная батарея
*c ЭБУ рулевого управления с усилителем

ПРЕДОСТЕРЕЖЕНИЕ / ПРИМЕЧАНИЕ / УКАЗАНИЕ

Note

В случае замены рулевой колонки в сборе или ЭБУ рулевого управления с усилителем выполните инициализацию параметра датчика угла поворота и калибровку "нуля" датчика крутящего момента (см. стр. Click here).

Tech Tips

Перед выполнением следующей процедуры проверки проверьте предохранители цепей, относящихся к данной системе.

ПОРЯДОК ВЫПОЛНЕНИЯ


  1. СНИМИТЕ ПОКАЗАНИЯ ПОРТАТИВНОГО ДИАГНОСТИЧЕСКОГО ПРИБОРА (ИСТОЧНИК ПИТАНИЯ PIG)


    1. Выключите питание.

    2. Подсоедините портативный диагностический прибор к DLC3.

    3. Включите питание (READY).

    4. Включите портативный диагностический прибор.

    5. Войдите в следующие меню: Chassis / EMPS / Data List.

    6. Выберите параметр "PIG Power Supply" в списке DATA LIST и считайте его значение с дисплея портативного диагностического прибора.

      EMPS
      Информация на дисплее прибора Измеряемая величина / диапазон измерения Нормальное состояние Замечание по диагностике
      PIG Power Supply

      Напряжение источника питания PIG /

      Мин.: 0 В

      Макс.: 20,1531 В

      9 - 16 В Зажигание включено (READY), рулевое колесо поворачивается
      OK
      На экране портативного диагностического отображается нормальное значение.

    OK
    NG
  2. ПРОВЕРЬТЕ ЖГУТ ПРОВОДОВ И РАЗЪЕМ (ЭБУ РУЛЕВОГО УПРАВЛЕНИЯ С УСИЛИТЕЛЕМ - ВСПОМОГАТЕЛЬНАЯ АККУМУЛЯТОРНАЯ БАТАРЕЯ И МАССА)


    1. B001KDXE01
      Обозначения на рисунке
      *a

      Вид спереди разъема со стороны жгута проводов:

      (к ЭБУ рулевого управления с усилителем в сборе)

      Отсоедините разъем от ЭБУ рулевого управления с усилителем в сборе.

    2. Измерьте напряжение в соответствии со значениями, приведенными в таблице.

      Номинальное напряжение
      Подключение диагностического прибора Условие Заданные условия
      A26-1 (PIG) - масса Всегда 9 - 16 В
    3. Измерьте сопротивление в соответствии со значениями, приведенными в таблице ниже.

      Номинальное сопротивление
      Подключение диагностического прибора Условие Заданные условия
      A26-2 (PGND) - масса Всегда Менее 1 Ом

    OK
    NG