AUDIO AND VISUAL SYSTEM Speaker Circuit

DESCRIPTION

If there is a short in a speaker circuit, the stereo component amplifier assembly detects the short and stops output to the speakers.

Thus sound cannot be heard from the speakers even if there is no malfunction in the stereo component amplifier assembly, DCM (telematics transceiver) or speakers.

WIRING DIAGRAM

A001C05E05
A001CBXE13
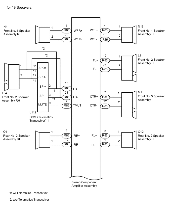
A001EQ5E10

PROCEDURE


  1. CHECK HARNESS AND CONNECTOR (STEREO COMPONENT AMPLIFIER ASSEMBLY -SPEAKERS AND DCM [TELEMATICS TRANSCEIVER])


    • *1: for RH Side

    • *2: for LH Side

    • *3: for 19 Speakers

    • *4: w/ Telematics Transceiver

    • *5: w/o Telematics Transceiver


    1. Disconnect the R86 and R85 stereo component amplifier assembly connectors.

    2. Disconnect the N4*1 and/or N12*2 front No. 1 speaker assembly connector.

    3. Disconnect the L84*1 and/or L9*2 front No. 2 speaker assembly connector.

    4. Disconnect the M1 front No. 3 speaker assembly connector.

    5. Disconnect the O10*1 and/or O21*2 rear No. 1 speaker assembly connector.

    6. Disconnect the Q3*1 and/or Q8*2 rear No. 3 speaker assembly connector.

    7. Disconnect the R20 floor stereo component speaker assembly connector.

    8. Disconnect the R18*1 and/or S18*2 rear header speaker assembly*3 connector.

    9. Disconnect the L142 DCM (telematics transceiver) connector.*4

    10. Measure the resistance according to the value(s) in the table below.

      Standard Resistance
      for 10 Speakers
      Tester Connection Condition Specified Condition
      R85-5 (WFR+) - N4-1 Always Below 1 Ω
      R85-20 (WFR-) - N4-2 Always Below 1 Ω
      R85-4 (WFL+) - N12-1 Always Below 1 Ω
      R85-19 (WFL-) - N12-2 Always Below 1 Ω
      R85-13 (FR+) - L84-1 Always Below 1 Ω
      R85-28 (FR-) - L84-2 Always Below 1 Ω
      R85-12 (FL+) - L9-1 Always Below 1 Ω
      R85-27 (FL-) - L9-2 Always Below 1 Ω
      R85-7 (CTR+) - M1-1 Always Below 1 Ω
      R85-22 (CTR-) - M1-2 Always Below 1 Ω
      R85-15 (TWR+) - O10-1 Always Below 1 Ω
      R85-30 (TWR-) - O10-2 Always Below 1 Ω
      R85-14 (TWL+) - O21-1 Always Below 1 Ω
      R85-29 (TWL-) - O21-2 Always Below 1 Ω
      R85-6 (WF1+) - R20-1 (WF1+) Always Below 1 Ω
      R85-21 (WF1-) - R20-4 (WF1-) Always Below 1 Ω
      R85-5 (WFR+) or N4-1 - Body ground Always 10 kΩ or higher
      R85-20 (WFR-) or N4-2 - Body ground Always 10 kΩ or higher
      R85-4 (WFL+) or N12-1 - Body ground Always 10 kΩ or higher
      R85-19 (WFL-) or N12-2 - Body ground Always 10 kΩ or higher
      R85-13 (FR+) or L84-1 - Body ground Always 10 kΩ or higher
      R85-28 (FR-) or L84-2 - Body ground Always 10 kΩ or higher
      R85-12 (FL+) or L9-1 - Body ground Always 10 kΩ or higher
      R85-27 (FL-) or L9-2 - Body ground Always 10 kΩ or higher
      R85-7 (CTR+) or M1-1 - Body ground Always 10 kΩ or higher
      R85-22 (CTR-) or M1-2 - Body ground Always 10 kΩ or higher
      R85-15 (TWR+) or O10-1 - Body ground Always 10 kΩ or higher
      R85-30 (TWR-) or O10-2) - Body ground Always 10 kΩ or higher
      R85-14 (TWL+) or O21-1 - Body ground Always 10 kΩ or higher
      R85-29 (TWL-) or O21-2 - Body ground Always 10 kΩ or higher
      R85-6 (WF1+) or R20-1 (WF1+) - Body ground Always 10 kΩ or higher
      R85-21 (WF1-) or R20-4 (WF1-) - Body ground Always 10 kΩ or higher
      for 19 Speakers
      Tester Connection Condition Specified Condition
      R85-2 (TMUT) - L142-9 (MUTE)*4 Always Below 1 Ω
      R85-5 (WFR+) - N4-1 Always Below 1 Ω
      R85-20 (WFR-) - N4-2 Always Below 1 Ω
      R85-4 (WFL+) - N12-1 Always Below 1 Ω
      R85-19 (WFL-) - N12-2 Always Below 1 Ω
      R85-13 (FR+) - L142-2 (SPI+)*4 Always Below 1 Ω
      R85-28 (FR-) - L142-3 (SPI-)*4 Always Below 1 Ω
      R85-13 (FR+) - L84-1*5 Always Below 1 Ω
      R85-28 (FR-) - L84-2*5 Always Below 1 Ω
      R85-12 (FL+) - L9-1 Always Below 1 Ω
      R85-27 (FL-) - L9-2 Always Below 1 Ω
      R85-7 (CTR+) - M1-1 Always Below 1 Ω
      R85-22 (CTR-) - M1-2 Always Below 1 Ω
      R86-4 (RR+) - O1-1 Always Below 1 Ω
      R86-10 (RR-) - O1-2 Always Below 1 Ω
      R86-3 (RL+) - O12-1 Always Below 1 Ω
      R86-9 (RL-) - O12-2 Always Below 1 Ω
      R85-15 (TWR+) - Q3-1 (+TW) Always Below 1 Ω
      R85-30 (TWR-) - Q3-2 (-TW) Always Below 1 Ω
      R85-14 (TWL+) - Q8-1 (+TW) Always Below 1 Ω
      R85-29 (TWL-) - Q8-2 (-TW) Always Below 1 Ω
      R85-6 (WF1+) - R20-1 (WF1+) Always Below 1 Ω
      R85-21 (WF1-) - R20-4 (WF1-) Always Below 1 Ω
      R86-2 (SR+) - R18-1 Always Below 1 Ω
      R86-6 (SR-) - R18-2 Always Below 1 Ω
      R86-1 (SL+) - S18-1 Always Below 1 Ω
      R86-5 (SL-) - S18-2 Always Below 1 Ω
      R85-2 (TMUT) or L142-9 (MUTE) - Body ground*4 Always 10 kΩ or higher
      R85-5 (WFR+) or N4-1 - Body ground Always 10 kΩ or higher
      R85-20 (WFR-) or N4-2 - Body ground Always 10 kΩ or higher
      R85-4 (WFL+) or N12-1 - Body ground Always 10 kΩ or higher
      R85-19 (WFL-) or N12-2 - Body ground Always 10 kΩ or higher
      R85-13 (FR+) or L142-2 (SPI+) - Body ground*4 Always 10 kΩ or higher
      R85-28 (FR-) or L142-3 (SPI-) - Body ground*4 Always 10 kΩ or higher
      R85-13 (FR+) or L84-1 - Body ground*5 Always 10 kΩ or higher
      R85-28 (FR-) or L84-2 - Body ground*5 Always 10 kΩ or higher
      R85-12 (FL+) or L9-1) - Body ground Always 10 kΩ or higher
      R85-27 (FL-) or L9-2 - Body ground Always 10 kΩ or higher
      R85-7 (CTR+) or M1-1 - Body ground Always 10 kΩ or higher
      R85-22 (CTR-) or M1-2 - Body ground Always 10 kΩ or higher
      R86-4 (RR+) or O1-1 - Body ground Always 10 kΩ or higher
      R86-10 (RR-) or O1-2 - Body ground Always 10 kΩ or higher
      R86-3 (RL+) or O12-1 - Body ground Always 10 kΩ or higher
      R86-9 (RL-) or O12-2 - Body ground Always 10 kΩ or higher
      R85-15 (TWR+) or Q3-1 (+TW) - Body ground Always 10 kΩ or higher
      R85-30 (TWR-) or Q3-2 (-TW) - Body ground Always 10 kΩ or higher
      R85-14 (TWL+) or Q8-1 (+TW) - Body ground Always 10 kΩ or higher
      R85-29 (TWL-) or Q8-2 (-TW) - Body ground Always 10 kΩ or higher
      R85-6 (WF1+) or R20-1 (WF1+) - Body ground Always 10 kΩ or higher
      R85-21 (WF1-) or R20-4 (WF1-) - Body ground Always 10 kΩ or higher
      R86-2 (SR+) or R18-1 - Body ground Always 10 kΩ or higher
      R86-6 (SR-) or R18-2 - Body ground Always 10 kΩ or higher
      R86-1 (SL+) or S18-1 - Body ground Always 10 kΩ or higher
      R86-5 (SL-) or S18-2 - Body ground Always 10 kΩ or higher
      Result
      Result Proceed to
      OK (w/ Telematics Transceiver) A
      OK (w/o Telematics Transceiver) B
      NG C

    B
    C
    A
  2. CHECK HARNESS AND CONNECTOR (DCM [TELEMATICS TRANSCEIVER] - FRONT NO. 2 SPEAKER RH)


    1. Disconnect the L142 DCM (telematics transceiver) connector.

    2. Disconnect the L84 front No. 2 speaker assembly RH connector.

    3. Measure the resistance according to the value(s) in the table below.

      Standard Resistance
      Tester Connection Condition Specified Condition
      L142-11 (SPO+) - L84-1 Always Below 1 Ω
      L142-12 (SPO-) - L84-2 Always Below 1 Ω
      L142-11 (SPO+) or L84-1 - Body ground Always 10 kΩ or higher
      L142-12 (SPO-) or L84-2 - Body ground Always 10 kΩ or higher

    NG
    OK
  3. INSPECT DCM (TELEMATICS TRANSCEIVER)


    1. A001AMCE28

      Remove the DCM (telematics transceiver) Click here.

    2. Measure the resistance according to the value(s) in the table below.

      Standard Resistance
      Tester Connection Condition Specified Condition
      2 (SPI+) - 11 (SPO+) Always Below 1 Ω
      3 (SPI-) - 12 (SPO-) Always Below 1 Ω
      2 (SPI+) or 11 (SPO+) - Body ground Always 10 kΩ or higher
      3 (SPI-) or 12 (SPO-) - Body ground Always 10 kΩ or higher

    NG
    OK
  4. INSPECT FRONT NO. 2 SPEAKER ASSEMBLY


    1. Remove the front No. 2 speaker assembly Click here.

    2. Inspect the front No. 2 speaker assembly Click here.


    NG
    OK
  5. INSPECT FRONT NO. 1 SPEAKER ASSEMBLY


    1. Remove the front No. 1 speaker assembly Click here.

    2. Inspect the front No. 1 speaker assembly Click here.


    NG
    OK
  6. INSPECT FRONT NO. 3 SPEAKER ASSEMBLY


    1. Remove the front No. 3 speaker assembly Click here.

    2. Inspect the front No. 3 speaker assembly Click here.


    NG
    OK
  7. INSPECT FLOOR STEREO COMPONENT SPEAKER ASSEMBLY


    1. Remove the floor stereo component speaker assembly Click here.

    2. Inspect the floor stereo component speaker assembly Click here.

      Result
      Result Proceed to
      NG A
      OK (for 10 Speakers) B
      OK (for 19 Speakers) C

    A
    C
    B
  8. INSPECT REAR NO. 1 SPEAKER ASSEMBLY


    1. Remove the rear No. 1 speaker assembly.


    2. Inspect the rear No. 1 speaker assembly.


      Result
      Result Proceed to
      OK A
      NG (for Standard Body) B
      NG (for Long Body) C

    A
    B
    C
  9. INSPECT REAR NO. 2 SPEAKER ASSEMBLY


    1. Remove the rear No. 2 speaker assembly.


    2. Inspect the rear No. 2 speaker assembly.


      Result
      Result Proceed to
      OK A
      NG (for Standard Body) B
      NG (for Long Body) C

    B
    C
    A
  10. INSPECT REAR NO. 1 SPEAKER ASSEMBLY


    1. Remove the rear No. 1 speaker assembly.


    2. Inspect the rear No. 1 speaker assembly.


      Result
      Result Proceed to
      OK A
      NG (for Standard Body) B
      NG (for Long Body) C

    B
    C
    A
  11. CHECK HARNESS AND CONNECTOR (REAR NO. 3 SPEAKER ASSEMBLY - REAR NO. 1 SPEAKER ASSEMBLY)


    • *1: for LH Side

    • *2: for RH Side


    1. Disconnect the Q8*1 or Q3*2 rear No. 3 speaker assembly connector.

    2. Disconnect the O21*1 or O10*2 rear No. 1 speaker assembly connector.

    3. Measure the resistance according to the value(s) in the table below.

      Standard Resistance
      for LH Side
      Tester Connection Condition Specified Condition
      Q8-3 (RLD+) - O21-1 Always Below 1 Ω
      Q8-4 (RLD-) - O21-2 Always Below 1 Ω
      Q8-3 (RLD+) or O21-1 - Body ground Always 10 kΩ or higher
      Q8-4 (RLD-) or O21-2 - Body ground Always 10 kΩ or higher
      for RH Side
      Tester Connection Condition Specified Condition
      Q3-3 (RRD+) - O10-1 Always Below 1 Ω
      Q3-4 (RRD-) - O10-2 Always Below 1 Ω
      Q3-3 (RRD+) or O10-1 - Body ground Always 10 kΩ or higher
      Q3-4 (RRD-) or O10-2 - Body ground Always 10 kΩ or higher

    NG
    OK
  12. CHECK REAR NO. 3 SPEAKER ASSEMBLY


    1. Replace the rear No. 3 speaker assembly with a new or known good one.


    2. Check if the same malfunction recurs.

      OK
      Malfunction does not recur (returns to normal).

    OK
    NG
  13. INSPECT REAR HEADER SPEAKER ASSEMBLY


    1. Remove the rear header speaker assembly Click here.

    2. Inspect the rear header speaker assembly Click here.


    OK
    NG