CAMSHAFT REMOVAL


  1. PRECAUTION

    Note

    After turning the ignition switch off, waiting time may be required before disconnecting the cable from the battery terminal. Therefore, make sure to read the disconnecting the cable from the battery terminal notice before proceeding with work Click here.

  2. DISCONNECT CABLE FROM NEGATIVE BATTERY TERMINAL

    Note

    When disconnecting the cable, some systems need to be initialized after the cable is reconnected Click here.

  3. REMOVE FRONT SEAT ASSEMBLY RH

    Click here

  4. REMOVE FRONT DOOR SCUFF PLATE RH

  5. REMOVE ENGINE SERVICE HOLE SUB COVER SUB-ASSEMBLY


    1. Roll up the carpet, and remove the 5 bolts and engine service hole sub cover sub-assembly.

  6. REMOVE FAN AND GENERATOR V BELT


    1. A003GP7E01

      Use the hexagon-shaped part indicated by the arrow in the illustration to move the tensioner pulley downward and decrease the tension in the fan and generator V belt. Then remove the fan and generator V belt.

      Note

      When removing the fan and generator V belt, do not use the bolt of the idle pulley.

      Tech Tips

      After removing the fan and generator V belt, move the tensioner upward to the maximum amount.

  7. REMOVE INTAKE AIR CONNECTOR


    1. A003DHQ

      Slide the clamp and disconnect the No. 2 PCV hose from the cylinder head cover sub-assembly.

    2. Disconnect the vacuum hose from the intake air connector.

    3. Loosen the 2 hose clamps.

    4. Remove the 2 bolts and intake air connector.

  8. REMOVE IGNITION COIL ASSEMBLY


    1. Remove the 4 bolts and 4 ignition coil assemblies.

  9. DISCONNECT PCV HOSE


    1. Slide the clamp and disconnect the PCV hose.

  10. REMOVE CYLINDER HEAD COVER SUB-ASSEMBLY


    1. A003CU7

      Remove the 19 bolts, 2 nuts and cylinder head cover sub-assembly.

    2. Remove the cylinder head cover gasket and No. 2 cylinder head cover gasket from the cylinder head cover sub-assembly.

  11. REMOVE TIMING CHAIN GUIDE


    1. A003D6PE03
      Text in Illustration
      *1 O-Ring

      Remove the 2 bolts, timing chain guide and O-ring.

  12. REMOVE CAMSHAFT TIMING GEAR OR SPROCKET


    1. A003I81E04

      Turn the crankshaft pulley, and align its groove with the "0" timing mark of the timing chain cover.

    2. Check that the timing marks of the camshaft timing gear assembly and camshaft timing gear or sprocket are aligned with the timing marks of the No. 1 bearing cap as shown in the illustration.

      Text in Illustration
      *a Timing Mark
      *b Groove

      Tech Tips

      If the timing marks do not align, rotate the crankshaft clockwise again and align the timing marks.

    3. A003CDFE12
      Text in Illustration
      *a Paint Mark
      *b Timing Mark

      Place paint marks on the timing chain, camshaft timing gear assembly and camshaft timing gear or sprocket.

    4. A003COTE06
      Text in Illustration
      *a Hold
      *b Loosen

      Hold the camshaft with a wrench and loosen the camshaft timing gear or sprocket bolt.

      Note

      Be careful not to damage the oil delivery pipe.

    5. A003E8KE01

      Using a 10 mm socket hexagon wrench, remove the timing chain cover plug.

    6. A003H12E11
      Text in Illustration
      *a Stopper Plate

      Using a screwdriver, access the tensioner stopper plate through the chain tensioner service hole. Move the stopper plate upward to release the lock. Then hold the plate in that position as shown in the illustration.

      Tech Tips

      If the lock of the stopper plate is difficult to release, slightly rotate the hexagonal part of the camshaft to the left and right.

    7. A003C5JE05
      Text in Illustration
      *1 Plunger

      With the lock of the stopper plate released, slightly rotate the camshaft clockwise and keep it in that position.

      Note

      Be careful not to damage the oil delivery pipe.

      Tech Tips

      Rotating the camshaft clockwise will cause pressure to be applied to the tensioner plunger.

    8. A003DIDE07
      Text in Illustration
      *a Hexagon Wrench

      Remove the screwdriver from the chain tensioner service hole. Move the stopper plate to the position shown in the illustration. Then insert a hexagon wrench into the hole.

      Tech Tips


      • If the wrench cannot fit into the hole, slightly rotate the camshaft counterclockwise, and then clockwise. Then insert the wrench.

      • To prevent the wrench from falling out, use tape to fix the wrench in place.

    9. A003DO0E01

      Remove the camshaft timing gear or sprocket bolt and camshaft timing gear or sprocket from the No. 2 camshaft.

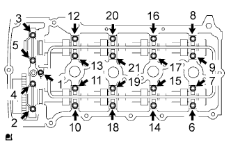
  13. REMOVE CAMSHAFT


    1. A003FBAE01

      Uniformly loosen the 21 bearing cap bolts in several passes in the sequence shown in the illustration.

    2. Remove the 9 bearing caps, oil delivery pipe, O-ring and No. 2 camshaft.

      Note


      • Uniformly loosen the bolts while keeping the camshafts level.

      • Do not pry the camshaft with a tool as an excessive amount of force may be applied to it.

    3. A003GTZE01

      Remove the camshaft while holding the timing chain.

    4. A003H9UE01

      Secure the timing chain with a string as shown in the illustration.

      Note

      Be careful not to drop anything inside the timing chain cover.

  14. REMOVE NO. 1 VALVE ROCKER ARM SUB-ASSEMBLY


    1. Remove the 16 No. 1 valve rocker arm sub-assemblies from the cylinder head sub-assembly.

      Tech Tips

      Arrange the removed parts in the correct order.

  15. REMOVE VALVE LASH ADJUSTER ASSEMBLY


    1. Remove the 16 valve lash adjuster assemblies from the cylinder head sub-assembly.

      Tech Tips

      Arrange the removed parts in the correct order.

  16. INSPECT CAMSHAFT TIMING GEAR ASSEMBLY


    1. Check the lock of the camshaft timing gear assembly.


      1. Mount the camshaft in a vise and confirm that the camshaft timing gear assembly is locked.

        Note

        Do not damage the camshaft.

    2. Release the lock pin.


      1. Clean the camshaft journal with non-residue solvent.

      2. A003H2RE02
        Text in Illustration
        *a Retard Side Path
        *b Advance Side Path
        *c Open
        *d Close
        A003D8N Rubber Piece
        A003CVD Vinyl Tape

        Cover the 4 oil paths of the cam journal with vinyl tape as shown in the illustration.

        Tech Tips

        2 advance side paths are provided in the groove of the camshaft. Plug one of the paths with a rubber piece.

      3. Break through the tape over the advance side path, and then break through the tape over the retard side path on the opposite side from the hole over the advance side path as shown in the illustration.

      4. A003E1YE17
        Text in Illustration
        *a Retard Side Path
        *b Advance Side Path

        Apply compressed air at approximately 200 kPa (2.0 kgf/cm2, 28 psi) to the two paths accessible through the holes in the tape.

        CAUTION:

        Some oil splashing will occur. Cover the paths with a piece of cloth.

      5. A003EUIE15
        Text in Illustration
        *a Retard Side Path
        *b Advance Side Path
        *c Decompress
        *d Hold Pressure

        Check that the camshaft timing gear assembly revolves in the advance direction when reducing the air pressure applied to the retard side path.

        OK
        Gear rotates in the advance direction.

        Tech Tips

        This operation releases the lock pin which holds the timing gear in the most retarded position.

      6. When the camshaft timing gear assembly reaches the most advanced position, release the air pressure from the retard side path and advance side path in that order.

        Note

        Do not release the air pressure from the advance side path first. The gear may abruptly shift in the retard direction and break the lock pin.

    3. Check for smooth rotation.


      1. Rotate the camshaft timing gear assembly within its movable range several times, but do not turn it to the most retarded position. Check that the gear rotates smoothly.

        CAUTION:

        Do not use air pressure to perform the smooth operation check.

    4. Check the lock in the most retarded position.


      1. Confirm that the camshaft timing gear assembly becomes locked at the most retarded position.

  17. REMOVE CAMSHAFT TIMING GEAR ASSEMBLY


    1. Check that the camshaft timing gear assembly does not turn by mounting the hexagon wrench head portion of the camshaft in a vise through aluminum metal cap and so on.

      Note

      Be sure not to damage the camshaft.

    2. A003H0UE12
      Text in Illustration
      *1 Flange Bolt
      *2 Straight Pin
      *a Do Not Remove

      Remove the flange bolt and camshaft timing gear assembly.

      Note


      • Be sure not to remove the other 3 bolts.

      • If planning to reuse the gear, be sure to release the straight pin lock before installing the gear.