Click here

СИСТЕМА СТОЯНОЧНОГО ТОРМОЗА С ЭЛЕКТРОПРИВОДОМ, Diagnostic DTC:C13A2/22

Click here
Click here
Код DTC Наименование DTC
C13A2/22 Неисправность выключателя питания
Click here

ОПИСАНИЕ

Для моделей с левосторонним рулевым управлением:

При включении зажигания (IG) от главного ЭБУ кузова подается напряжение питания IG. Затем питание подается на реле RR-IG1 распределительного блока багажного отделения, и реле RR-IG1 включается. После этого питание подается на ЭБУ стояночного тормоза с электроприводом.

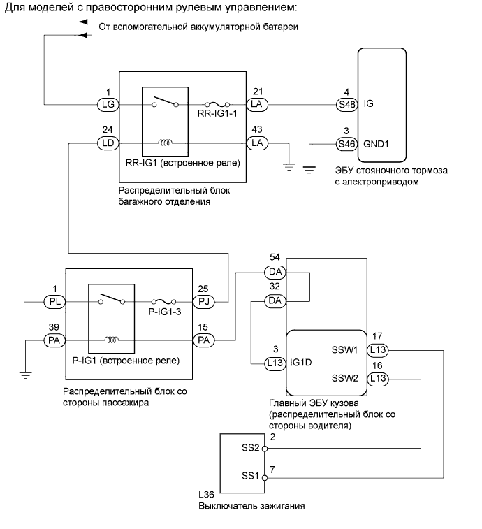
Для моделей с правосторонним рулевым управлением:

Когда зажигание включено (IG), от главного ЭБУ кузова подается напряжение питания IG, и реле P-IG1 распределительного блока со стороны пассажира включается. Затем от реле P-IG1 питание подается на реле RR-IG1 распределительного блока багажного отделения, и реле RR-IG1 включается. После этого питание подается на ЭБУ стояночного тормоза с электроприводом.

Код DTC Условие обнаружения Неисправный участок
C13A2/22

При выполнении обоих следующих условий:


  1. Зажигание включено (IG)

  2. Когда ЭБУ гибридной системы, ECM или датчик ускорения передает данные по шине CAN, в течение приблизительно 3 с не подается рабочее напряжение питания от выключателя зажигания


  • Предохранитель RR-IG1-1

  • Предохранитель D-IG1-3 (для моделей с левосторонним рулевым управлением)

  • Предохранитель P-IG1-3 (для моделей с правосторонним рулевым управлением)

  • Распределительный блок багажного отделения

  • Распределительный блок со стороны пассажира (для моделей с правосторонним рулевым управлением)

  • Главный ЭБУ кузова

  • Жгут или разъем

  • ЭБУ стояночного тормоза с электроприводом

  • Выключатель питания

A01GXYBE03
Click here

СХЕМА ЭЛЕКТРИЧЕСКИХ СОЕДИНЕНИЙ

Click here

ПОСЛЕДОВАТЕЛЬНОСТЬ ПРОВЕРКИ

Note:
  • В случае замены ЭБУ стояночного тормоза с электроприводом в сборе или электропривода стояночного тормоза с кронштейном в сборе выполните процедуры "Сброс памяти" и "Получите точку нуля датчика натяжения" (см. стр.Click here).

  • Даже после выключения зажигания ЭБУ стояночного тормоза с электроприводом может сохранять DTC в результате отсоединения разъема или предохранителя, так как ЭБУ по-прежнему работает. Поэтому при проверке или замене выключите зажигание и подождите 20 с перед отсоединением следующих деталей: 1) разъемы ЭБУ стояночного тормоза с электроприводом и 2) предохранители системы стояночного тормоза с электроприводом.

Click here

ПОРЯДОК ВЫПОЛНЕНИЯ


  1. Click here

    ПРОВЕРЬТЕ НАПРЯЖЕНИЕ IG (DATA LIST)


    1. Выключите зажигание.

    2. Подсоедините портативный диагностический прибор к DLC3.

    3. Включите зажигание (IG) и портативный диагностический прибор.

    4. Войдите в следующие меню: Chassis / Electric Parking Brake / Data List.

    5. Проверьте значения в соответствии с таблицей ниже.

      Table 1. Стояночный тормоз с электроприводом
      Информация на дисплее прибора Измеряемая величина / диапазон измерения Нормальное состояние Замечание по диагностике
      IG Status

      Положение выключателя питания /

      ON (ВКЛ) или OFF (ВЫКЛ)

      ON (ВКЛ): Зажигание включено (IG)

      OFF (ВЫКЛ): зажигание включено (ACC) или выключено

      Цепь IG
      IG Switch

      Состояние питания IG /

      ON (ВКЛ) или OFF (ВЫКЛ)

      ON (ВКЛ): питание IG подается в ЭБУ стояночного тормоза с электроприводом

      OFF (ВЫКЛ): питание IG не подается в ЭБУ стояночного тормоза с электроприводом

      Цепь IG
      OK
      Значение параметра на экране диагностического прибора переключается между ON (ВКЛ) и OFF(ВЫКЛ) в соответствии с положением переключателя.

  2. Click here

    ПРОВЕРЬТЕ DTC


    1. Сбросьте DTC (см. стр.Click here).

    2. Проверьте наличие кода DTC

      Table 2. Результат
      Результат Перейти к
      C13A2/22 выводится А
      DTC не выводится B

  3. Click here

    ПРОВЕРЬТЕ ПРЕДОХРАНИТЕЛЬ


    1. Извлеките предохранитель RR-IG1-1 из распределительного блока багажного отделения.

    2. Для моделей с левосторонним рулевым управлением:


      1. Извлеките предохранитель D-IG1-3 из главного ЭБУ кузова.

    3. Для моделей с правосторонним рулевым управлением:


      1. Извлеките предохранитель P-IG1-3 из распределительного блока со стороны пассажира.

    4. Измерьте сопротивление в соответствии со значениями, приведенными в таблице ниже.

      Номинальное сопротивление
      Table 3. Для моделей с левосторонним рулевым управлением
      Подключение диагностического прибора Условие Заданные условия
      Предохранитель RR-IG1-1 Всегда Менее 1 Ом
      Предохранитель D-IG1-3 Всегда Менее 1 Ом
      Номинальное сопротивление
      Table 4. Для моделей с правосторонним рулевым управлением
      Подключение диагностического прибора Условие Заданные условия
      Предохранитель RR-IG1-1 Всегда Менее 1 Ом
      Предохранитель P-IG1-3 Всегда Менее 1 Ом

  4. Click here

    ПРОВЕРЬТЕ ЖГУТ ПРОВОДОВ И РАЗЪЕМ (ЭБУ – РАСПРЕДЕЛИТЕЛЬНЫЙ БЛОК БАГАЖНОГО ОТДЕЛЕНИЯ И МАССА)


    1. Отсоедините разъемы S46 и S48 ЭБУ.

    2. Отсоедините разъем LA распределительного блока багажного отделения.

    3. Измерьте сопротивление в соответствии со значениями, приведенными в таблице ниже.

      Номинальное сопротивление
      Подключение диагностического прибора Условие Заданные условия
      S48-4 (IG) - LA-21 Всегда Менее 1 Ом
      S48-4 (IG) - масса Всегда 10 кОм или более
      S46-3 (GND1) - масса Всегда Менее 1 Ом
      LA-43 - масса Всегда Менее 1 Ом

  5. Click here

    ПРОВЕРЬТЕ РАСПРЕДЕЛИТЕЛЬНЫЙ БЛОК БАГАЖНОГО ОТДЕЛЕНИЯ (РЕЛЕ RR-IG1)


    1. Отсоедините разъем S48 ЭБУ.

    2. A01GZJFE05

      Измерьте напряжение в соответствии со значениями, приведенными в таблице.

      Номинальное напряжение
      Подключение диагностического прибора Положение переключателя Заданные условия
      S48-4 (IG) - масса Питание включено (IG) 11 - 14 В

  6. Click here

    ПРОВЕРЬТЕ ЖГУТ ПРОВОДОВ И РАЗЪЕМ (РАСПРЕДЕЛИТЕЛЬНЫЙ БЛОК БАГАЖНОГО ОТДЕЛЕНИЯ – ВСПОМОГАТЕЛЬНАЯ АККУМУЛЯТОРНАЯ БАТАРЕЯ)


    1. Отсоедините разъем LG распределительного блока багажного отделения.

    2. A01GZRXE14

      Измерьте напряжение в соответствии со значениями, приведенными в таблице.

      Номинальное напряжение
      Подключение диагностического прибора Условие Заданные условия
      LG-1 - масса Всегда 11 - 14 В

  7. Click here

    ПРОВЕРЬТЕ ЖГУТ ПРОВОДОВ И РАЗЪЕМ (РАСПРЕДЕЛИТЕЛЬНЫЙ БЛОК БАГАЖНОГО ОТДЕЛЕНИЯ – ВСПОМОГАТЕЛЬНАЯ АККУМУЛЯТОРНАЯ БАТАРЕЯ)


    1. Отсоедините разъем LD распределительного блока багажного отделения.

    2. A01GZVPE03

      Измерьте напряжение в соответствии со значениями, приведенными в таблице.

      Номинальное напряжение
      Подключение диагностического прибора Положение переключателя Заданные условия
      LD-24 - масса Питание включено (IG) 11-14 В
      Table 5. Результат
      Результат Следующий шаг
      NG (для моделей с левосторонним рулевым управлением) А
      NG (для моделей с правосторонним рулевым управлением) B
      OK C

  8. Click here

    ПРОВЕРЬТЕ ЖГУТ ПРОВОДОВ И РАЗЪЕМ (РАСПРЕДЕЛИТЕЛЬНЫЙ БЛОК БАГАЖНОГО ОТДЕЛЕНИЯ – ГЛАВНЫЙ ЭБУ КУЗОВА)


    1. Отсоедините разъем LD распределительного блока багажного отделения.

    2. Отсоедините разъем DD главного ЭБУ кузова.

    3. Измерьте сопротивление в соответствии со значениями, приведенными в таблице ниже.

      Номинальное сопротивление
      Подключение диагностического прибора Условие Заданные условия
      LD-24 - DD-23 Всегда Менее 1 Ом
      LD-24 - масса Всегда 10 кОм или более

  9. Click here

    ПРОВЕРЬТЕ ЖГУТ ПРОВОДОВ И РАЗЪЕМ (РАСПРЕДЕЛИТЕЛЬНЫЙ БЛОК БАГАЖНОГО ОТДЕЛЕНИЯ – РАСПРЕДЕЛИТЕЛЬНЫЙ БЛОК СО СТОРОНЫ ПАССАЖИРА)


    1. Отсоедините разъем LD распределительного блока багажного отделения.

    2. Отсоедините разъем PJ распределительного блока со стороны пассажира.

    3. Измерьте сопротивление в соответствии со значениями, приведенными в таблице ниже.

      Номинальное сопротивление
      Подключение диагностического прибора Условие Заданные условия
      LD-24 - PJ-25 Всегда Менее 1 Ом
      LD-24 - масса Всегда 10 кОм или более

  10. Click here

    ПРОВЕРЬТЕ ЖГУТ ПРОВОДОВ И РАЗЪЕМ (РАСПРЕДЕЛИТЕЛЬНЫЙ БЛОК СО СТОРОНЫ ПАССАЖИРА – ВСПОМОГАТЕЛЬНАЯ АККУМУЛЯТОРНАЯ БАТАРЕЯ)


    1. Отсоедините разъем PL распределительного блока со стороны пассажира.

    2. A01GZRXE15

      Измерьте напряжение в соответствии со значениями, приведенными в таблице.

      Номинальное напряжение
      Контакты для подключения диагностического прибора Условие Заданные условия
      PL-1 - масса Всегда 11 - 14 В

  11. Click here

    ПРОВЕРЬТЕ ЖГУТ ПРОВОДОВ И РАЗЪЕМ (РАСПРЕДЕЛИТЕЛЬНЫЙ БЛОК СО СТОРОНЫ ПАССАЖИРА – МАССА)


    1. Отсоедините разъем PA распределительного блока со стороны пассажира.

    2. A01H0BXE02

      Измерьте сопротивление в соответствии со значениями, приведенными в таблице ниже.

      Номинальное сопротивление
      Подключение диагностического прибора Условие Заданные условия
      PA-39 - масса Всегда Менее 1 Ом

  12. Click here

    ПРОВЕРЬТЕ ЖГУТ ПРОВОДОВ И РАЗЪЕМ (РАСПРЕДЕЛИТЕЛЬНЫЙ БЛОК СО СТОРОНЫ ПАССАЖИРА – ГЛАВНЫЙ ЭБУ КУЗОВА)


    1. Отсоедините разъем PA распределительного блока со стороны пассажира.

    2. A01H0BXE02

      Измерьте напряжение в соответствии со значениями, приведенными в таблице.

      Номинальное напряжение
      Контакты для подключения диагностического прибора Положение переключателя Заданные условия
      PA-15 - масса Зажигание включено (IG) 11-14 В

  13. Click here

    ПРОВЕРЬТЕ ЖГУТ ПРОВОДОВ И РАЗЪЕМ (РАСПРЕДЕЛИТЕЛЬНЫЙ БЛОК СО СТОРОНЫ ПАССАЖИРА – ГЛАВНЫЙ ЭБУ КУЗОВА)


    1. Отсоедините разъем PA распределительного блока со стороны пассажира.

    2. Отсоедините разъем DA главного ЭБУ кузова.

    3. A01GZQVE01

      Измерьте сопротивление в соответствии со значениями, приведенными в таблице ниже.

      Номинальное сопротивление
      Контакты для подключения диагностического прибора Условие Заданные условия
      PA-15 - DA-54 Всегда Менее 1 Ом
      PA-15 - масса Всегда 10 кОм или более

  14. Click here

    ЗАМЕНИТЕ ЭБУ СТОЯНОЧНОГО ТОРМОЗА С ЭЛЕКТРОПРИВОДОМClick here

  15. Click here

    ВЫПОЛНИТЕ ПРОВЕРКУ С ИМИТАЦИЕЙ УСЛОВИЙ ВОЗНИКНОВЕНИЯ НЕИСПРАВНОСТИClick here

  16. Click here

    ПРОВЕРЬТЕ, НЕТ ЛИ КОРОТКОГО ЗАМЫКАНИЯ В ЖГУТАХ ПРОВОДОВ И РАЗЪЕМАХ, СОЕДИНЕННЫХ С ПРЕДОХРАНИТЕЛЕМ, И ПРИ НЕОБХОДИМОСТИ ЗАМЕНИТЕ ПРЕДОХРАНИТЕЛЬ

  17. Click here

    ОТРЕМОНТИРУЙТЕ ИЛИ ЗАМЕНИТЕ ЖГУТ ПРОВОДОВ ИЛИ РАЗЪЕМ

  18. Click here

    ЗАМЕНИТЕ РАСПРЕДЕЛИТЕЛЬНЫЙ БЛОК БАГАЖНОГО ОТДЕЛЕНИЯ

  19. Click here

    ПЕРЕЙДИТЕ К РАЗДЕЛУ "СИСТЕМА ПОСАДКИ И ЗАПУСКА" (не изменяется режим работы источника питания)Click here

  20. Click here

    ЗАМЕНИТЕ РАСПРЕДЕЛИТЕЛЬНЫЙ БЛОК СО СТОРОНЫ ПАССАЖИРА