SFI SYSTEM, Diagnostic DTC:P0416, P0417

DTC Code DTC Name
P0416 Secondary Air Injection System Switching Valve "B" Circuit Open
P0417 Secondary Air Injection System Switching Valve "B" Circuit Shorted

DESCRIPTION

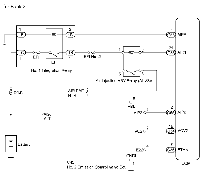
The ECM operates the air injection VSV relay (AI-VSV) which causes the No. 2 emission control valve set to operate.

DTC No. DTC Detection Condition Trouble Area
P0416 Open or short in the air injection VSV relay (AI-VSV) circuit for 3 seconds (1 trip detection logic).
  • Open or short in air injection VSV relay (AI-VSV) circuit

  • Air injection VSV relay (AI-VSV)

  • ECM

P0417 Open or short in the air injection VSV relay (AI-VSV) circuit for 3 seconds (1 trip detection logic).
  • Open or short in air injection VSV relay (AI-VSV) circuit

  • Air injection VSV relay (AI-VSV)

  • ECM

WIRING DIAGRAM

A01DNUZE04

INSPECTION PROCEDURE

Note

Inspect the fuses of circuits related to this system before performing the following inspection procedure.

Tech Tips

Read freeze frame data using the intelligent tester. Freeze frame data records the engine condition when malfunctions are detected. When troubleshooting, freeze frame data can help determine if the vehicle was moving or stationary, if the engine was warmed up or not, if the air-fuel ratio was lean or rich, and other data from the time the malfunction occurred.

PROCEDURE


  1. INSPECT AIR INJECTION VSV RELAY (AI-VSV)


    1. Inspect the air injection VSV relay (AI-VSV) Click here.


    NG
    OK
  2. CHECK AIR INJECTION VSV RELAY (AI-VSV) (POWER SOURCE)


    1. Remove the air injection VSV relay (AI-VSV).

    2. A01DO9KE01
      Text in Illustration
      *1 Engine Room Relay Block
      *2 Air Injection VSV Relay (AI-VSV)

      Measure the voltage according to the value(s) in the table below.

      Standard Voltage
      Tester Connection Condition Specified Condition
      Air injection VSV relay (AI-VSV) terminal 1 - Body ground Ignition switch ON 11 to 14 V
      Air injection VSV relay (AI-VSV) terminal 5 - Body ground Ignition switch ON 11 to 14 V
    3. Reinstall the air injection VSV relay (AI-VSV).


    NG
    OK
  3. CHECK HARNESS AND CONNECTOR (ECM - AIR INJECTION VSV RELAY (AI-VSV))


    1. Remove the air injection VSV relay (AI-VSV).

    2. Disconnect the ECM connector.

    3. Measure the resistance according to the value(s) in the table below.

      Standard Resistance (Check for Open)
      Tester Connection Condition Specified Condition
      Air injection VSV relay (AI-VSV) terminal 2 - C36-21 (AIR1) Always Below 1 Ω
      Standard Resistance (Check for Short)
      Tester Connection Condition Specified Condition
      Air injection VSV relay (AI-VSV) terminal 2 or C36-21 (AIR1) - Body ground Always 10 kΩ or higher
    4. Reinstall the air injection VSV relay (AI-VSV).

    5. Reconnect the ECM connector.


    NG
    OK