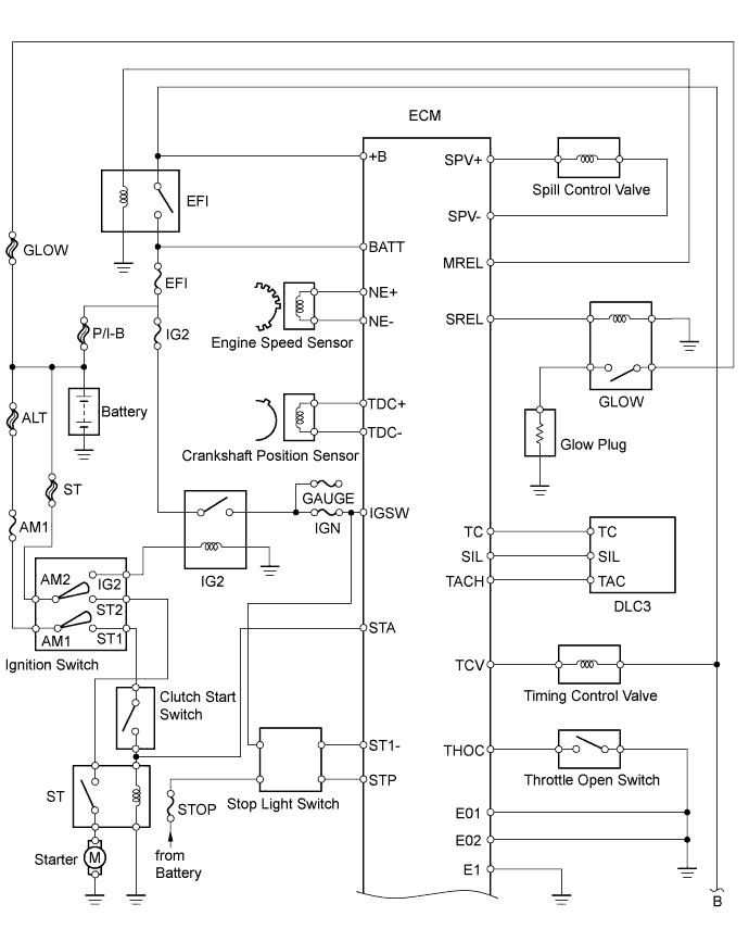
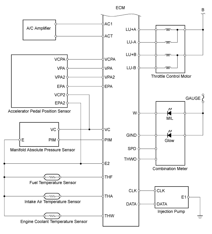
ECD SYSTEM SYSTEM DIAGRAM

A01DSRXE01
A01DS3TE04