ECD SYSTEM (w/o DPF), Diagnostic DTC:P0200

DTC Code DTC Name
P0200 Injector Circuit / Open

DESCRIPTION

The injector driver delivers drive signals to the injector assemblies using the DC/DC converter, which provides a high-voltage and quick-charging system.

Soon after the injector driver receives a fuel injection command (#1 to #4) signal from the ECM, the injector driver responds to the command with an injector injection confirmation (INJF) signal when the current is applied to the injector assembly.

A01DRJTE04
P0200
DTC Detection Drive Pattern DTC Detection Condition Trouble Area
Idling for 5 seconds Open or short in the injector driver or fuel injector circuit (1 trip detection logic).
  • Open or short in injector driver circuit

  • Injector assembly

  • Injector driver

  • ECM

MONITOR DESCRIPTION

P0200 (Open or short in injector driver or fuel injector circuit):

The ECM continuously monitors both injection command (#1 to #4) signals and injection confirmation (INJF) signals. This DTC will be stored if the ECM determines that the number of #1 to #4 signals is inconsistent with the number of INJF signals.

The injector assemblies are grounded through a Field Effect Transistor (FET) and a serial resistor. This resistor creates a voltage drop, which is monitored by the injector driver (injector drive circuit) in relation to the current drawn by the injector assembly. When the injector assembly current becomes too high, the voltage drop over the resistor exceeds a specified level and no IJF signal for that cylinder is sent to the ECM.

After the engine is started, when there is no injection confirmation (INJF) signal sent from the injector driver to the ECM even though the ECM sends injection command (#1 to #4) signals to the injector driver, DTC P062D is stored.

If this DTC is stored, the ECM enters fail-safe mode and limits engine power or stops the engine. The ECM continues operating in fail-safe mode until the ignition switch is turned off.

A01DNKFE12

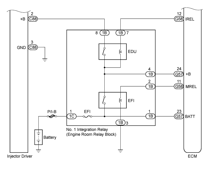
WIRING DIAGRAM

A01DULDE09
A01DOUIE01

INSPECTION PROCEDURE

Note


  • After replacing the ECM, the new ECM needs registration Click here and initialization Click here.

  • After replacing an injector assembly, the ECM needs registration Click here.

Tech Tips


  • When DTC P0200 is stored, the malfunctioning parts can be narrowed down according to fail-safe behavior.


    • When a DTC is stored but the engine does not stall, there may be an open circuit or malfunction in the following components which affect the control of individual cylinders.


      1. The circuit inside an injector assembly.

      2. The wiring between an injector driver and injector assembly (between terminal IJ1+ and the No. 1 injector assembly, terminal IJ1 and the No. 1 injector assembly, etc.).

      3. The wiring between an injector driver and the ECM (terminals #10 and #1, etc.).

    • When a DTC is stored and the engine stalls, there may be a malfunction in the wiring which affects the control of multiple cylinders.


      1. Wiring between an injector driver and the ECM (between INJF terminals).

      2. The power supply wiring.

  • Read freeze frame data using the intelligent tester. Freeze frame data records the engine condition when malfunctions are detected. When troubleshooting, freeze frame data can help determine if the vehicle was moving or stationary, if the engine was warmed up or not, and other data from the time the malfunction occurred.

PROCEDURE


  1. CHECK TERMINAL VOLTAGE INJECTOR DRIVER POWER SOURCE


    1. A01DPGAE04
      Text in Illustration
      *a

      Front view of wire harness connector

      (to injector driver)

      Disconnect the injector driver connectors.

    2. Measure the voltage according to the value(s) in the table below.

      Standard Voltage
      Tester Connection Switch Condition Specified Condition
      C88-2 (+B) - C88-3 (GND) Ignition switch ON 11 to 14 V
    3. Reconnect the injector driver connectors.


    NG
    OK
  2. INSPECT INJECTOR ASSEMBLY (RESISTANCE)


    1. Inspect the injector assembly Click here.


    NG
    OK
  3. CHECK HARNESS AND CONNECTOR (INJECTOR ASSEMBLY - INJECTOR DRIVER)


    1. Disconnect the injector assembly connectors.

    2. Disconnect the injector driver connectors.

    3. Measure the resistance according to the value(s) in the table below.

      Standard Resistance (Check for Open)
      Tester Connection Condition Specified Condition
      C1-1 - C88-1 (IJ1+) Always Below 1 Ω
      C1-2 - C99-6 (IJ1-) Always Below 1 Ω
      C2-1 - C88-6 (IJ2+) Always Below 1 Ω
      C2-2 - C88-4 (IJ2-) Always Below 1 Ω
      C3-1 - C88-5 (IJ3+) Always Below 1 Ω
      C3-2 - C99-2 (IJ3-) Always Below 1 Ω
      C4-1 - C99-3 (IJ4+) Always Below 1 Ω
      C4-2 - C99-5 (IJ4-) Always Below 1 Ω
      Standard Resistance (Check for Short)
      Tester Connection Condition Specified Condition
      C1-1 or C88-1 (IJ1+) - Body ground Always 10 kΩ or higher
      C1-2 or C99-6 (IJ1-) - Body ground Always 10 kΩ or higher
      C2-1 or C88-6 (IJ2+) - Body ground Always 10 kΩ or higher
      C2-2 or C99-4 (IJ2-) - Body ground Always 10 kΩ or higher
      C3-1 or C88-5 (IJ3+) - Body ground Always 10 kΩ or higher
      C3-2 or C99-2 (IJ3-) - Body ground Always 10 kΩ or higher
      C4-1 or C99-3 (IJ4+) - Body ground Always 10 kΩ or higher
      C4-2 or C99-5 (IJ4-) - Body ground Always 10 kΩ or higher
    4. Reconnect the injector assembly connectors.

    5. Reconnect the injector driver connectors.


    NG
    OK
  4. CHECK HARNESS AND CONNECTOR (INJECTOR DRIVER - ECM)


    1. Disconnect the injector driver connector.

    2. Disconnect the ECM connector.

    3. Measure the resistance according to the value(s) in the table below.

      Standard Resistance (Check for Open)
      Tester Connection Condition Specified Condition
      C89-4 (#10) - C90-21 (#1) Always Below 1 Ω
      C89-8 (#20) - C90-22 (#2) Always Below 1 Ω
      C89-7 (#30) - C90-23 (#3) Always Below 1 Ω
      C89-3 (#40) - C90-24 (#4) Always Below 1 Ω
      C89-5 (INJF) - C90-20 (INJF) Always Below 1 Ω
      Standard Resistance (Check for Short)
      Tester Connection Condition Specified Condition
      C89-4 (#10) or C90-21 (#1) - Body ground Always 10 kΩ or higher
      C89-8 (#20) or C90-22 (#2) - Body ground Always 10 kΩ or higher
      C89-7 (#30) or C90-23 (#3) - Body ground Always 10 kΩ or higher
      C89-3 (#40) or C90-24 (#4) - Body ground Always 10 kΩ or higher
      C89-5 (INJF) or C90-20 (INJF) - Body ground Always 10 kΩ or higher
    4. Reconnect the injector driver connector.

    5. Reconnect the ECM connector.


    NG
    OK
  5. REPLACE INJECTOR DRIVER


    1. Replace the injector driver Click here.


    NEXT
  6. CHECK WHETHER DTC OUTPUT RECURS


    1. Connect the intelligent tester to the DLC3.

    2. Clear the DTCs Click here.

    3. Turn the ignition switch off for 30 seconds or more.

    4. Start the engine and idle it for 10 seconds.

    5. Enter the following menus: Powertrain / Engine and ECT / DTC.

    6. Read the DTCs.

      Result
      Result Proceed to
      P0200 is output A
      No output B

    B
    A
  7. REPLACE ECM


    1. Replace the ECM Click here.


    NEXT
  8. GO TO INJECTOR CIRCUIT


    1. Go to the injector circuit Click here.


    NEXT
  9. REPLACE INJECTOR ASSEMBLY


    1. Replace the injector assembly Click here.


    NEXT
  10. BLEED AIR FROM FUEL SYSTEM


    1. Bleed the air from the fuel system Click here.


    NEXT
  11. REGISTER INJECTOR COMPENSATION CODE AND PERFORM PILOT QUANTITY LEARNING


    1. Register the injector compensation code Click here.

    2. Perform the injector pilot quantity learning Click here.


    NEXT
  12. REPAIR OR REPLACE HARNESS OR CONNECTOR


    1. Repair or replace the harness or connector.


    NEXT
  13. CONFIRM WHETHER MALFUNCTION HAS BEEN SUCCESSFULLY REPAIRED


    1. Connect the intelligent tester to the DLC3.

    2. Clear the DTCs Click here.

    3. Turn the ignition switch off for 30 seconds or more.

    4. Start the engine and idle it for 10 seconds.

    5. Enter the following menus: Powertrain / Engine and ECT / DTC.

    6. Confirm that the DTC is not output again.


    NEXT