ECD SYSTEM (w/ DPF), Diagnostic DTC:P1604

DTC Code DTC Name
P1604 Startability Malfunction

DESCRIPTION

This DTC is stored if the engine does not start or continues to crank without starting for certain period of time. This DTC is also stored if the vehicle has run out of fuel. It is necessary to check whether there was enough fuel in the fuel tank before inspection.

P1604
DTC Detection Drive Pattern DTC Detection Condition Trouble Area
After engine is started
  • Both conditions are met for 2 seconds or more*1 (1 trip detection logic):


    • STA signal is input to the ECM.

    • Engine speed is 500 rpm or less.

*1: The time required for DTC detection may be as much as 30 seconds depending on the engine coolant temperature and atmospheric pressure.


  • Battery

  • Entry and start system

  • Engine immobiliser system

  • Irregular fuel

  • Lack of fuel

  • Suction control valve

  • Injector assembly

  • Fuel filter element sub-assembly

  • Glow system

  • Injector driver

  • Engine coolant temperature sensor

  • Intake system

  • Exhaust system

  • Engine damaged, seized up

  • Loss of compression

  • Pressure discharge valve

  • Fuel pressure sensor

  • EGR system

  • Diesel throttle system

After starting the engine (engine speed is 500 rpm or more), the engine speed drops to 200 rpm or less within 2 seconds*2 (1 trip detection logic).

*2: This DTC may be stored when the engine stalls due to clutch misoperation.

Related Data List
DTC No. Data List
P1604
  • MAP

  • MAF

  • Intake Air

  • Coolant Temp

  • Battery Voltage

  • Starter Signal

  • Engine Speed of Cyl #1 (to #4)

  • Immobiliser Communication

  • Target Common Rail Pressure

  • Fuel Press

  • Common Rail Pres Sens 2

  • Target Pump SCV Current

  • Injection Feedback Val #1 (to #4)

  • Injection Volume

  • Actual Throttle Position

  • Throttle Motor Duty #1

  • Target EGR Position

  • Actual EGR Valve Pos.

  • EGR Close Lrn. Status

  • EGR Close Lrn. Val.

  • Glow Control Unit Duty

INSPECTION PROCEDURE

Tech Tips


  • In contrast to normal malfunction diagnosis for components, circuits and systems, DTC P1604 is used to determine the malfunctioning area from the problem symptoms and freeze frame data when the user mentions problems such as starting difficulty.

    As these DTCs can be stored as a result of certain user actions, even if these DTCs are output, if the customer makes no mention of problems, clear these DTCs without performing any troubleshooting and return the vehicle to the customer.

  • When confirming the freeze frame data, be sure to check all 5 data sets of freeze frame data.

  • A01DMDPE51

    The fourth set of freeze frame data is the data recorded when the DTC is stored.


  1. In order to start the engine, the starting system, glow system, fuel system and the components related to compression must be functioning properly.

  2. The cause of the problem can be narrowed down by checking if the engine cranks normally.

  3. Starting system (when cranking is abnormal)


    1. The engine cannot be started if a sufficient cranking speed cannot be obtained. The following are possible causes of an insufficient cranking speed.


      1. Problem with the entry and start system (Engine does not crank).

      2. Problem with the immobiliser system (Engine does not crank).

      3. Problem with the battery (Cranking speed is low).

      4. Problem with the starter (Cranking speed is low).

  4. Glow system (when cranking is normal)


    1. When there is a problem with the glow system, the intake air temperature does not rise adequately and the fuel combustion temperature is not reached. Therefore, there is no initial combustion or it takes time for the engine to start. The following are possible causes.


      1. Engine coolant temperature sensor malfunction.

      2. Glow plug malfunction.

        Tech Tips

        If the glow plug has deteriorated, the engine may be less likely to start when the outside temperature is lower than 0°C (32°F).

      3. Glow control unit malfunction.

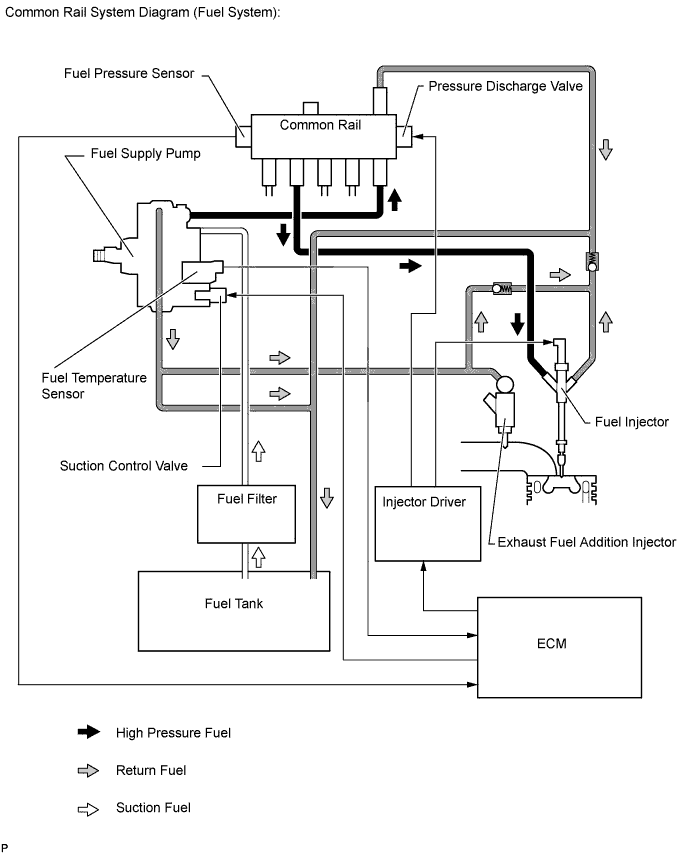
  5. Fuel system (when cranking is normal)


    1. The engine cannot be started if fuel is not supplied. A minimum fuel pressure of 25000 kPa or higher must be supplied to start the engine. The following are possible causes of insufficient fuel pressure.


      1. Fuel line clog.

      2. Lack of fuel.

      3. Fuel frozen.

      4. Low quality fuel.

      5. Air in fuel pipe.

      6. Fuel filter element sub-assembly clog.

      7. Problem with fuel supply pump assembly.

      8. Problem with common rail assembly.

      9. Problem with injector assemblies.

    A01DOFPE01
  6. Engine assembly


    1. There may be a problem with the engine unit itself if there is no problem with cranking, the glow system or fuel system.


      1. Engine friction too high.

      2. Insufficient compression.

PROCEDURE


  1. READ OUTPUT DTC (RECORD STORED DTC AND FREEZE FRAME DATA) (PROCEDURE 1)


    1. Connect the intelligent tester to the DLC3.

    2. Turn the engine switch on (IG) and turn the tester on.

    3. Enter the following menus: Powertrain / Engine and ECT / DTC.

    4. Record the stored DTCs and freeze frame data.

      Tech Tips

      Freeze frame data shows the actual engine conditions when engine starting trouble occurred.


    NEXT
  2. CHECK FOR ANY OTHER DTCS OUTPUT (IN ADDITION TO DTC P1604)


    1. Connect the intelligent tester to the DLC3.

    2. Turn the engine switch on (IG) and turn the tester on.

    3. Enter the following menus: Powertrain / Engine and ECT / DTC.

    4. Read the DTCs.

      Result
      Result Proceed to
      P1604 is output A
      P1604 and other DTCs are output B

      Tech Tips

      If any DTCs other than DTC P1604 are output, troubleshoot those DTCs first.


    B
    A
  3. TAKE SNAPSHOT DURING STARTING AND IDLING (PROCEDURE 3)


    1. A01DP19E18
      Text in Illustration
      *1 Snapshot Button

      Connect the intelligent tester to the DLC3.

    2. Turn the engine switch on (IG) and turn the tester on.

    3. Enter the following menus: Powertrain / Engine and ECT / Data List / All Data.

    4. Take a snapshot of the following Data List items with the intelligent tester during "engine switch on (IG) (5 seconds) → Starting → Idling (10 seconds)".


    NEXT
  4. DETERMINE CAUSE OF PROBLEM (CHECK FREEZE FRAME DATA AND SNAPSHOT)


    1. Determine the cause of the problem based on the freeze frame data recorded in procedure 1 and the Data List values recorded when starting the engine in procedure 3.

      Coolant Temp
      Judgment of Data List Values Problem Cause Normal Condition Diagnosis Note
      "Coolant Temp" in freeze frame data is below 35°C (95°F) Engine starting trouble which occurred with cold engine -
      • The engine coolant temperature is 60 to 90°C (140 to 194°F) after warming up the engine.

      • Normally, "Coolant Temp" is the same as the outside air temperature after an overnight engine soak.

      • Engine starting trouble with a cold engine occurs when the engine coolant temperature sensor is malfunctioning.

      "Coolant Temp" in freeze frame data is below 35°C (95°F).

      Currently, no engine starting trouble (cranking time less than 4 seconds) after warming up engine ("Coolant Temp" is 60°C (140°F) or higher).

      Engine starting trouble which only occurs with cold engine
      Engine Speed
      Judgment of Data List Values Problem Cause Normal Condition Diagnosis Note
      "Engine Speed" in freeze frame data is less than 120 rpm Engine starting trouble may have occurred because engine speed was too low
      • During cranking: 120 to 400 rpm

      • Idling with warm engine: 650 to 750 rpm


      • The battery may be fully depleted or the battery terminals may be loose.

      • The viscosity of the engine oil may be inappropriate (low viscosity oil is not used).

      "Engine Speed" in Data List is less than 120 rpm when cranking engine
      Battery Voltage
      Judgment of Data List Values Problem Cause Normal Condition Diagnosis Note
      "Battery Voltage" in freeze frame data is below 6 V Engine starting trouble may have occurred because battery is fully depleted During cranking: 6 V or higher The battery may be fully depleted or the battery terminals may be loose.
      "Battery Voltage" in Data List is below 6 V when cranking engine
      Fuel Press
      Judgment of Data List Values Problem Cause Normal Condition Diagnosis Note
      "Fuel Press" in freeze frame data is below 10000 kPa

      Problem supplying fuel to fuel supply pump assembly (low pressure side)


      • Ran out of fuel, air in fuel, fuel frozen (in this case, values of "Fuel Temperature" and "Coolant Temp" in freeze frame data are low)

      • Fuel filter clog, fuel line clog (low pressure side) or fuel leak

      • Feed pump (in fuel supply pump assembly) malfunctioning

      When in a stable condition such as when the engine is idling after being warmed up, the fuel pressure is within +/-5000 kPa of the target fuel pressure Disconnect the inlet hose from the fuel supply pump assembly (low pressure side), operate the hand pump and check that fuel is being supplied.
      Fuel Press is less than 10000 kPa from the value of Fuel Press when cranking started
      "Fuel Press" in freeze frame data is below 25000 kPa

      Problem supplying fuel to fuel supply pump assembly (low pressure side) or problem on high pressure side


      • Fuel supply pump assembly (SCV operation malfunction)

      • common rail Assembly

      • Fuel injector (if glow plug is covered with fuel when removed, injector of corresponding cylinder may be stuck open)

      • Fuel line clog (high pressure side), fuel leak

      When in a stable condition such as when the engine is idling after being warmed up, the fuel pressure is within +/-5000 kPa of the target fuel pressure

      Tech Tips

      In order to maintain the injection amount before an engine stall, the target common rail pressure is increased drastically. At this time, Fuel Press may not follow correctly, but this is normal behavior and not a malfunction.


      • For startup at least 25000 kPa of fuel pressure is needed (Take care there is a response lag when the pressure rise)

      • If the fuel pressure is 10000 kPa or lower (when starting with an engine coolant temperature of 0°C (0°F) or lower, 15000 kPa or lower), fuel injection is stopped.

      Fuel Press is below Target Common Rail Pressure by 15000 kPa or more
      Fuel Press increases to a value that is higher than Target Common Rail Pressure immediately after cranking, and, remains higher than Target Common Rail Pressure
      • Injector (fuel injection problem caused by air in injector)

      • Problem with injection system

      When in a stable condition such as when the engine is idling after being warmed up, the fuel pressure is within +/-5000 kPa of the target fuel pressure
      • If there is air in the injectors for all cylinders, fuel cannot be injected.

      • If there is an injection system problem related to 2 or more cylinders, fuel delivery and injection control are stopped.

      • When the EDU circuit has a malfunction (e.g. an EDU relay or fuse malfunction), the ECM cannot perform diagnosis of malfunctions and DTCs are not stored as voltage is unstable during cranking. Also, an excess amount of fuel is supplied by the fuel supply pump assembly and "Fuel Press" becomes larger than "Target Common Rail Pressure" as fuel injection cannot be performed even though a fuel injection signal is output due to a failure to detect malfunctions at engine start.

      Injection Feedback Val #1(to #4)
      Judgment of Data List Values Problem Cause Normal Condition Diagnosis Note

      "Injection Feedback Val #1 (to #4)" in freeze frame data is more than 3.0 mm3/st

      Injector assembly malfunction or compression problem

      -3.0 to 3.0 mm3/st

      If an injector assembly is malfunctioning, even though the engine starts, idling is rough.

      "Injection Feedback Val #1 (to #4)" in Data List is more than 3.0 mm3/ st when idling

      Injection Volume
      Judgment of Data List Values Problem Cause Normal Condition Diagnosis Note

      "Injection Volume" in Data List is more than 10 mm3/st and "Injection Feedback Val #1 (to #4)" is within range of 3.0 mm3/st when idling after warming up engine

      Injector assemblies of all cylinders malfunctioning - -
      Main Injection Period
      Judgment of Data List Values Problem Cause Normal Condition Diagnosis Note
      "Main Injection Period" in freeze frame data or Data List is 0 μs
      • Fuel supply pump assembly (when SCV has open or short circuit, fuel supply from pump stops)

      • Problem with injection system (injector circuit is open (2 cylinders or more) or injector driver is malfunctioning)

      • Problem with engine immobiliser system

      • Engine speed 60 rpm or less

      • ECM malfunction

      - Indicates that fuel injection control has stopped.
      Immobiliser Communication
      Judgment of Data List Values Problem Cause Normal Condition Diagnosis Note
      "Immobiliser Communication" in freeze frame data or Data List is OFF Engine immobiliser system ON Fuel injection has stopped due to engine immobiliser system.
      Immobiliser Fuel Cut History
      Judgment of Data List Values Problem Cause Normal Condition Diagnosis Note
      "Immobiliser Fuel Cut History" in freeze frame data is OFF to ON

      Fuel injection has stopped due to engine immobiliser system.

      Tech Tips

      "Main Injection Period" in freeze frame data is 0 μs

      OFF
      • Inspect engine immobiliser system.

      • Inspection looseness in battery terminal.

      • Inspect connection condition of ECM power supply system wiring.

      Stop Light Switch
      Judgment of Data List Values Problem Cause Normal Condition Diagnosis Note
      "Stop Light Switch" in freeze frame data is OFF Starting problems due to the brake pedal being released during cranking causing the power to the starter to be cut off and cranking to be insufficient. ON If there are no contact problems with the stop light switch signal circuit, the problem was probably due to operation by the user.

    NEXT