ECD SYSTEM (w/ DPF), Diagnostic DTC:P115D, P115E

DTC Code DTC Name
P115D Intake Manifold Runner Control Circuit Low (Bank 2)
P115E Intake Manifold Runner Control Circuit High (Bank 2)

DESCRIPTION

Refer to DTC P2006 Click here.

P115D
DTC Detection Drive Pattern DTC Detection Condition Trouble Area
2 seconds after engine is started, race engine for 1 second Open in vacuum switching valve (for No. 2 swirl control valve) circuit for 0.5 seconds (2 trip detection logic).
  • Vacuum switching valve (for No. 2 swirl control valve)

  • Open in vacuum switching valve (for No. 2 swirl control valve) circuit

  • ECM

P115E
DTC Detection Drive Pattern DTC Detection Condition Trouble Area
2 seconds after engine is started, race engine for 1 second Short in vacuum switching valve (for No. 2 swirl control valve) circuit for 0.5 seconds (2 trip detection logic).
  • Vacuum switching valve (for No. 2 swirl control valve)

  • Short in vacuum switching valve (for No. 2 swirl control valve) circuit

  • ECM

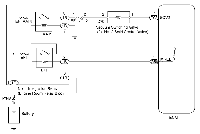
WIRING DIAGRAM

A01DPMYE07

INSPECTION PROCEDURE

Note


  • Inspect the fuses of circuits related to this system before performing the following inspection procedure.

  • After replacing the ECM, the new ECM needs registration Click here and initialization Click here.

  • After replacing the fuel supply pump assembly, the ECM needs initialization Click here.

  • After replacing an injector assembly, the ECM needs registration Click here.

Tech Tips

Read freeze frame data using the intelligent tester. Freeze frame data records the engine condition when malfunctions are detected. When troubleshooting, freeze frame data can help determine if the vehicle was moving or stationary, if the engine was warmed up or not, and other data from the time the malfunction occurred.

PROCEDURE


  1. INSPECT VACUUM SWITCHING VALVE FOR NO. 2 SWIRL CONTROL VALVE (RESISTANCE)


    1. Inspect the vacuum switching valve (for No. 2 swirl control valve) Click here.


    NG
    OK
  2. INSPECT VACUUM SWITCHING VALVE (FOR SWIRL CONTROL VALVE) (POWER SOURCE VOLTAGE)


    1. A01DSYKE03
      Text in Illustration
      *a

      Front view of wire harness connector

      (to Vacuum Switching Valve (for No. 2 Swirl Control Valve))

      Disconnect the vacuum switching valve (for No. 2 swirl control valve) connector.

    2. Measure the voltage according to the value(s) in the table below.

      Standard Voltage
      Tester Connection Switch Condition Specified Condition
      C79-2 - Body ground Engine switch on (IG) 11 to 14 V

    NG
    OK
  3. CHECK HARNESS AND CONNECTOR (VACUUM SWITCHING VALVE (FOR SWIRL CONTROL VALVE) - ECM)


    1. Disconnect the vacuum switching valve (for No. 2 swirl control valve) connector.

    2. Disconnect the ECM connector.

    3. Measure the resistance of the wire harness side connectors.

      Standard Resistance (Check for Open)
      Tester Connection Condition Specified Condition
      C79-1 - C93-3 (SCV2) Always Below 1 Ω
      Standard Resistance (Check for Short)
      Tester Connection Condition Specified Condition
      C79-1 or C93-3 (SCV2) - Body ground Always 10 kΩ or higher
    4. Reconnect the vacuum switching valve (for No. 2 swirl control valve) connector.

    5. Reconnect the ECM connector.


    NG
    OK
  4. REPLACE ECM


    1. Replace the ECM Click here.


    NEXT
  5. CHECK HARNESS AND CONNECTOR (VACUUM SWITCHING VALVE (FOR NO. 2 SWIRL CONTROL VALVE) - NO. 1 INTEGRATION RELAY)


    1. Remove the No. 1 integration relay from the engine room relay block.

    2. Disconnect the No. 1 integration relay connector.

    3. Disconnect the vacuum switching valve (for No. 2 swirl control valve) connector.

    4. Measure the resistance of the wire harness side connectors.

      Standard Resistance (Check for Open)
      Tester Connection Condition Specified Condition
      1B-8 - C79-2 Always Below 1 Ω
      Standard Resistance (Check for Short)
      Tester Connection Condition Specified Condition
      1B-8 or C79-2 - Body ground Always 10 kΩ or higher
    5. Reinstall the No. 1 integration relay.

    6. Reconnect the No. 1 integration relay connector.

    7. Reconnect the vacuum switching valve (for No. 2 swirl control valve) connector.


    NG
    OK
  6. CHECK ECM POWER SOURCE CIRCUIT


    1. Check the ECM power source circuit Click here.


    NEXT
  7. REPLACE VACUUM SWITCHING VALVE (FOR NO. 2 SWIRL CONTROL VALVE)


    1. Replace the vacuum switching valve (for No. 2 swirl control valve) Click here.


    NEXT
  8. REPAIR OR REPLACE HARNESS OR CONNECTOR


    1. Repair or replace harness or connector.


    NEXT
  9. CONFIRM WHETHER MALFUNCTION HAS BEEN SUCCESSFULLY REPAIRED


    1. Connect the intelligent tester to the DLC3.

    2. Clear the DTCs Click here.

    3. Start the engine and wait for 3 seconds or more.

    4. Enter the following menus: Powertrain / Engine and ECT / DTC.

    5. Confirm that the DTC is not output again.


    NEXT