ECD SYSTEM (w/ DPF) SYSTEM DESCRIPTION


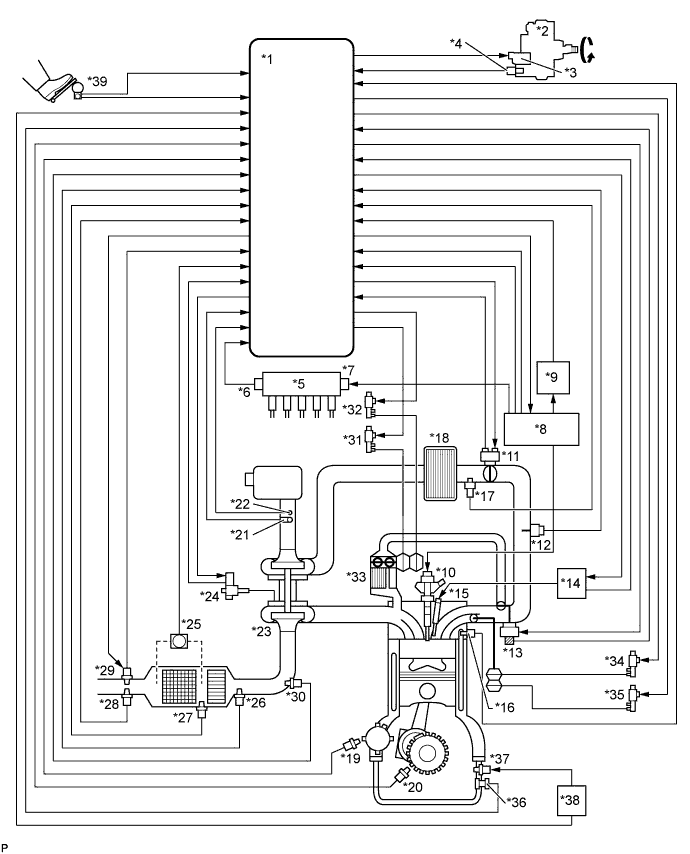
  1. ENGINE CONTROL SYSTEM

    A01DN02E01
    Text in Illustration
    *1 ECM *2 Fuel Supply Pump Assembly
    *3 Suction Control Valve *4 Fuel Temperature Sensor
    *5 Common Rail *6 Fuel Pressure Sensor
    *7 Pressure Discharge Valve *8 Injector Driver
    *9 EDU Relay *10 Injector Assembly
    *11 Diesel Throttle Body Assembly *12 Manifold Absolute Pressure Sensor
    *13 Electric EGR Control Valve Assembly *14 Glow Plug Controller
    *15 Glow Plug *16 Engine Coolant Temperature Sensor
    *17 Intake Air Temperature Sensor (Turbo) *18 Intercooler
    *19 Camshaft Position Sensor *20 Crankshaft Position Sensor
    *21 Mass Air Flow Meter *22 Intake Air Temperature Sensor (Built Into Mass Air Flow Meter)
    *23 Turbocharger Sub-assembly *24 DC motor, Nozzle Vane Position Sensor
    *25 Differential Pressure Sensor Assembly *26 Exhaust Gas Temperature Sensor (B1S1)
    *27 No. 2 Exhaust Gas Temperature Sensor (B1S2) *28 No. 3 Exhaust Gas Temperature Sensor (B1S3)
    *29 Air Fuel Ratio Sensor *30 Exhaust Fuel Addition Injector Assembly
    *31 VSV for No. 1 EGR Bypass Valve *32 VSV for No. 2 EGR Bypass Valve
    *33 EGR Cooler *34 VSV for No. 1 Swirl Control Valve
    *35 VSV for No. 2 Swirl Control Valve *36 Oil Pressure Sender Gauge Assembly
    *37 Oil Pressure Switching Valve Assembly *38 2ST OIL PRESS Relay
    *39 Accelerator Pedal Position Sensor - -
  2. DIESEL PARTICULATE FILTER SYSTEM DESCRIPTION


    1. Diesel Particulate Filter System comprehensively regulates engine control (consists of a catalytic system and a fuel injection system) that purifies particulate matter (PM) by diesel engines. The catalytic system purifies hydrocarbons (HC) and carbon monoxides (CO), and reduces PM with a catalytic converter with the Diesel Particulate Filter (DPF). The fuel injection system adds fuel into the exhaust port using the exhaust fuel addition injector to produce and maintain a proper catalyst temperature for PM forced regeneration.

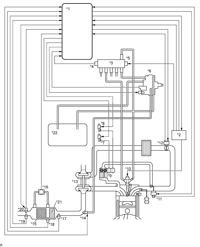
      A01DSA0E01
      Text in Illustration
      *1 ECM *2 Injector Driver
      *3 Common Rail *4 Fuel Pressure Sensor
      *5 Pressure Discharge Valve *6 Fuel Supply Pump Assembly
      *7 VSV for No. 1 EGR Bypass Valve *8 VSV for No. 2 EGR Bypass Valve
      *9 EGR Cooler *10 Injector Assembly
      *11 Electric EGR Control Valve Assembly *12 Diesel Throttle Body Assembly
      *13 Turbocharger Sub-assembly *14 Exhaust Fuel Addition Injector Assembly
      *15 DPF Catalytic Converter *16 Differential Pressure Sensor Assembly
      *17 Exhaust Gas Temperature Sensor (B1S1) *18 No. 2 Exhaust Gas Temperature Sensor (B1S2)
      *19 No. 3 Exhaust Gas Temperature Sensor (B1S3) *20 Air Fuel Ratio Sensor
      *21 CCo Catalyst Converter *22 Fuel Tank
    2. DPF components:

      Component Description
      DPF catalytic converter Reduces PM.
      CCo catalytic converter Reduces HC and CO.
      Exhaust Fuel Addition Injector Assembly Adds fuel into the exhaust port in order to raise catalyst temperature for PM forced regeneration.
      Exhaust gas temperature sensor Used for estimating the DPF catalytic converter temperature and adjusting fuel addition by ECM while PM forced regeneration is performed. Also detects the DPF catalytic converter temperature to prevent the catalytic converter temperature from rising too high.
      Differential Pressure Sensor Assembly Detects the volume of PM deposits and any incorrect vacuum hose arrangement on the DPF catalytic converter.
      Air fuel ratio sensor Used for controlling the air-fuel ratio. By controlling the air-fuel ratio, combustion control and PM forced regeneration are properly regulated.
    3. Diagnostics Trouble Codes (DTCs) table for DPF:

      Tech Tips

      This table indicates typical DTC combinations for each malfunction occurrence.

      Trouble Area Malfunction DTC No.
      DPF catalytic converter Deteriorated or clogged P062F, P2002, P200C*, P244A*, P244B*, P244C*, P2463*
      Exhaust Fuel Addition Injector Assembly Stuck open P20CF
      Stuck closed P244A*, P244C
      Low fuel addition volume P244A*, P244B*, P244C*, P2463
      Open in exhaust fuel addition injector circuit P20CB, P244A*, P244C
      Short in exhaust fuel addition injector circuit P20CF, P20CB, P244A*, P244C
      Open or short in exhaust fuel addition injector circuit P200C*, P20CF*, P20CB, P244A*, P244C*
      Exhaust gas temperature sensor Open in exhaust gas temperature sensor circuit P0545, P0546, P200C*, P2032, P2033, P2084, P242B, P242C, P242D, P244A*, P244C*
      Short in exhaust gas temperature sensor circuit P0545, P0546, P200C*, P2002*, P2032, P2033, P2084, P242B, P242C, P242D, P244A*, P244C*
      Exhaust gas temperature sensor P0545, P0546, P200C*, P2032, P2033, P2084, P242B, P242C, P242D, P244A*, P244C*
      Differential Pressure Sensor Assembly Open in differential pressure sensor circuit P244A*, P244C* P2454, P2455, P2463*
      Short in differential pressure sensor circuit P244A*, P244C*, P2454, P2455, P2463*
      Differential pressure sensor P244A*, P244C*, P2454, P2455, P2463*
      Differential pressure sensor clogged P244A*, P244C*, P2453, P2463*
      Incorrect vacuum hose arrangement of the differential pressure sensor P244A*, P244C*, P2453, P2463*
      Air fuel ratio sensor Open or short in air fuel ratio sensor or heater circuit P0031, P0032, P2238, P2239, P2252, P2253, P244B*, P2463*
      Air fuel ratio sensor P0031, P0032, P2195, P2238, P2239, P2252, P2253, P244B*, P2463*
      Exhaust gas leaks Exhaust gas leaks P244A*, P244C*
      Fuel leaks Fuel leaks in fuel addition injector P2002*, P200C*, P20CF*, P244A*, P244B*, P244C*, P2463*
      Fuel supply pump assembly Correct fuel pressure cannot be fed to the exhaust fuel addition injector P244A*, P244B*, P244C*, P2463*

      *: There may be no DTC output depending on the condition of the malfunction.

    4. Diagnostics trouble code description for DPF:

      DTC No. Description
      P0031 Open or short in air fuel ratio sensor heater control circuit (Low output)
      P0032 Open or short in air fuel ratio sensor or heater circuit (High output)
      P0545 Open or short in exhaust gas temperature sensor circuit (B1S1) (Low output)
      P0546 Open or short in exhaust gas temperature sensor circuit (B1S1) (High output)
      P2002 DPF catalytic converter thermal deterioration
      P200C DPF catalytic converter abnormally high exhaust gas temperature
      P2032 Open or short in exhaust gas temperature sensor circuit (B1S2) (Low output)
      P2033 Open or short in exhaust gas temperature sensor circuit (B1S2) (High output)
      P2084 Exhaust Gas Temperature Sensor Circuit Range/Performance (B1S2)
      P20CB Open in exhaust fuel addition injector circuit
      P20CF Exhaust fuel addition injector assembly stuck open
      P2195 Air fuel ratio sensor stuck lean
      P2238 Open or short in air fuel ratio sensor or heater circuit (Low output)
      P2239 Open or short in air fuel ratio sensor or heater circuit (High output)
      P2252 Open or short in air fuel ratio sensor or heater circuit (Low output)
      P2253 Open or short in air fuel ratio sensor or heater circuit (High output)
      P242B Exhaust Gas Temperature Sensor Circuit Range / Performance (B1S3)
      P242C Open or short in exhaust gas temperature sensor circuit (B1S3) (Low output)
      P242D Open or short in exhaust gas temperature sensor circuit (B1S3) (High output)
      P244A DPF catalytic converter excessive differential pressure (Low input)
      P244B DPF catalytic converter excessive differential pressure
      P244C DPF catalytic converter insufficient temperature increase
      P2453 Differential pressure sensor is clogged or has incorrect vacuum hose arrangement
      P2454 Open or short in differential pressure sensor circuit (Low output)
      P2455 Open or short in differential pressure sensor circuit (High output)
      P2463 DPF catalytic converter soot deposition
  3. COMMON RAIL SYSTEM DESCRIPTION


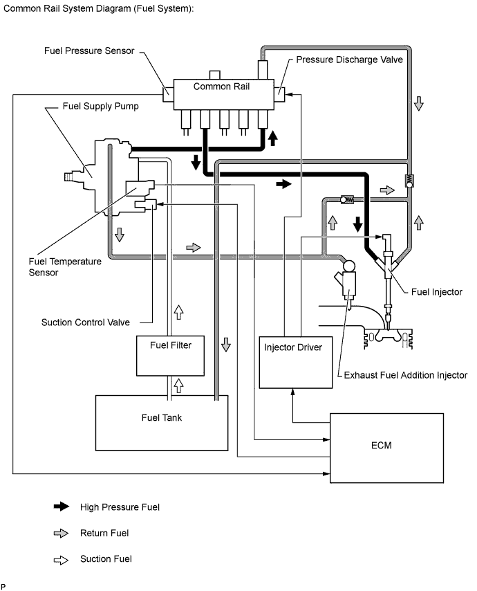
    1. Common rail system:

      The common rail system uses high-pressure fuel for improved fuel economy. This system also provides robust engine power while suppressing engine vibration and noise.

      This system stores fuel in the common rail, which has been pressurized and supplied by the supply pump. By storing fuel at high-pressure, the common rail system can provide fuel at stable fuel injection pressures, regardless of engine speed or engine load.

      The ECM, using the injector driver, provides an electric current to the piezo actuator in each injector to regulate the fuel injection timing and volume. The ECM also monitors the internal fuel pressure of the common rail using the fuel pressure sensor. The ECM causes the supply pump to supply the fuel necessary to obtain the target fuel pressure.

      In addition, this system uses a piezo actuator inside each injector to open and close the fuel passages. Therefore, both fuel injection time and fuel injection volume can be precisely regulated by the ECM.

      The common rail system allows a two stage fuel injection process. In order to soften combustion shock, this system performs "pilot-injection" prior to the main fuel injection. This helps to reduce engine vibration and noise.

      A01DMRCE01

      Tech Tips

      If there is a problem with a fuel return pipe, as bleeding air from the fuel system may not be able to be performed properly in certain instances, such as after replacing a fuel injector, etc., the engine startability may deteriorate.

    2. Common rail system components:

      Component Description
      Common rail Stores high-pressure fuel produced by supply pump
      Fuel supply pump assembly
      • Operated by crankshaft via gear

      • Supplies high-pressure fuel to common rail

      Injector assembly Injects fuel to combustion chamber based on signals from ECM
      Fuel pressure sensor Monitors internal fuel pressure of common rail and sends signals to ECM
      Pressure discharge valve Based on signals from ECM, opens valve when sudden deceleration occurs, or when engine switch is off to prevent fuel pressure from becoming too high.
      Suction control valve Based on signals from ECM, adjusts fuel volume supplied to common rail and regulates internal fuel pressure
      Check valve Keeps pressure that discharges from injector
    3. Diagnostic trouble code (DTC) table for the common rail system:

      Tech Tips

      This table indicates typical DTC combinations for each malfunction occurrence.

      Trouble Area Malfunction DTC No.
      Injector assembly Open or short in injector circuit P0093*, P0201, P0202, P0203, P0204, P062D
      Stuck open P0093
      Stuck closed P0301, P0302, P0303, P0304
      Fuel pressure sensor Open or short in fuel pressure sensor circuit or pressure sensor output fixed P0087, P0190, P0191, P0192, P0193
      Pressure discharge valve Open or short in pressure discharge valve circuit P0088*, P0093*, P1229*, P1271, P1272
      Stuck open P0093
      Stuck closed P0088*, P1272
      Suction control valve Open or short in suction control valve circuit P0627, P1229, P0088*
      Stuck open P0088*, P1229
      Injector driver Faulty injector driver P0093*, P0201*, P0202*, P0203*, P0204*, P062D*, P1271*, P1272*
      Common rail system (Fuel system) Fuel leaks in high-pressure area P0093

      *: There may be no DTC output depending on the condition of the malfunction.

    4. Diagnostic trouble code description for the common rail system:

      DTC No. Description
      P0087 Fuel pressure sensor output does not change
      P0088

      Internal fuel pressure too high (220000 kPa [2243 kgf/cm2, 31900 psi] or more)

      P0093 Fuel leaks in high-pressure areas
      P0190 Open or short in fuel pressure sensor circuit (output voltage is too low or too high)
      P0192 Open or short in fuel pressure sensor circuit (output voltage is too low)
      P0193 Open or short in fuel pressure sensor circuit (output voltage is too high)
      P0201 Open or short in No. 1 injector circuit
      P0202 Open or short in No. 2 injector circuit
      P0203 Open or short in No. 3 injector circuit
      P0204 Open or short in No. 4 injector circuit
      P0301 Cylinder 1 misfire detected
      P0302 Cylinder 2 misfire detected
      P0303 Cylinder 3 misfire detected
      P0304 Cylinder 4 misfire detected
      P0627 Open or short in suction control valve circuit
      P062D Open or short in injector driver or injector circuit
      P1229 Fuel over-feed
      P1271 Open or short in pressure discharge valve circuit
      P1272 Pressure discharge valve stuck close
  4. INJECTION CONTROL SYSTEM DESCRIPTION

    The ECM controls the fuel injection system through the injector driver, injectors and supply pump.

    The ECM determines the injection volume and injection timing based on signals from the accelerator pedal position sensor, crankshaft position sensor and camshaft position sensor. Based on the signals from the ECM, the injector driver controls the injectors. The injector driver also controls the suction control valve installed on the supply pump to help regulate fuel pressure.

    The piezo type injector used in the 1KD-FTV engine makes noise when the engine is idling because this injector operates at high speed. Therefore, the injector driver controls the injector to operate at low speed when the engine is idling based on signals from the ECM to achieve noise reduction.

    The feed pump is used to pump fuel from the fuel tank to the supply pump.

    A01DUPYE01
  5. SUPPLY PUMP OPERATION SYSTEM DESCRIPTION

    The rotation of the eccentric cam in the supply pump causes the ring cam in the supply pump to push plunger A upward as illustrated below. The spring force pulls plunger B (located opposite to plunger A) upward. As a result, plunger B draws fuel in, and plunger A pumps fuel out at the same time.

    A01DPSYE01
  6. SUCTION CONTROL VALVE OPERATION SYSTEM DESCRIPTION

    Tech Tips

    The ECM controls the suction control valve operation to regulate the fuel volume that is produced by the supply pump for the common rail. This control is performed to regulate the internal fuel pressure of the common rail to the target injection pressure.


    1. Small opening of the suction control valve:


      1. When the opening of the suction control valve is small, the volume of supplied fuel is small.

      2. The suction volume becomes small due to the narrow path despite the plunger stroke being full. The difference between the geometrical volume and suction volume creates a vacuum.

      3. Pump output will start when the fuel pressure at (A) becomes higher than the common rail pressure (B).

        A01DN14E01
    2. Large opening of the suction control valve:


      1. When the opening of the suction control valve is large, the volume of supplied fuel is large.

      2. If the plunger stroke is full, the suction volume becomes large because of the wide path.

      3. Pump output will start when the fuel pressure at (A) becomes higher than the common rail pressure (B).

        A01DRU4E01