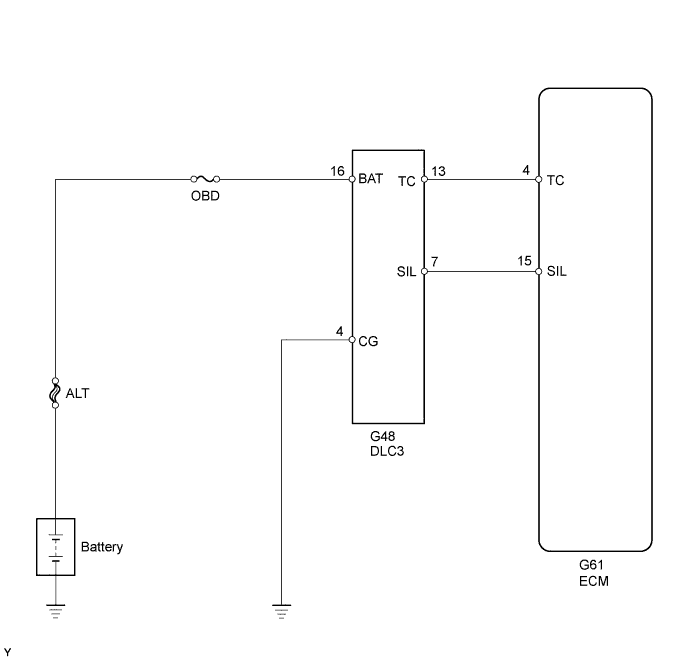
ECD SYSTEM TC and CG Terminal Circuit

DESCRIPTION

Terminals TC and CG are located in the DLC3.

The DLC3 is located under the instrument panel under cover. When terminals TC and CG are connected, DTCs in normal mode or test mode can be read from the Malfunction Indicator Lamp (MIL) in the combination meter assembly.

Also, terminal SIL is located in the DLC3. This terminal is used for M-OBD communication with the intelligent tester.

WIRING DIAGRAM

A01DPRKE03

INSPECTION PROCEDURE

Note

Inspect the fuses for circuits related to this system before performing the following inspection procedure.

PROCEDURE


  1. CHECK DLC3 (CHECK VOLTAGE)


    1. A01DPKZE05
      Text in Illustration
      *a

      Front view of wire harness connector

      (to DLC3)

      Measure the voltage according to the value(s) in the table below.

      Standard Voltage
      Tester Connection Condition Specified Condition
      G48-16 (BAT) - G48-4 (CG) Always 11 to 14 V

    NG
    OK
  2. CHECK HARNESS AND CONNECTOR (ECM - DLC3)


    1. Disconnect the ECM connector.

    2. Measure the resistance according to the value(s) in the table below.

      Standard Resistance (Check for Open)
      Tester Connection Condition Specified Condition
      G61-15 (SIL) - G48-7 (SIL) Always Below 1 Ω
      G61-4 (TC) - G48-13 (TC) Always Below 1 Ω
      Standard Resistance (Check for Short)
      Tester Connection Condition Specified Condition
      G61-15 (SIL) or G48-7 (SIL) - Body ground Always 10 kΩ or higher
      G61-4 (TC) or G48-13 (TC) - Body ground Always 10 kΩ or higher
    3. Reconnect the ECM connector.


    NG
    OK
  3. CHECK DLC3


    1. A01DPKZE06
      Text in Illustration
      *a

      Front view of wire harness connector

      (to DLC3)

      Measure the resistance according to the value(s) in the table below.

      Standard Resistance (Check for Open)
      Tester Connection Condition Specified Condition
      G48-4 (CG) - Body ground Always Below 1 Ω

    NG
    OK