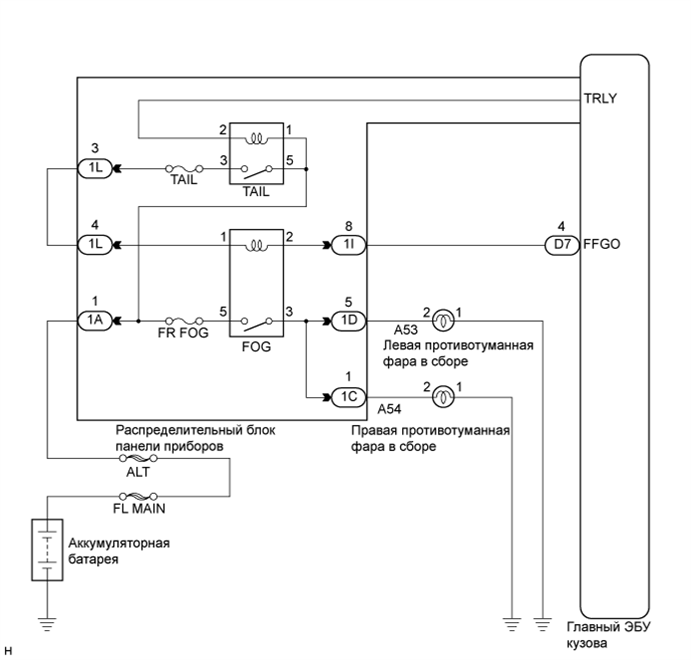
СИСТЕМА ОСВЕЩЕНИЯ Цепь передних противотуманных фар

ОПИСАНИЕ

Главный ЭБУ кузова управляет работой реле передних противотуманных фар с учетом сигналов, поступающих от центрального переключателя освещения.

СХЕМА ЭЛЕКТРИЧЕСКИХ СОЕДИНЕНИЙ

A017F3OE23

ПОСЛЕДОВАТЕЛЬНОСТЬ ПРОВЕРКИ

ПОРЯДОК ВЫПОЛНЕНИЯ


  1. ВЫПОЛНИТЕ ДИАГНОСТИКУ В РЕЖИМЕ ACTIVE TEST С ПОМОЩЬЮ ПОРТАТИВНОГО ДИАГНОСТИЧЕСКОГО ПРИБОРА


    1. Подсоедините портативный диагностический прибор к DLC3.

    2. Включите зажигание (IG).

    3. Включите портативный диагностический прибор.

    4. Выберите следующие элементы меню: Body Electrical / Main Body / Active Test.

    5. Убедитесь, что реле работает.

      Main Body (Кузов):
      Информация на дисплее прибора Испытываемое устройство Диапазон регулирования Замечание по диагностике
      Front Fog Light Relay Реле передних противотуманных фар ON (ВКЛ) / OFF (ВЫКЛ) -
      OK
      Реле передних противотуманных фар работает. (Передние противотуманные фары включаются.)

    NG
    OK
  2. ПРОВЕРЬТЕ ПЛАВКИЙ ПРЕДОХРАНИТЕЛЬ (FR FOG)


    1. Извлеките предохранитель FR FOG из распределительного блока панели приборов.

    2. Измерьте сопротивление в соответствии со значениями, приведенными в таблице ниже.

      Номинальное сопротивление
      Подключение диагностического прибора Условие Заданные условия
      Предохранитель FR FOG Всегда Менее 1 Ом

    NG
    OK
  3. ПРОВЕРЬТЕ РЕЛЕ ПРОТИВОТУМАННЫХ ФАР (FOG)


    1. A017BZ1E87

      Извлеките реле передних противотуманных фар из распределительного блока панели приборов.

    2. Измерьте сопротивление в соответствии со значениями, приведенными в таблице ниже.

      Номинальное сопротивление
      Подключение диагностического прибора Условие Заданные условия
      3 - 5 Напряжение не подается между контактами 1 и 2 10 кОм или более
      3 - 5 Подайте напряжение аккумуляторной батареи между контактами 1 и 2 Менее 1 Ом

    NG
    OK
  4. ПРОВЕРЬТЕ ЖГУТ ПРОВОДОВ И РАЗЪЕМ (АККУМУЛЯТОРНАЯ БАТАРЕЯ – РЕЛЕ ПЕРЕДНИХ ПРОТИВОТУМАННЫХ ФАР)


    1. A017FC8E01

      Измерьте напряжение в соответствии со значениями, приведенными в таблице.

      Номинальное напряжение
      Контакты для подключения диагностического прибора Условие Заданные условия
      Контакт 5 реле передних противотуманных фар - масса Всегда 11-14 В
      Контакт 1 реле передних противотуманных фар - масса Переключатель освещения: OFF (ВЫКЛ) → TAIL Менее 1 В → 11–14 В

    NG
    OK
  5. ПРОВЕРЬТЕ ЖГУТ ПРОВОДОВ И РАЗЪЕМ (РЕЛЕ ПЕРЕДНИХ ПРОТИВОТУМАННЫХ ФАР – ГЛАВНЫЙ ЭБУ КУЗОВА)


    1. Отсоедините разъем D7 главного ЭБУ кузова.

      A017FU6E03
    2. Измерьте сопротивление в соответствии со значениями, приведенными в таблице ниже.

      Номинальное сопротивление
      Подключение диагностического прибора Условие Заданные условия
      Контакт 2 реле передних противотуманных фар - D7-4 (FFGO) Всегда Менее 1 Ом
      D7-4 (FFGO) - масса Всегда 10 кОм или более

    NG
    OK
  6. ПРОВЕРЬТЕ ГЛАВНЫЙ ЭБУ КУЗОВА (РАСПРЕДЕЛИТЕЛЬНЫЙ БЛОК ПАНЕЛИ ПРИБОРОВ)


    1. Подсоедините разъем D7 главного ЭБУ кузова.

      A017DZQE05
    2. Установите реле передних противотуманных фар в распределительный блок панели приборов.

    3. Измерьте напряжение в соответствии со значениями, приведенными в таблице.

      Номинальное напряжение
      Контакты для подключения диагностического прибора Положение переключателя Заданные условия
      D7-4 (FFGO) - масса Переключатель освещения в положении HEAD, переключатель передних противотуманных фар: OFF (ВЫКЛ) → ON (ВКЛ) 11–14 В → менее 1 В

    NG
    OK