CAN SIGNAL Click here [for LHD], Click here [for RHD]
DIRECT LINE SIGNAL
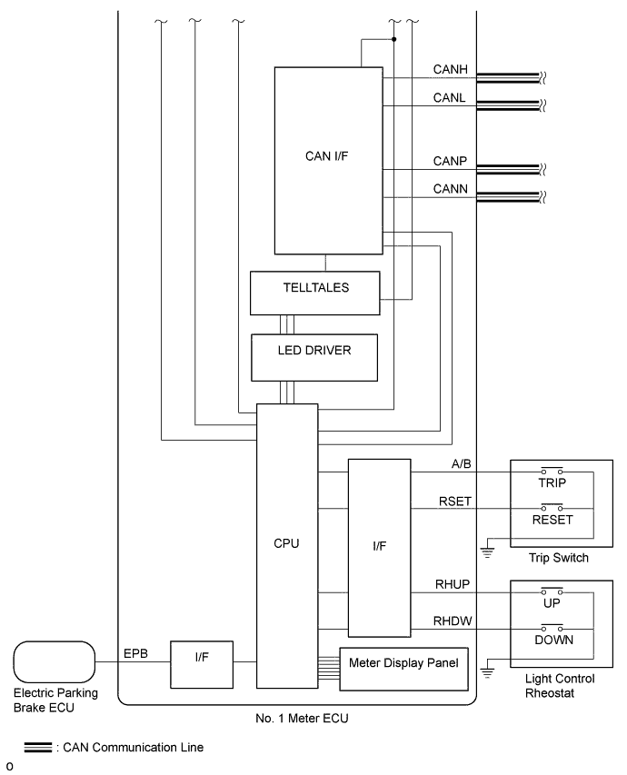
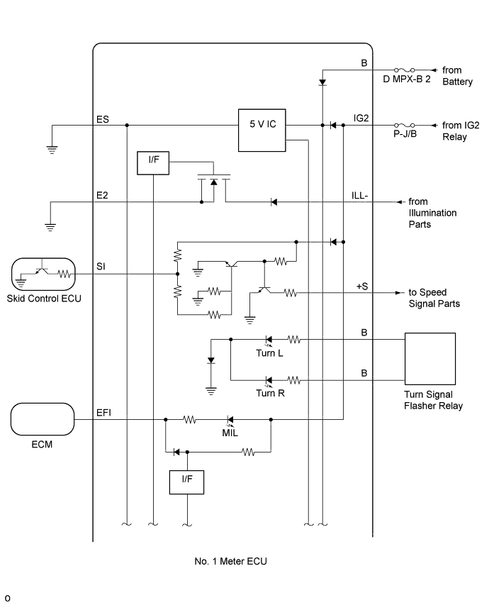
INPUT AND OUTPUT SIGNALS OF NO. 1 METER ECU
Meter or Gauge
| Meter or Gauge | Communication Signal | Sender | Communication Line | Receiver |
|---|---|---|---|---|
| Speedometer | Vehicle speed | Skid control ECU | CAN | No. 1 meter ECU |
| Tachometer | Engine speed | ECM | CAN | No. 1 meter ECU |
| Fuel receiver gauge | Fuel level | Luggage room junction block (rear junction block ECU) | CAN | No. 1 meter ECU |
| Fuel injection | ECM | |||
| Engine coolant temperature receiver gauge | Engine coolant temperature | ECM | CAN | No. 1 meter ECU |
Warning or Indicator
| Warning or Indicator | Communication Signal | Sender | Communication Line | Receiver |
|---|---|---|---|---|
| Turn indicator light | Turn indicator light | Turn signal flasher relay | Direct line | No. 1 meter ECU |
| Front fog indicator light | Front fog indicator light | Main body ECU (driver side junction block) | CAN | No. 1 meter ECU |
| Rear fog indicator light*1 | Rear fog indicator light | Main body ECU (driver side junction block) | CAN | No. 1 meter ECU |
| High beam indicator light | High beam indicator light | Main body ECU (driver side junction block) | CAN | No. 1 meter ECU |
| Taillight indicator light | Taillight | Main body ECU (driver side junction block) | CAN | No. 1 meter ECU |
| Open door warning light | Each door courtesy switch | Main body ECU (driver side junction block) | CAN | No. 1 meter ECU |
| Front seat belt warning light | Driver side seat belt buckle switch | Center airbag sensor | CAN | No. 1 meter ECU |
| Passenger side seat belt buckle switch | ||||
| SRS warning light | SRS warning light | Center airbag sensor | CAN | No. 1 meter ECU |
| Master warning light | Each system warning | Each system ECU | CAN | No. 1 meter ECU |
| MIL | MIL | ECM | Direct line | No. 1 meter ECU |
| Charge warning light | Charge warning light | Front multiplex network light ECU (front controller) | CAN | No. 1 meter ECU |
| EPS warning light | EPS warning light | Power steering ECU | CAN | No. 1 meter ECU |
| Brake warning light | Brake warning light | Skid control ECU | CAN | No. 1 meter ECU |
| Brake fluid level | ||||
| Parking brake warning light | Parking brake warning light | Electric parking brake ECU | Direct line | No. 1 meter ECU |
| Cruise control indicator light | Cruise control indicator light | ECM | CAN | No. 1 meter ECU |
| Radar cruise indicator light*3 | Radar cruise indicator (Constant vehicle speed mode) | Driving support ECU | CAN | No. 1 meter ECU |
| Radar cruise indicator (Vehicle-to-vehicle distance control mode) | ||||
| SET indicator light | SET indicator light | ECM | CAN | No. 1 meter ECU |
| Fuel level warning light | Fuel level | Luggage room junction block (rear junction block ECU) | CAN | No. 1 meter ECU |
| ABS warning light | ABS warning light | Skid control ECU | CAN | No. 1 meter ECU |
| Slip indicator light | Slip indicator light | Skid control ECU | CAN | No. 1 meter ECU |
| VSC OFF indicator light | VSC OFF indicator light | Skid control ECU | CAN | No. 1 meter ECU |
| PCS warning light*4 | PCS warning light | Driving support ECU | CAN | No. 1 meter ECU |
| LKA indicator light*5 | LKA indicator light | Driving support ECU | CAN | No. 1 meter ECU |
| Tire pressure warning light*2 | Tire pressure warning light | Tire pressure warning ECU | CAN | No. 1 meter ECU |
| SNOW indicator light | SNOW indicator light | TCM | CAN | No. 1 meter ECU |
| HEIGHT HIGH indicator light*6 | HEIGHT HIGH indicator light | Suspension control ECU | CAN | No. 1 meter ECU |
| Brake hold standby indicator light | Brake hold standby indicator light | Skid control ECU | CAN | No. 1 meter ECU |
| Brake hold operated indicator light | Brake hold operated indicator light | Skid control ECU | CAN | No. 1 meter ECU |
| Automatic high beam indicator light*7 | Automatic high beam indicator light | Main body ECU (driver side junction block) | CAN | No. 1 meter ECU |
| Adaptive high beam indicator light*8 | Adaptive high beam indicator light | Headlight swivel ECU assembly | CAN | No. 1 meter ECU |
*1: w/ Rear Fog Light
*2: w/ Tire Pressure Warning System
*3: w/ Dynamic Radar Cruise Control System
*4: w/ Pre-crash Safety System
*5: w/ Lane-keeping Assist System
*6: w/ Air Suspension System
*7: w/ Automatic High Beam System
*8: w/ Adaptive High Beam System
Multi-information Display
| Multi-information Display | Communication Signal | Sender | Communication Line | Receiver |
|---|---|---|---|---|
| Cruising range | Engine speed | ECM | CAN | No. 1 meter ECU |
| Fuel injection | ||||
| Engine variation | ||||
| Transmission variation | TCM | |||
| Fuel level | Luggage room junction block (rear junction block ECU) | |||
| Average fuel consumption | Engine speed | ECM | CAN | No. 1 meter ECU |
| Fuel injection | ||||
| Vehicle speed | Skid control ECU | |||
| ODO | ||||
| Current fuel consumption | Engine speed | ECM | CAN | No. 1 meter ECU |
| Fuel injection | ||||
| Vehicle speed | Skid control ECU | |||
| ODO | ||||
| Average fuel consumption after refueling | Engine speed | ECM | CAN | No. 1 meter ECU |
| Fuel injection | ||||
| Vehicle speed | Skid control ECU | |||
| ODO | ||||
| Fuel lid opener | Luggage room junction block (rear junction block ECU) | |||
| Driving distance after refueling | Engine speed | ECM | CAN | No. 1 meter ECU |
| Vehicle speed | Skid control ECU | |||
| ODO | ||||
| Fuel lid opener | Luggage room junction block (rear junction block ECU) | |||
| Elapsed time | Engine speed | ECM | CAN | No. 1 meter ECU |
| Average vehicle speed | Engine speed | ECM | CAN | No. 1 meter ECU |
| Vehicle speed | Skid control ECU | |||
| ODO | ||||
| ODO/TRIP meter | ODO signal | Skid control ECU | CAN | No. 1 meter ECU |
| ODO/TRIP change | TRIP switch | Direct line | No. 1 meter ECU | |
| TRIP reset | ||||
| Outside temperature | Outside temperature | Air conditioning amplifier | CAN | No. 1 meter ECU |
| Shift position indicator | Shift position | TCM | CAN | No. 1 meter ECU |
| Mode indicator | ||||
| Transmission fluid temperature | ||||
| Gear shift indicator*12 | Gear shift indicator | TCM | CAN | No. 1 meter ECU |
| Rheostat | Rheostat | Trip switch | Direct line | No. 1 meter ECU |
| Eco driving indicator zone display | Eco-zone indicator level | ECM | CAN | No. 1 meter ECU |
| Tire pressure*9 | Tire pressure level | Tire pressure warning ECU | CAN | No. 1 meter ECU |
| Clearance warning | Clearance warning | Clearance warning ECU | CAN | No. 1 meter ECU |
| Open door message | Each door courtesy switch | Main body ECU (driver side junction block) | CAN | No. 1 meter ECU |
| Engine hood courtesy switch | Front multiplex network light ECU (front controller) | |||
| Luggage door courtesy switch | Luggage closer motor assembly | |||
| Shift to P range display | Shift to P range display | Certification ECU | CAN | No. 1 meter ECU |
| Low Key Battery display | Low key battery display | Certification ECU | CAN | No. 1 meter ECU |
| Key is not detected display | Key is not detected display | Certification ECU | CAN | No. 1 meter ECU |
| Depress the brake pedal, and touch the engine switch with the key display | Depress the brake pedal, and touch the engine switch with the key display | Certification ECU | CAN | No. 1 meter ECU |
| To start, depress the brake pedal, and push the engine switch display | To start, depress the brake pedal, and push the engine switch display | Certification ECU | CAN | No. 1 meter ECU |
| Theft Sensor OFF display | Theft sensor off display | Main body ECU (driver side junction block) | CAN | No. 1 meter ECU |
| Theft Sensor ON display | Theft sensor on display | Main body ECU (driver side junction block) | CAN | No. 1 meter ECU |
| Check Steering Lock System display | Check steering lock system display | Certification ECU | CAN | No. 1 meter ECU |
| Steering Lock is still active display | Steering lock is still active display | Certification ECU | CAN | No. 1 meter ECU |
| Check Headlight System display | Check headlight system display | Headlight swivel ECU assembly | CAN | No. 1 meter ECU |
| Main body ECU (driver side junction block)*3 | ||||
| Check Rear Light System display | Check rear light system display | Luggage room junction block (rear junction block ECU) | CAN | No. 1 meter ECU |
| Low Washer Fluid display | Low washer fluid display | Front multiplex network light ECU (front controller) | CAN | No. 1 meter ECU |
| Turn Light Off display | Turn light off display | Main body ECU (driver side junction block) | CAN | No. 1 meter ECU |
| Moon Roof Opened display*2 | Moon roof opened display | Main body ECU (driver side junction block) | CAN | No. 1 meter ECU |
| Turn on the high beam to activate AHB System display*3 | Turn on the high beam to activate AHB system display | Main body ECU (driver side junction block) | CAN | No. 1 meter ECU |
| Turn on the high beam to activate AHS System display*1 | Turn on the high beam to activate AHS system display | Headlight swivel ECU assembly | CAN | No. 1 meter ECU |
| Change the Air Conditioning Filter display | Change the air conditioning filter | Air conditioning amplifier | CAN | No. 1 meter ECU |
| Air Conditioning Filter Reset display | Air conditioning filter reset display | Air conditioning amplifier | CAN | No. 1 meter ECU |
| Check SRS Airbag System display | Check SRS airbag system display | Center airbag sensor | CAN | No. 1 meter ECU |
| Low Engine Oil Level display | Low engine oil level display | Front multiplex network light ECU (front controller) | CAN | No. 1 meter ECU |
| Low Oil Pressure display | Low oil pressure display | Front multiplex network light ECU (front controller) | CAN | No. 1 meter ECU |
| Check engine system display | Check engine system display | ECM | CAN | No. 1 meter ECU |
| Injector Maintenance Required display | Injector maintenance required display | ECM | CAN | No. 1 meter ECU |
| Resetting Maintenance Data display | Resetting maintenance data display | ECM | CAN | No. 1 meter ECU |
| Maintenance required soon display | Maintenance required soon display | ECM | CAN | No. 1 meter ECU |
| Maintenance required display | Maintenance required display | ECM | CAN | No. 1 meter ECU |
| Check Generator display | Check generator display | Electric power control ECU | CAN | No. 1 meter ECU |
| Low Battery display | Low battery display | Electric power control ECU | CAN | No. 1 meter ECU |
| Electrical equipment operation is limited display | Electrical equipment operation is limited display | Electric power control ECU | CAN | No. 1 meter ECU |
| Check Power Control System display | Check power control system display | Electric power control ECU | CAN | No. 1 meter ECU |
| Low Tire Pressure Check all tires display*9 | Low tire pressure check all tires display | Tire pressure warning ECU | CAN | No. 1 meter ECU |
| Tire Pressure Reset Proceeding display*9 | Tire pressure reset proceeding display | Tire pressure warning ECU | CAN | No. 1 meter ECU |
| Tire Pressure Test Mode display*9 | Tire pressure test mode display | Tire pressure warning ECU | CAN | No. 1 meter ECU |
| Check Air Suspension System display*4 | Check air suspension system display | Suspension control ECU | CAN | No. 1 meter ECU |
| Check Power Steering System display | Check power steering system display | Power steering ECU | CAN | No. 1 meter ECU |
| Check VGRS System display*5 | Check VGRS system display | Steering control ECU | CAN | No. 1 meter ECU |
| VGRS Test Mode display*5 | VGRS test mode display | Steering control ECU | CAN | No. 1 meter ECU |
| Brake Malfunction display | Brake malfunction display | Skid control ECU | CAN | No. 1 meter ECU |
| Check ABS display | Check ABS display | Skid control ECU | CAN | No. 1 meter ECU |
| Check Brake System display | Check brake system display | Skid control ECU | CAN | No. 1 meter ECU |
| Brake Hold not available on slope display | Brake hold control non-operation signal | Skid control ECU | CAN | No. 1 meter ECU |
| Depress the brake pedal to release Brake Hold display | Depress the brake pedal to release brake hold display | Skid control ECU | CAN | No. 1 meter ECU |
| Check Brake Hold System display | Check brake hold system display | Skid control ECU | CAN | No. 1 meter ECU |
| EPB* TEST display | EPB* Test display | Electric parking brake ECU | CAN | No. 1 meter ECU |
| Parking Brake not available display | Parking brake not available display | Electric parking brake ECU | Direct line | No. 1 meter ECU |
| Check Parking Brake System display | Check parking brake system display | Electric parking brake ECU | CAN | No. 1 meter ECU |
| Parking Brake Overheat display | Parking brake overheat display | Electric parking brake ECU | CAN | No. 1 meter ECU |
| To park the vehicle, shift to P range display | To park the vehicle, shift to P range display | Electric parking brake ECU | CAN | No. 1 meter ECU |
| Release the Parking Brake display | Release the parking brake display | Electric parking brake ECU | CAN | No. 1 meter ECU |
| The Parking Brake has been automatically locked display | The parking brake has been automatically locked display | Electric parking brake ECU | CAN | No. 1 meter ECU |
| BRAKE WEAR display | Brake wear display | Skid control ECU | CAN | No. 1 meter ECU |
| Depress the brake pedal display | Brake hold control cancellation alert signal | Skid control ECU | CAN | No. 1 meter ECU |
| Be careful using Brake Hold on icy roads! display | Frozen road surface control display signal | Skid control ECU | CAN | No. 1 meter ECU |
| Close the door to use Brake Hold display | Door open control non-operation signal | Skid control ECU | CAN | No. 1 meter ECU |
| Fasten the seat belt to use Brake Hold display | Seat belt unbuckled control non-operation signal | Skid control ECU | CAN | No. 1 meter ECU |
| Close the hood or the trunk to use Brake Hold display | Trunk/engine hood open control non-operation signal | Skid control ECU | CAN | No. 1 meter ECU |
| TRC OFF display | TRC off display | Skid control ECU | CAN | No. 1 meter ECU |
| Depress the brake pedal to continue Brake Hold display | Prolonged control completion alert signal | Skid control ECU | CAN | No. 1 meter ECU |
| Close the door to continue Brake Hold display | Door open control completion alert signal | Skid control ECU | CAN | No. 1 meter ECU |
| Fasten the seat belt to continue Brake Hold display | Seat belt unbuckled control completion alert signal | Skid control ECU | CAN | No. 1 meter ECU |
| Check Cruise Control System display*6 | Check cruise control system display | Driving support ECU | CAN | No. 1 meter ECU |
| Check Cruise Control System Depress the brake pedal display*6 | Check cruise control system depress the brake pedal display | Driving support ECU | CAN | No. 1 meter ECU |
| Clean Radar Sensor display*6 | Clean radar sensor display | Driving support ECU | CAN | No. 1 meter ECU |
| Cruise Control not available display*6 | Cruise control not available display | Driving support ECU | CAN | No. 1 meter ECU |
| Cruise Control not available now display*6 | Cruise control not available now display | Driving support ECU | CAN | No. 1 meter ECU |
| Front Radar Beam Adjustment display*6 | Front radar beam adjustment display | Driving support ECU | CAN | No. 1 meter ECU |
| Check PCS System display*7 | Check PCS system display | Driving support ECU | CAN | No. 1 meter ECU |
| BRAKE! display*7 | Brake display | Driving support ECU | CAN | No. 1 meter ECU |
| PCS not available now display*7 | PCS not available now display | Driving support ECU | CAN | No. 1 meter ECU |
| Pre-crash brakes are disabled because VSC is OFF display*7 | Pre-crash brakes are disabled because VSC is off display | Driving support ECU | CAN | No. 1 meter ECU |
| Check LKA System display*8 | Check LKA system display | Driving support ECU | CAN | No. 1 meter ECU |
| LKA not available display*8 | LKA not available display | Driving support ECU | CAN | No. 1 meter ECU |
| LKA Camera Adjustment display*8 | LKA camera adjustment display | Driving support ECU | CAN | No. 1 meter ECU |
| Check Park Sonar System display | Check park sonar system display | Clearance warning ECU | CAN | No. 1 meter ECU |
| Clean Park Sonar display | Clean park sonar display | Clearance warning ECU | CAN | No. 1 meter ECU |
| Engine Coolant High Temperature display | Engine coolant high temperature display | ECM | CAN | No. 1 meter ECU |
| High Transmission Fluid temperature display | High transmission fluid temperature display | ECM | CAN | No. 1 meter ECU |
| Limited seat adjustability display*10 | Limited seat adjustability display | Rear power seat module switch | CAN | No. 1 meter ECU |
| Check Front Passenger Seat System display | Check front passenger seat system display | Front power seat switch RH | CAN | No. 1 meter ECU |
| BSM not available display*11 | BSM not available display | Blind spot monitor sensor | CAN | No. 1 meter ECU |
| Check BSM System display*11 | Check BSM system display | Blind spot monitor sensor | CAN | No. 1 meter ECU |
EPB*: Electric Parking Brake System
*1: w/ Adaptive High Beam System
*2: w/ Sliding Roof
*3: w/ Automatic High Beam System
*4: w/ Air Suspension System
*5: w/ Variable Gear Ratio Steering System
*6: w/ Dynamic Radar Cruise Control System
*7: w/ Pre-crash Safety System
*8: w/ Lane-keeping Assist System
*9: w/ Tire Pressure Warning System
*10: for 4-Passenger with Ottoman
*11: w/ Blind Spot Monitor System
*12: w/ Gear Shift Indicator
Buzzer
| Buzzer | Communication Signal | Sender | Communication Line | Receiver |
|---|---|---|---|---|
| Seat belt warning buzzer | Driver side seat belt buckle switch | Center airbag sensor | CAN | No. 1 meter ECU |
| Front passenger side seat belt buckle switch | ||||
| Shift position P signal | TCM | |||
| Shift position R signal | ||||
| Vehicle speed | Skid control ECU | |||
| Parking brake switch | Electric parking brake ECU | |||
| Smart key warning buzzer | Engine switch | Certification ECU | CAN | No. 1 meter ECU |
| Engine immobiliser certification buzzer | Certification complete | Certification ECU | CAN | No. 1 meter ECU |
| Multi warning buzzer | Multi warning buzzer | Each system ECU | CAN | No. 1 meter ECU |
| Dynamic radar cruise control low speed vehicle-to-vehicle warning buzzer*1 | Dynamic radar cruise control low speed vehicle-to-vehicle warning buzzer | Driving support ECU | CAN | No. 1 meter ECU |
| Brake hold control unreleased warning buzzer | Brake hold control unreleased warning buzzer | Skid control ECU | CAN | No. 1 meter ECU |
| LKA buzzer*2 | LKA buzzer | Driving support ECU | CAN | No. 1 meter ECU |
| Dynamic radar cruise control low speed cancel buzzer*1 | Dynamic radar cruise control low speed cancel buzzer | Driving support ECU | CAN | No. 1 meter ECU |
| Dynamic radar cruise control warning buzzer*1 | Dynamic radar cruise control warning buzzer | Driving support ECU | CAN | No. 1 meter ECU |
| PKB-ON driving warning buzzer | Parking brake switch | Electric parking brake ECU | CAN | No. 1 meter ECU |
| Vehicle speed | Skid control ECU | |||
| Driving with any door opened warning buzzer | Vehicle speed | Skid control ECU | CAN | No. 1 meter ECU |
| Each door courtesy switch | Main body ECU (driver side junction block) | |||
| Sports shift reject buzzer | Sports shift reject buzzer | TCM | CAN | No. 1 meter ECU |
| Sliding roof open warning buzzer*3 | Sliding roof open warning buzzer | Main body ECU (driver side junction block) | CAN | No. 1 meter ECU |
| Oil pressure warning buzzer | Engine oil pressure switch | Front multiplex network light ECU (front controller) | CAN | No. 1 meter ECU |
| Vehicle speed | Skid control ECU |
*1: w/ Dynamic Radar Cruise Control System
*2: w/ Lane-keeping Assist System
*3: w/ Sliding Roof
Others
| Signal | Communication Signal | Sender | Communication Line | Receiver |
|---|---|---|---|---|
| Eco/Sport light | Ecology light indicator status | ECM | CAN | No. 1 meter ECU |
| Eco-zone indicator level | ||||
| Eco mode indicator | ||||
| Integrated sports mode indicator | ||||
| Integrated sports mode signal | ||||
| Meter illumination | Illumination level | Light control rheostat | Direct line | No. 1 meter ECU |
| Auto dimmer | Main body ECU (driver side junction block) | CAN | ||
| Multi-information display change | DISP switch | Steering pad switch | CAN | No. 1 meter ECU |