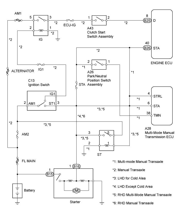
STARTING SYSTEM SYSTEM DIAGRAM

A0138L9E01