СИСТЕМА АВТОМАТИЧЕСКОЙ ТРАНСМИССИИ С ЭЛЕКТРОННЫМ УПРАВЛЕНИЕМ, Diagnostic DTC:P0617

DTC Code DTC Name
P0617 Starter Relay Circuit High

DESCRIPTION

While the engine is being cranked, battery voltage is applied to terminal STA of the TCM.

If the TCM detects the starter control (STA) signal while the vehicle is being driven, it determines that there is a malfunction in the STA circuit. The TCM then illuminates the MIL and stores the DTC.

This monitor runs when the vehicle is driven at more than 20 km/h (12.4 mph) for over 20 seconds.

DTC Code DTC Detection Condition Trouble Area
P0617

All conditions are met (1-trip detection logic):

(a) Vehicle speed is more than 20 km/h (12.4 mph).

(b) Engine speed is more than 1000 rpm.

(c) STA signal is ON.

(d) Battery voltage (10.5 V or more) is applied to the TCM for 20 seconds.


  • Park/neutral position switch

  • Starter relay circuit

  • TCM

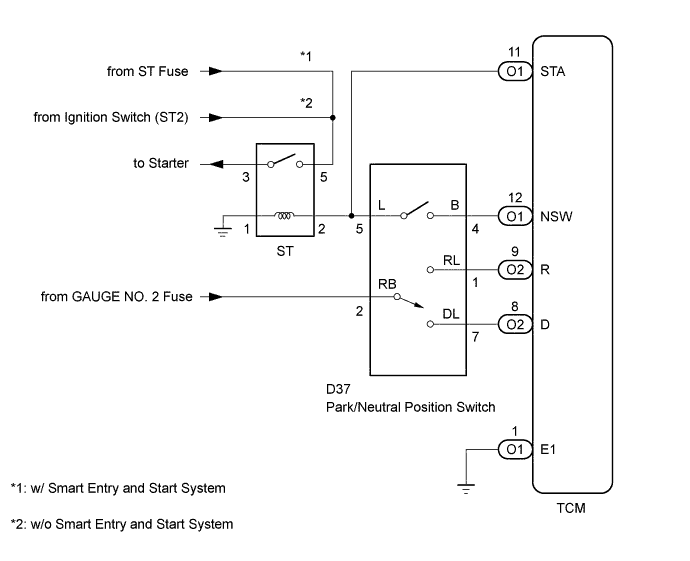
WIRING DIAGRAM

A01BE5RE01

INSPECTION PROCEDURE

Tech Tips

The following troubleshooting flowchart is based on the premise that the engine can be cranked normally. If the engine does not crank, proceed to the problem symptoms table.

PROCEDURE


  1. READ VALUE USING INTELLIGENT TESTER (STARTER SIGNAL)


    1. Connect the intelligent tester to the DLC3.

    2. Turn the ignition switch to ON.

    3. Turn the intelligent tester on.

    4. Enter the following menus: Powertrain / ECT / Data List.

    5. Read the value displayed on the intelligent tester.

    6. Crank the engine.

    7. Read the value displayed on the intelligent tester.

      ECT
      Tester Display Measurement Item/Range Normal Condition Diagnostic Note
      Starter Signal

      Starter signal/

      ON or OFF


      • Engine cranking: ON

      • Engine not cranking: OFF

      -
      OK
      Starter Signal is only ON when the engine is being started (during cranking).

    NG
    OK
  2. CHECK TCM (STA VOLTAGE)


    1. A01BH7OE18
      Text in Illustration
      *a

      Rear view of wire harness connector

      (to TCM)

      Disconnect the TCM connector.

    2. Measure the voltage according to the value(s) in the table below.

      Standard Voltage
      Tester Connection Condition Specified Condition
      O1-11 (STA) - O1-1 (E1) Ignition switch ON and shift lever in P or N Below 2 V

    NG
    OK
  3. INSPECT PARK/NEUTRAL POSITION SWITCH ASSEMBLY


    1. A01BGUNE31
      Text in Illustration
      *a

      Component without harness connected

      (Park/Neutral Position Switch)

      Disconnect the park/neutral position switch connector.

    2. Measure the resistance according to the value(s) in the table below.

      Standard Resistance
      Tester Connection Condition Specified Condition
      4 (B) - 5 (L) Shift lever in P Below 1 Ω
      4 (B) - 5 (L) Shift lever in N Below 1 Ω
      4 (B) - 5 (L) Shift lever not in P 10 kΩ or higher
      4 (B) - 5 (L) Shift lever not in N 10 kΩ or higher
      2 (RB) - 5 (L) Shift lever in P, R, N, D, 3, 2 or L 10 kΩ or higher

    NG
    OK