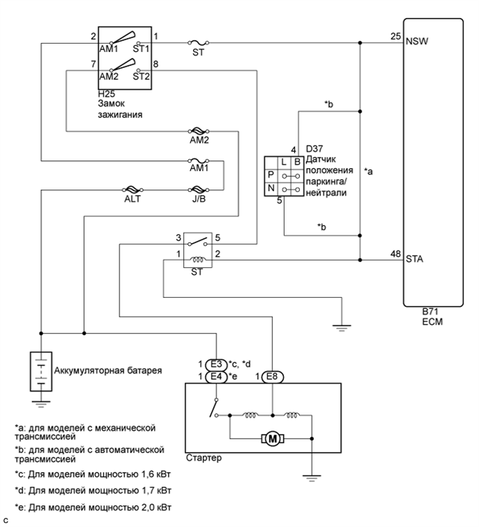
СИСТЕМА ЗАПУСКА СХЕМА СИСТЕМЫ

A01BDPZE01