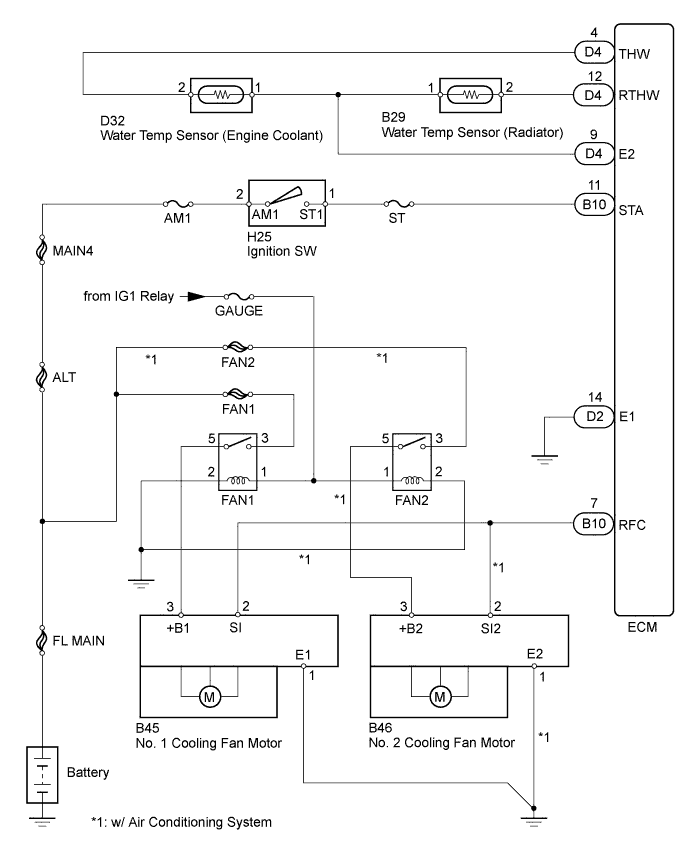
СИСТЕМА ВЕНТИЛЯТОРА СИСТЕМЫ ОХЛАЖДЕНИЯ СХЕМА СИСТЕМЫ

A01BAGTE01