СИСТЕМА ECD (для моделей без DPF) Выходная цепь VC

ОПИСАНИЕ

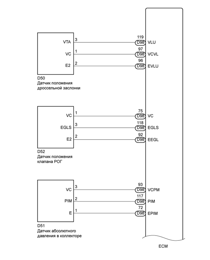
Напряжение VC (5 В) формируется ECM. Это напряжение используется для питания датчика положения дроссельной заслонки (корпуса дроссельной заслонки), датчика положения клапана РОГ (электроклапана РОГ), датчика абсолютного давления в коллекторе, датчика положения педали акселератора (тяги педали акселератора) и датчика давления топлива.

СХЕМА ЭЛЕКТРИЧЕСКИХ СОЕДИНЕНИЙ

A01BGRME01
A01BCYFE01

ПОСЛЕДОВАТЕЛЬНОСТЬ ПРОВЕРКИ

ПОРЯДОК ВЫПОЛНЕНИЯ


  1. ПРОВЕРЬТЕ MIL


    1. Убедитесь, что контрольная лампа неисправности (MIL) загорается при включении зажигания.

      OK
      MIL загорается

    OK
    NG
  2. ПРОВЕРЬТЕ СОЕДИНЕНИЕ МЕЖДУ GTS И ECM


    1. Подключите GTS к DLC3.

    2. Включите зажигание и GTS.

    3. Проверьте состояние обмена данными между GTS и ЕСМ.

      Результат
      Результат Перейти к
      Обмен данными не осуществляется А
      Обмен данными осуществляется B

    B
    А
  3. ПРОВЕРЬТЕ MIL (ДАТЧИК ПОЛОЖЕНИЯ ДРОССЕЛЬНОЙ ЗАСЛОНКИ)


    1. Отсоедините разъем датчика положения дроссельной заслонки.

    2. Установите замок зажигания в положение ON (ВКЛ).

    3. Проверьте контрольную лампу MIL.

      Результат
      Результат Перейти к
      MIL не загорается А
      MIL загорается B
    4. Подсоедините разъем датчика положения дроссельной заслонки.


    B
    А
  4. ПРОВЕРЬТЕ КОНТРОЛЬНУЮ ЛАМПУ MIL (ДАТЧИК АБСОЛЮТНОГО ДАВЛЕНИЯ В КОЛЛЕКТОРЕ)


    1. Отсоедините разъем датчика абсолютного давления в коллекторе.

    2. Установите замок зажигания в положение ON (ВКЛ).

    3. Проверьте контрольную лампу MIL.

      Результат
      Результат Перейти к
      MIL не загорается А
      MIL загорается B
    4. Подсоедините разъем датчика абсолютного давления в коллекторе.


    B
    А
  5. ПРОВЕРЬТЕ MIL (ДАТЧИК ПОЛОЖЕНИЯ ПЕДАЛИ АКСЕЛЕРАТОРА)


    1. Отсоедините разъем датчика положения педали акселератора.

    2. Установите замок зажигания в положение ON (ВКЛ).

    3. Проверьте контрольную лампу MIL.

      Результат
      Результат Перейти к
      MIL не загорается А
      MIL загорается B
    4. Подсоедините разъем датчика положения педали акселератора.


    B
    А
  6. ПРОВЕРЬТЕ КОНТРОЛЬНУЮ ЛАМПУ MIL (ДАТЧИК ПОЛОЖЕНИЯ КЛАПАНА РОГ)


    1. Отсоедините разъем датчика положения клапана РОГ.

    2. Установите замок зажигания в положение ON (ВКЛ).

    3. Проверьте контрольную лампу MIL.

      Результат
      Результат Перейти к
      MIL не загорается А
      MIL загорается B
    4. Подсоедините разъем датчика положения клапана РОГ.


    B
    А
  7. ПРОВЕРЬТЕ КОНТРОЛЬНУЮ ЛАМПУ MIL (ДАТЧИК ДАВЛЕНИЯ В ТОПЛИВНОЙ СИСТЕМЕ)


    1. Отсоедините разъем датчика давления в топливной системе.

    2. Установите замок зажигания в положение ON (ВКЛ).

    3. Проверьте контрольную лампу MIL.

      Результат
      Результат Перейти к
      MIL не загорается А
      MIL загорается B
    4. Подсоедините разъем датчика давления в топливной системе.


    B
    А
  8. ПРОВЕРЬТЕ ЖГУТ ПРОВОДОВ И РАЗЪЕМ (ECM – МАССА)


    1. Отсоедините разъем датчика положения дроссельной заслонки.

    2. Отсоедините разъем датчика абсолютного давления в коллекторе.

    3. Отсоедините разъем датчика давления в топливной системе.

    4. Отсоедините разъем датчика положения клапана РОГ.

    5. Отсоедините разъем датчика положения педали акселератора.

    6. Отсоедините разъемы ECM.

    7. Измерьте сопротивление в соответствии со значениями, приведенными в таблице ниже.

      Номинальное сопротивление
      Подключение диагностического прибора Условие Заданные условия
      D98-97 (VDVL) - масса Всегда 10 кОм или более
      D98-75 (VC) - масса Всегда 10 кОм или более
      D98-93 (VCPM) - масса Всегда 10 кОм или более
      D98-69 (VCM) - масса Всегда 10 кОм или более
      D98-68 (VCS) - масса Всегда 10 кОм или более
      B72-55 (VCPA) - масса Всегда 10 кОм или более
      B72-57 (VCP2) - масса Всегда 10 кОм или более
    8. Подсоедините разъем датчика положения дроссельной заслонки.

    9. Подсоедините разъем датчика абсолютного давления в коллекторе.

    10. Подсоедините разъем датчика давления в топливной системе.

    11. Подсоедините разъем датчика положения клапана РОГ.

    12. Подсоедините разъем датчика положения педали акселератора.

    13. Подсоедините разъемы ECM.


    NG
    OK