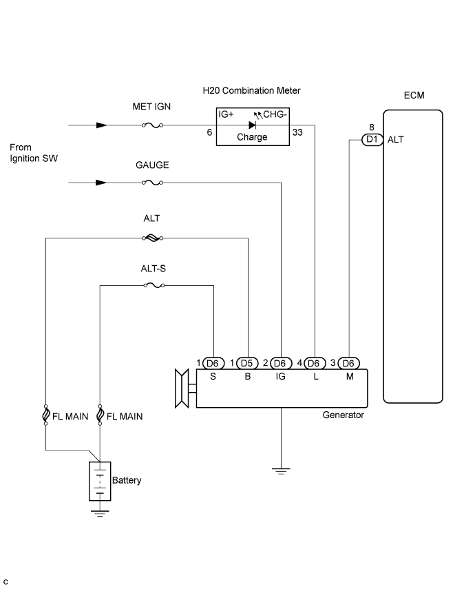
CHARGING SYSTEM SYSTEM DIAGRAM

A01BHSWE02