ECD SYSTEM (w/o DPF) SYSTEM DESCRIPTION


  1. ENGINE CONTROL SYSTEM

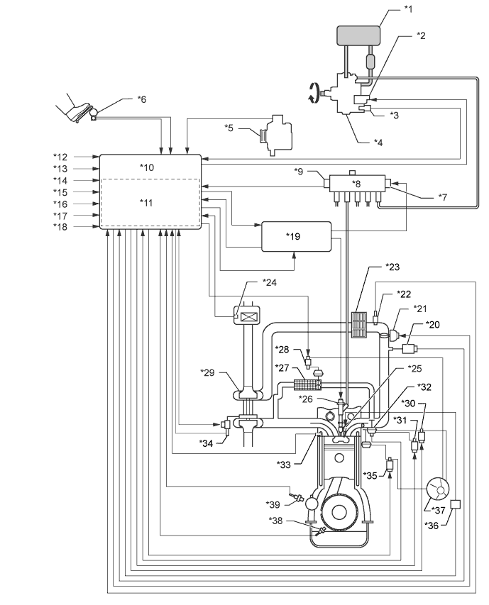
    A01BG8TE01
    Text in Illustration
    *1 Fuel Tank *2 Suction Control Valve
    *3 Fuel Temperature Sensor *4 Fuel Supply Pump Assembly
    *5 Generator *6 Accelerator Pedal Position Sensor
    *7 Pressure Discharge Valve *8 Common Rail Assembly
    *9 Fuel Pressure Sensor *10 ECM
    *11 Atmospheric Pressure Sensor *12 Ignition Switch Signal
    *13 Starter Signal *14 Vehicle Speed Signal
    *15 DLC3 *16 Battery Voltage
    *17 Other Signal *18 Stop Light Switch
    *19 Injector Driver *20 Manifold Absolute Pressure Sensor
    *21 Diesel Throttle Body Assembly *22 Intake Air Temperature Sensor (Turbo)
    *23 Intercooler *24 Mass Air Flow Meter
    *25 Glow Plug *26 Injector Assembly
    *27 EGR Cooler *28 Vacuum Switching Valve (for EGR Bypass Valve)
    *29 Turbocharger Sub-assembly *30 Electric Vacuum Regulating Valve Assembly
    *31 Vacuum Switching Valve (for EGR Cut) *32 EGR Valve Position Sensor
    *33 Engine Coolant Temperature Sensor *34 DC motor, Nozzle Vane Position Sensor
    *35 Vacuum Switching Valve (for Swirl Control Valve) *36 Glow Plug Relay (GLOW)
    *37 Vacuum Pump *38 Crankshaft Position Sensor
    *39 Camshaft Position Sensor - -
  2. COMMON RAIL SYSTEM DESCRIPTION


      COMMON RAIL SYSTEM:

    • The common rail system uses high-pressure fuel to improve fuel economy and to provide robust engine power, while suppressing engine vibration and noise.

      This system stores fuel, which has been pressurized and supplied by the supply pump, in the common rail. By storing fuel at high-pressure, the common rail system can provide fuel at stable fuel injection pressures, regardless of engine speed or engine load.

      The ECM regulates the fuel injection timing and volume by using the injector driver to provide an electric current to the solenoid valve in the injector. The ECM also monitors the internal fuel pressure of the common rail using the fuel pressure sensor. The ECM causes the supply pump to supply the fuel necessary to obtain the target fuel pressure.

      In addition, this system has a 2-Way Valve (TWV) inside the injector to open and close the fuel passage. As a result, both fuel injection timing and fuel injection volume can be precisely regulated by the ECM.

      The common rail system provides two split fuel injections. In order to soften combustion shock, this system performs "pilot-injection" as the subsidiary fuel injection prior to the main fuel injection. This helps to reduce engine vibration and noise.

      A01BEHAE04
      COMMON RAIL SYSTEM COMPONENTS:
      Component Description
      Common rail Stores high-pressure fuel produced by supply pump
      Supply pump Operated by crankshaft. Supplies high-pressure fuel to common rail.
      Injector Injects fuel to combustion chamber based on signals from ECM
      Fuel pressure sensor Monitors internal fuel pressure of common rail and sends signals to ECM
      Pressure discharge valve Based on signals from the ECM, opens valve when sudden deceleration is occurred, or when the ignition switch is OFF to prevent the fuel pressure from becoming too high.
      Suction control valve Based on signals from ECM, adjusts fuel volume supplied to common rail and regulates internal fuel pressure

      DIAGNOSTIC TROUBLE CODE (DTC) TABLE FOR COMMON RAIL SYSTEM:

    • Tech Tips

      This table indicates typical DTC combinations for each malfunction occurrence.

      Trouble Area Malfunction DTC No.
      Injector Open or short in injector circuit P0200, P1238, P0093*
      Stuck open P0093, P1238
      Stuck closed P1238
      Fuel pressure sensor Open or short in fuel pressure sensor circuit or pressure sensor output fixed P0087, P0190, P0191, P0192, P0193
      Pressure discharge valve Open or short in pressure discharge valve circuit P1271, P1272, P0088*, P0093*, P1229*
      Stuck open P0093
      Stuck closed P1272, P0088*
      Suction control valve Open or short in suction control valve circuit P0627, P1229, P0088*
      Stuck open P1229, P0088*
      Stuck closed -
      Injector driver Faulty injector driver P0093*, P0200*, P1238*, P1271*, P1272*
      Common rail system (Fuel system) Fuel leaks in high-pressure areas P0093

      Tech Tips

      *: There may be no DTC output depending on the condition of the malfunction.

    DIAGNOSTIC TROUBLE CODE DESCRIPTION FOR COMMON RAIL SYSTEM:
    DTC No. Description
    P0087 Fuel pressure sensor output does not change
    P0088

    Internal fuel pressure too high (200 MPa [2,039 kgf/cm2, 29,007 psi] or more)

    P0093 Fuel leaks in high-pressure areas
    P0190 Open or short in fuel pressure sensor circuit (Low or high output)
    P0191 Fuel pressure sensor out of range (Outside of standard range)
    P0192 Open or short in fuel pressure sensor circuit (Low output)
    P0193 Open or short in fuel pressure sensor circuit (High output)
    P0200 Open or short in injector driver or injector circuit
    P0627 Open or short in suction control valve circuit
    P1229 Fuel over-feed
    P1238 Injection malfunction, excluding open or short in injector circuit
    P1271 Open or short in pressure discharge valve circuit
    P1272 Closed malfunction of the pressure discharge valve
  3. INJECTION CONTROL SYSTEM DESCRIPTION

    The ECM controls the fuel injection system by using the injectors and supply pump. The ECM regulates the fuel injection volume and fuel injection timing by controlling both the duration and timing of energizing to the solenoid valve in the injector. The ECM regulates injection pressure by controlling the suction control valve located in the supply pump.

    The feed pump is used to pump fuel from the fuel tank to the supply pump.

    A01BAPUE03
  4. SUPPLY PUMP OPERATION SYSTEM DESCRIPTION

    The rotation of the eccentric cam causes the ring cam to push plunger A upward as illustrated below. The spring force pulls plunger B (located opposite plunger A) upward. As a result, plunger B draws the fuel in, and plunger A pumps fuel out at the same time.

    A01BF07E01
  5. SUCTION CONTROL VALVE OPERATION SYSTEM DESCRIPTION

    Tech Tips

    The ECM controls the suction control valve operation to regulate the fuel volume that is pumped by the supply pump to the common rail. This control is performed to adjust the internal fuel pressure of the common rail to the targeted injection pressure.


    1. Small opening of the suction control valve:


      1. When the opening of the suction control valve is small, the fuel suction path is kept narrow. Therefore the transferable fuel volume is reduced.

      2. The suction volume becomes small due to the narrow path despite the plunger stroke being full. The difference between the geometrical volume and suction volume creates a vacuum.

      3. Pumping will start when the fuel pressure becomes higher than the common rail pressure.

        A01BD3LE01
    2. Large opening of the suction control valve:


      1. When the opening of the suction control valve is large, the fuel suction path is kept wide. Therefore the transferable fuel volume is increased.

      2. If the plunger stroke is full, the suction volume becomes large because of the wide path.

      3. Pumping will start when the fuel pressure becomes higher than the common rail pressure.

        A01BCUNE01