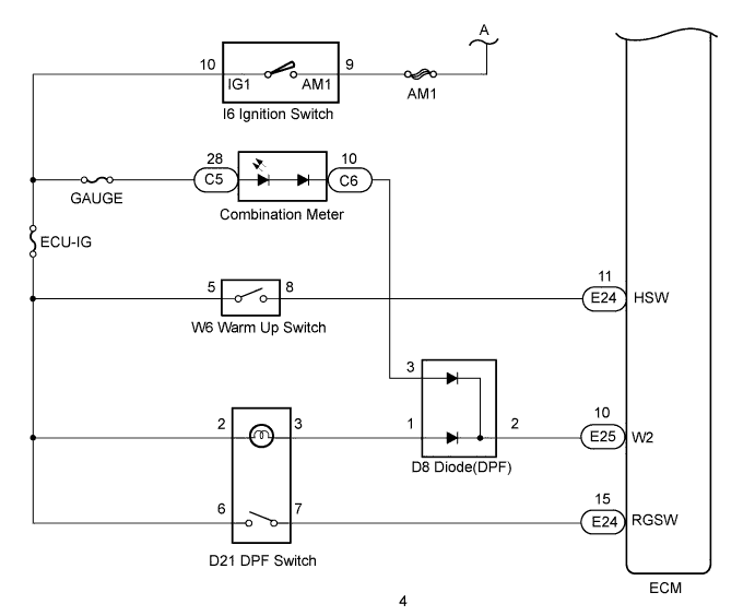
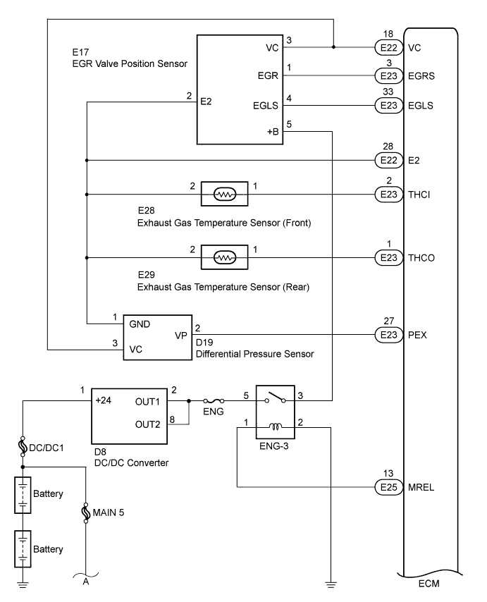
EMISSION CONTROL SYSTEM SYSTEM DIAGRAM

A01CHGNE01
A01CHP8E01