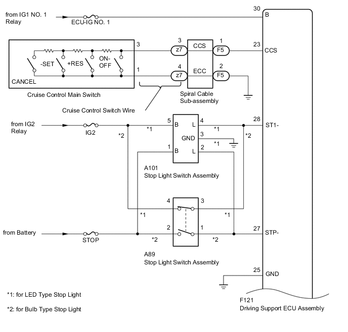
CRUISE CONTROL SYSTEM(for Diesel) SYSTEM DIAGRAM

A01VGC9E02
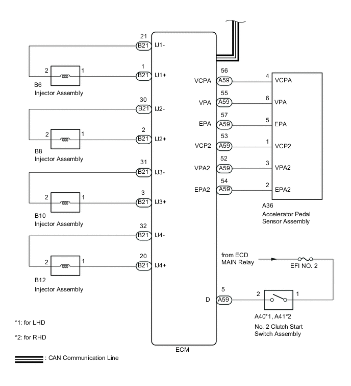
A01VDQIE04
A01VKKLE04
Communication Table
Sender Receiver Signal Line
Driving Support ECU Assembly Combination Meter Assembly Cruise control indicator light signals CAN
Skid Control ECU Driving Support ECU Assembly
  • Vehicle stability control system operation signal*1

  • Vehicle speed signal

CAN
ECM Driving Support ECU Assembly
  • Clutch switch signal

  • Engine speed signal

  • Engine torque information

CAN
Driving Support ECU Assembly ECM Cruise control demand torque signal CAN