REAR POWER SEAT CONTROL SYSTEM(for Second Row) Park / Neutral Position Switch Circuit

DESCRIPTION

The fold seat control ECU receives switch operation signals, the back door courtesy light switch signal*1, rear door courtesy light switch assembly signal*2 and driving condition signal and operates the rear power seat according these signals.


WIRING DIAGRAM

A01VU8QE05
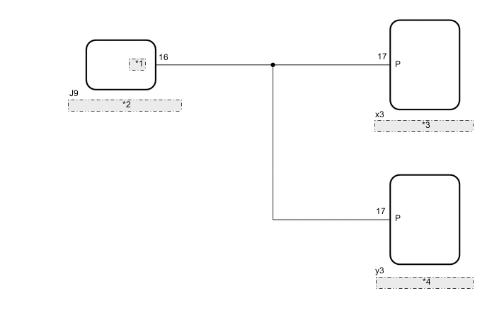
*1 SFTP
*2 Main Body ECU (Multiplex Network Body ECU)
*3 Fold Seat Control ECU (Rear RH Seat)
*4 Fold Seat Control ECU (Rear LH Seat)

CAUTION / NOTICE / HINT

Note


  • Before replacing the main body ECU (multiplex network body ECU), refer to Service Bulletin.

  • The vehicle battery supplies power to the main body ECU (multiplex network body ECU) via the door control battery. Therefore, before proceeding with troubleshooting, perform an on-vehicle inspection and confirm that the main body ECU (multiplex network body ECU) power source circuit is normal.*

    Click here


    • *: w/o Canister Pump Module with Door Ajar Warning Buzzer Function

PROCEDURE


  1. CHECK FOLD SEAT CONTROL ECU (PARK/NEUTRAL POSITION SWITCH SIGNAL)

    A01VY4MC21
    *A for Rear RH Seat
    *B for Rear LH Seat
    *a

    Component with harness connected

    (Fold Seat Control ECU)


    1. Remove the fold seat control ECU with its connectors still connected.


    2. Measure the voltage according to the value(s) in the table below.

      Standard Voltage
      for Rear RH Seat
      Tester Connection Condition Specified Condition
      x3-17 (P) - Body ground
      • Engine switch on (IG), shift lever in P or N → not in P or N

      • Engine switch on (IG), stop light switch assembly on → off

      • Engine switch on (IG), parking brake applied → released

      11 to 14 V → Below 1 V
      Engine switch off 11 to 14 V
      for Rear LH Seat
      Tester Connection Condition Specified Condition
      y3-17 (P) - Body ground
      • Engine switch on (IG), shift lever in P or N → not in P or N

      • Engine switch on (IG), stop light switch assembly on → off

      • Engine switch on (IG), parking brake applied → released

      11 to 14 V → Below 1 V
      Engine switch off 11 to 14 V
      Result
      Result
      OK
      NG

    OK
    NG
  2. CHECK HARNESS AND CONNECTOR (FOLD SEAT CONTROL ECU - MAIN BODY ECU (MULTIPLEX NETWORK BODY ECU))


    1. Disconnect the x3*1 or y3*2 fold seat control ECU connector.


      • *1: for Rear RH Seat

      • *2: for Rear LH Seat

    2. Disconnect the J9 main body ECU (multiplex network body ECU) connector.

    3. Measure the resistance according to the value(s) in the table below.

      Standard Resistance
      for Rear RH Seat
      Tester Connection Condition Specified Condition
      x3-17 (P) - J9-16 (SFTP) Always Below 1 Ω
      x3-17 (P) or J9-16 (SFTP) - Body ground Always 10 kΩ or higher
      for Rear LH Seat
      Tester Connection Condition Specified Condition
      y3-17 (P) - J9-16 (SFTP) Always Below 1 Ω
      y3-17 (P) or J9-16 (SFTP) - Body ground Always 10 kΩ or higher
      Result
      Result
      OK
      NG

    NG
    OK
  3. CHECK FOLD SEAT CONTROL ECU


    1. Replace the fold seat control ECU with a new or known good one.


    2. Check the operation of the rear power seat.

      Click here

      OK
      The rear power seat operates normally.
      Result
      Proceed to
      OK
      NG

    OK
    NG