BRAKE LINE SYSTEM DIAGRAM

Tech Tips

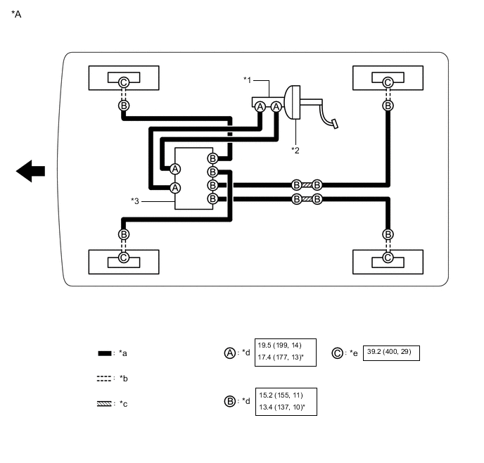
See the layout drawing to confirm the locations and tightening torque of flexible hoses and brake lines.

B002DFZC10
*A for LHD - -
*1 Brake Master Cylinder Sub-assembly *2 Brake Booster Assembly
*3 Brake Actuator Assembly - -
*a Brake Line *b Flexible Hose
*c Brake Tube Way *d Union Nut
*e Union Bolt - -
B002F1T N*m (kgf*cm, ft.*lbf): Specified torque * For use with a union nut wrench
B002DP3 Front - -
B002EY7C07
*A for RHD - -
*1 Brake Master Cylinder Sub-assembly *2 Brake Booster Assembly
*3 Brake Actuator Assembly - -
*a Brake Line *b Flexible Hose
*c Brake Tube Way *d Union Nut
*e Union Bolt - -
B002F1T N*m (kgf*cm, ft.*lbf): Specified torque * For use with a union nut wrench
B002DP3 Front - -