ТОПЛИВНАЯ СИСТЕМА


  1. ОПИСАНИЕ


    1. В двигателе 6AR-FSE используется система D-4S (модификация "Superior" для 4-тактного бензинового двигателя с непосредственным впрыском), в которой сочетаются непосредственный впрыск и впрыск во впускные каналы.

    2. Эта система оптимальным образом управляет топливными форсунками для непосредственного впрыска и впрыска топлива во впускной канал в зависимости от нагрузки двигателя и частоты вращения коленчатого вала двигателя. В результате обеспечиваются улучшенные рабочие характеристики двигателя, экономия топлива и снижение выброса токсичных продуктов.

    3. Для снижения объема топливных испарений в топливной системе отсутствует сливной трубопровод.

    4. Система управления отсечкой топлива отключает топливный насос низкого давления в сборе при развертывании подушки безопасности дополнительной системы (пассивной) безопасности (SRS).

    5. Используются топливные форсунки непосредственного впрыска с однощелевыми соплами высокого давления.

  2. ОСНОВНЫЕ ОСОБЕННОСТИ


    1. Система D-4S


      1. Система D-4S (модификация "Superior" для 4-тактного бензинового двигателя с непосредственным впрыском) основана на системах впрыска топлива 2 типов: система непосредственного впрыска и система впрыска во впускные каналы. Топливо, откачиваемое из топливного бака, подается в топливные системы низкого и высокого давления. Топливо, подаваемое в систему низкого давления, через форсунку (для впрыска во впускные каналы) впрыскивается во впускной канал. Топливо, подаваемое в систему высокого давления, нагнетается топливным насосом (высокого давления) и через форсунку (для непосредственного впрыска) впрыскивается в камеру сгорания.

      2. Основными узлами системы непосредственного впрыска являются топливный насос в сборе (высокого давления), топливная рампа в сборе (для непосредственного впрыска) и топливные форсунки в сборе (для непосредственного впрыска). В этой системе ECM управляет топливным насосом (высокого давления) и топливными форсунками (для непосредственного впрыска) на основании сигналов от различных датчиков, оптимизируя давление топлива, объем и моменты впрыска.

      3. Основными узлами системы впрыска во впускные каналы являются топливный насос в сборе (низкого давления), топливная рампа в сборе (для впрыска во впускные каналы) и топливные форсунки в сборе (для впрыска во впускные каналы). В этой системе ECM, исходя из сигналов различных датчиков, управляет топливными форсунками (для впрыска во впускные каналы), оптимизируя объем и моменты впрыска топлива.

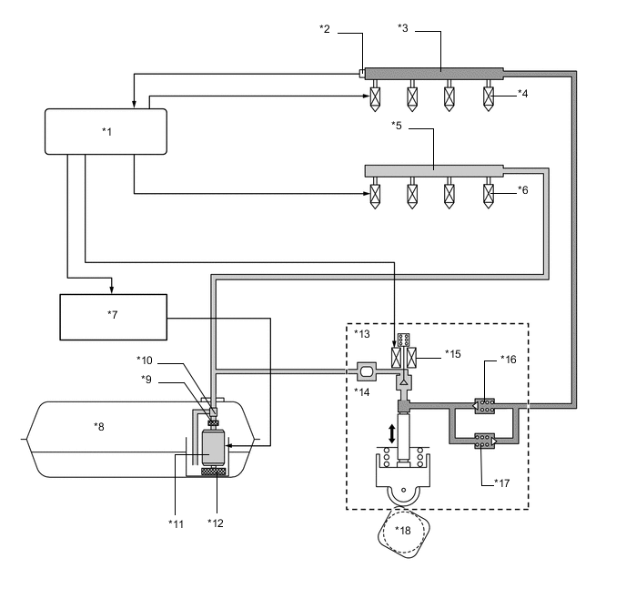
        A01VYNUE02
        Обозначения на рисунке
        *1 ECM *2 Датчик давления топлива
        *3 Топливная рампа в сборе (для непосредственного впрыска) *4 Топливная форсунка в сборе (для непосредственного впрыска)
        *5 Топливная рампа в сборе (для впрыска во впускной канал) *6 Топливная форсунка в сборе (для впрыска во впускной канал)
        *7 ЭБУ управления топливным насосом в сборе *8 Топливный бак в сборе
        *9 Топливный фильтр в сборе *10 Регулятор давления топлива в сборе
        *11 Топливный насос в сборе (низкого давления) *12 Топливный фильтр
        *13 Топливный насос в сборе (высокого давления) *14 Демпфер пульсаций давления в топливной системе в сборе
        *15 Клапан управления сливом *16 Обратный клапан (60 кПа)
        *17 Топливный перепускной клапан (23,6 МПа) *18 Кулачок для привода топливного насоса (распредвал впускных клапанов)