FUEL SYSTEM


  1. OUTLINE


    1. The 6AR-FSE engine uses a Direct injection 4-stroke gasoline engine Superior version (D-4S) system, which has both direct and port type fuel injection.

    2. This system optimally controls the fuel injector assemblies for direct injection and port injection in accordance with engine load and engine speed. The system achieves improved engine performance, fuel economy, and clean emissions.

    3. A fuel returnless system is used to reduce evaporative emissions.

    4. Fuel cut control is used to stop the fuel pump assembly (for low pressure) if the Supplemental Restraint System (SRS) airbag is deployed.

    5. Fuel injector assemblies (for direct injection) with a high-pressure single slit nozzle are used.

  2. MAIN FEATURES


    1. D-4S System


      1. The Direct injection 4-stroke gasoline engine Superior version (D-4S) system is based on 2 types of fuel injection systems: the direct injection system and the port injection system. Fuel sent from the fuel tank assembly is delivered to the low-pressure and high-pressure fuel systems. The fuel delivered to the low-pressure fuel system is injected from the fuel injector assembly (for port injection) to the intake port. The fuel delivered to the high-pressure fuel system is pressurized by the fuel pump assembly (for high pressure) and injected from the fuel injector assembly (for direct injection) to the combustion chamber.

      2. The direct injection system mainly consists of the fuel pump assembly (for high pressure), fuel delivery pipe sub-assembly (for direct injection) and fuel injector assembly (for direct injection). In this system, the ECM controls the fuel pump assembly (for high pressure) and fuel injector assembly (for direct injection) based on signals from various sensors, thus optimally controlling fuel pressure, injection volume, and injection timing.

      3. The port injection system mainly consists of the fuel pump assembly (for low pressure), fuel delivery pipe sub-assembly (for port injection), and fuel injector assembly (for port injection). In this system, the ECM controls the fuel injector assembly (for port injection) based on signals from various sensors, thus optimally controlling injection volume and timing.

        A01VYNUE02
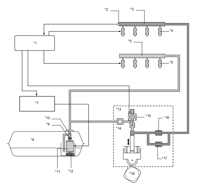
        Text in Illustration
        *1 ECM *2 Fuel Pressure Sensor
        *3 Fuel Delivery Pipe Sub-assembly (for Direct Injection) *4 Fuel Injector Assembly (for Direct Injection)
        *5 Fuel Delivery Pipe Sub-assembly (for Port Injection) *6 Fuel Injector Assembly (for Port Injection)
        *7 Fuel Pump Control ECU Assembly *8 Fuel Tank Assembly
        *9 Fuel Filter Assembly *10 Fuel Pressure Regulator Assembly
        *11 Fuel Pump Assembly (for Low Pressure) *12 Fuel Suction Filter
        *13 Fuel Pump Assembly (for High Pressure) *14 Fuel Pressure Pulsation Damper Assembly
        *15 Spill Control Valve *16 Check Valve (60 kPa)
        *17 Fuel Relief Valve (23.6 MPa) *18 Intake Camshaft (Cam to Drive Fuel Pump)