HYBRID CONTROL SYSTEM, Diagnostic DTC:P0C73-776

DTC Code DTC Name
P0C73-776 Motor Electronics Coolant Pump "A" Control Performance

DESCRIPTION

The inverter water pump assembly transmits rotation speed information to the hybrid vehicle control ECU. The hybrid vehicle control ECU monitors the speed and detects malfunctions.

DTC No.

Detection Item

DTC Detection Condition

Trouble Area

MIL

Warning Indicate

P0C73-776

Motor Electronics Coolant Pump "A" Control Performance

The inverter water pump assembly revolution speed is abnormally high or low (or stop) for 1 minute or more.

Or the inverter water pump assembly stops intermittently after abnormal revolution speed is detected.

(1 trip detection logic)

  • Inverter cooling system

  • Wire harness or connector

  • Inverter water pump assembly

  • Hybrid vehicle control ECU

Comes on

Master Warning Light:

Comes on

Tip:

The inverter water pump assembly operates when the power switch is on (READY).

Table 1. Related Data List

DTC No.

ECU Data List

P0C73-776

  • Inverter W/P Revolution

  • (Inverter) W/P Run Control Duty

  • Ready Signal

Table 2. Related Active Test

DTC No.

Active Test

P0C73-776

Activate the (Inverter) Water Pump

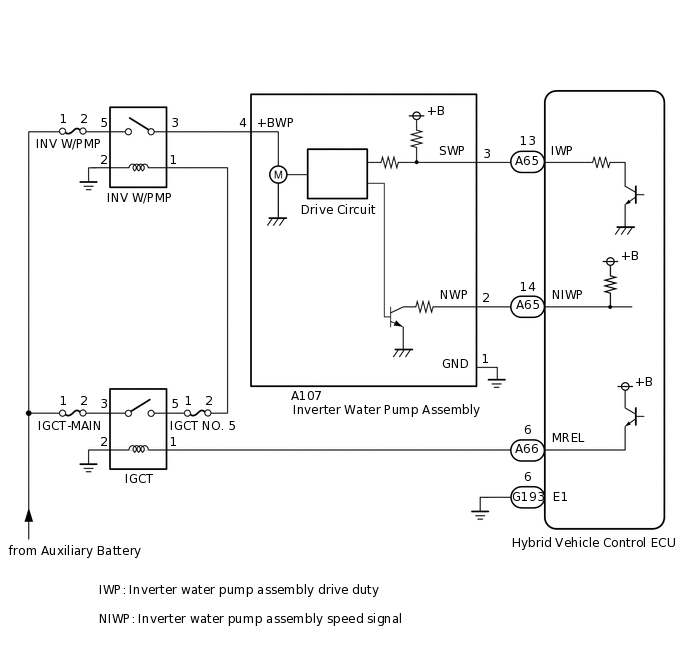
WIRING DIAGRAM

C280815E22

CAUTION / NOTICE / HINT

Note:
  • If this vehicle is jump started, etc. and excessive voltage is applied to the auxiliary battery, the inverter water pump assembly may suspend control as a self-protection function and store DTC.

    (When the auxiliary battery voltage returns to normal, the inverter water pump assembly will resume normal operation. In this case it is not necessary to replace the inverter water pump assembly.)

  • If air enters the system while bleeding air during coolant exchange, etc. and the inverter water pump assembly revolution speed becomes abnormally high, the inverter water pump assembly may suspend control as a fail-safe function and the hybrid vehicle control ECU may store this DTC.

    (When air bleeding is complete, the inverter water pump assembly will resume normal operation. In this case, it is not necessary to replace the inverter water pump assembly.)

Tip:

After the repair, clear the DTCs and perform the following procedure to check that DTCs are not output.

  1. Turn the power switch on (READY) and wait for 2 minutes or more.

PROCEDURE

  1. CHECK QUANTITY OF HV COOLANT

    Click here

    Result

    Result

    Proceed to

    No leaks are found and the HV coolant level in the inverter reserve tank assembly is above the low line.

    A

    No leaks are found and the HV coolant level in the inverter reserve tank assembly is below the low line.

    B

    HV coolant leaks are evident.

    C

    B

    ADD HV COOLANT

    C

    INSPECT FOR HV COOLANT LEAK

    Note:

    In the case of a coolant leak, the inverter water pump assembly activates a fail-safe function. If the inverter water pump assembly is not the cause of the coolant leak, it is not necessary to replace it.

    A
  2. CHECK COOLANT HOSE

    Click here

    Result

    Proceed to

    OK

    NG

    NG

    REPAIR OR REPLACE COOLANT HOSE

    OK
  3. READ VALUE USING GTS (INVERTER W/P REVOLUTION)

    Note:

    Be sure to perform the inspection with the auxiliary battery voltage at 11 V or more.

    Tip:
    • When the auxiliary battery voltage is low, the inverter water pump assembly may not operate.

    • When the inverter water pump assembly signal line (SWP - IWP) is open or its connection is faulty, the inverter water pump assembly is operated forcibly.

    1. Connect the GTS to the DLC3.

    2. Turn the power switch on (IG).

    3. Enter the following menus: Powertrain / Hybrid Control / Data List / Inverter W/P Revolution.

      Powertrain > Hybrid Control > Data List

      Tester Display

      Inverter W/P Revolution

    4. Read the Data List.

      Result

      Tester Display

      Condition

      Specified Condition

      Inverter W/P Revolution

      Power switch on (IG)

      625 rpm or less

      Tip:

      When the inverter water pump assembly is not operating, the Data List item "Inverter W/P Revolution" displays a value lower than 625 rpm.

    5. Turn the power switch off.

    Result

    Proceed to

    OK

    NG

    NG

    CHECK CONNECTOR CONNECTION CONDITION (HYBRID VEHICLE CONTROL ECU CONNECTOR)Click here

    OK
  4. CLEAR DTC

    Click here

    Result

    Proceed to

    NEXT

    NEXT
  5. READ VALUE USING GTS (ACTIVATE THE (INVERTER) WATER PUMP)

    Note:

    Be sure to perform the inspection with the auxiliary battery voltage at 11 V or more.

    Tip:

    When the auxiliary battery voltage is low, the inverter water pump assembly may not operate.

    1. Connect the GTS to the DLC3.

    2. Turn the power switch on (IG).

    3. Enter the following menus: Powertrain / Hybrid Control / Active Test / Activate the (Inverter) Water Pump.

      Powertrain > Hybrid Control > Active Test

      Tester Display

      Activate the (Inverter) Water Pump

    4. Select "Inverter W/P Revolution" in the Data List.

      Powertrain > Hybrid Control > Data List

      Tester Display

      Inverter W/P Revolution

    5. While performing the "Activate the (Inverter) Water Pump" Active Test, check "Inverter W/P Revolution" in the Data List.

      Result

      Tester Display

      Condition

      Specified Condition

      Inverter W/P Revolution

      Power switch on (IG)

      2500 to 6000 rpm

      Tip:
      • Perform the Active Test with the inverter coolant temperature between -15 and 65°C (5 to 149°F).

      • When the inverter water pump assembly is not operating, the Data List item "Inverter W/P Revolution" displays a value lower than 625 rpm.

    6. Turn the power switch off.

    Result

    Proceed to

    OK

    NG

    NG

    CHECK CONNECTOR CONNECTION CONDITION (HYBRID VEHICLE CONTROL ECU CONNECTOR)Click here

    OK
  6. CHECK HV COOLANT (CHECK FOR CONDITIONS THAT MAY HAVE CAUSED FREEZING)

    Click here

    Result

    Result

    Proceed to

    Ambient Temperature value is above freezing temperature of the HV coolant.

    A

    Ambient Temperature value is below freezing temperature of the HV coolant.

    B

    A

    REPLACE INVERTER WATER PUMP ASSEMBLY

    B

    REPLACE HV COOLANT

  7. CHECK CONNECTOR CONNECTION CONDITION (HYBRID VEHICLE CONTROL ECU CONNECTOR)

    Click here

    Result

    Proceed to

    OK

    NG

    NG

    CONNECT SECURELY

    OK
  8. CHECK CONNECTOR CONNECTION CONDITION (INVERTER WATER PUMP ASSEMBLY CONNECTOR)

    1. A314361

      Check the connector connections and contact pressure of the relevant terminals for the inverter water pump assembly connector.

      Click here

      OK

      The connector is connected securely and there are no contact problems.

    Result

    Proceed to

    OK

    NG

    NG

    CONNECT SECURELY

    OK
  9. CHECK HARNESS AND CONNECTOR (HYBRID VEHICLE CONTROL ECU - INVERTER WATER PUMP ASSEMBLY)

    1. Disconnect the A65 hybrid vehicle control ECU connector.

    2. Disconnect the A107 inverter water pump assembly connector.

    3. Measure the resistance according to the value(s) in the table below.

      A260030C34

      *a

      Rear view of wire harness connector

      (to Hybrid Vehicle Control ECU)

      *b

      Front view of wire harness connector

      (to Inverter Water Pump Assembly)

      Standard Resistance (Check for Open)

      Tester Connection

      Condition

      Specified Condition

      A65-13 (IWP) - A107-3 (SWP)

      Power switch off

      Below 1 Ω

      Standard Resistance (Check for Short)

      Tester Connection

      Condition

      Specified Condition

      A65-13 (IWP) or A107-3 (SWP) - Body ground and other terminals

      Power switch off

      10 kΩ or higher

    4. Reconnect the A107 inverter water pump assembly connector.

    5. Reconnect the A65 hybrid vehicle control ECU connector.

    Result

    Proceed to

    OK

    NG

    NG

    REPAIR OR REPLACE HARNESS OR CONNECTOR

    OK
  10. READ VALUE USING GTS (INVERTER W/P REVOLUTION)

    Note:

    Be sure to perform the inspection with the auxiliary battery voltage at 11 V or more.

    Tip:

    When the auxiliary battery voltage is low, the inverter water pump assembly may not operate.

    1. Connect the GTS to the DLC3.

    2. C298832C01

      *1

      Engine Room Relay Block and Junction Block Assembly

      *2

      INV W/PMP Fuse

      Remove the INV W/PMP fuse from engine room relay block and junction block assembly.

    3. Turn the power switch on (IG).

    4. Enter the following menus: Powertrain / Hybrid Control / Data List / Inverter W/P Revolution.

      Powertrain > Hybrid Control > Data List

      Tester Display

      Inverter W/P Revolution

    5. Read the Data List.

      Result

      Tester Display

      Condition

      Specified Condition

      Inverter W/P Revolution

      Power switch on (IG)

      125 rpm or less

    6. Turn the power switch off.

    7. Install the INV W/PMP fuse.

    Result

    Proceed to

    OK

    NG

    NG

    REPLACE HYBRID VEHICLE CONTROL ECU

    OK
  11. CHECK HARNESS AND CONNECTOR (HYBRID VEHICLE CONTROL ECU - INVERTER WATER PUMP ASSEMBLY)

    1. Disconnect the A65 hybrid vehicle control ECU connector.

    2. Turn the power switch on (IG).

    3. A374898C04

      *a

      Rear view of wire harness connector

      (to Hybrid Vehicle Control ECU)

      Measure the voltage according to the value(s) in the table below.

      Standard Voltage

      Tester Connection

      Condition

      Specified Condition

      A65-13 (IWP) - G193-6 (E1)

      Power switch on (IG)

      11 to 14 V

      Note:

      Turning the power switch on (IG) with the hybrid vehicle control ECU connector disconnected causes other DTCs to be stored. Clear the DTCs after performing this inspection.

    4. Turn the power switch off.

    5. Reconnect the A65 hybrid vehicle control ECU connector.

    Result

    Proceed to

    OK

    NG

    NG

    REPLACE INVERTER WATER PUMP ASSEMBLY

    OK
  12. CHECK HYBRID VEHICLE CONTROL ECU (CHECK WAVEFORM)

    1. Connect an oscilloscope between the hybrid vehicle control ECU terminals specified in the table below.

    2. Turn the power switch on (IG).

    3. A374929C26

      *a

      Component with harness connected

      (Hybrid Vehicle Control ECU)

      While turning the power switch on (IG), check the waveform between the hybrid vehicle control ECU terminals.

      Item

      Content

      Terminal

      A65-13 (IWP) - G193-6 (E1)

      Equipment Setting

      5 V/DIV., 50 ms./DIV.

      Condition

      Power switch on (IG)

      OK

      Waveform duty ratio is between 3% and 9%.

    4. Turn the power switch off.

    Result

    Proceed to

    OK

    NG

    OK

    REPLACE INVERTER WATER PUMP ASSEMBLY

    NG

    REPLACE HYBRID VEHICLE CONTROL ECU