ПРОТИВОУГОННАЯ СИСТЕМА, диагностический код DTC: B276A

Код DTC Наименование DTC
B276A Короткое замыкание на GND в цепи сигнала датчика наклона

ОПИСАНИЕ

Этот код DTC регистрируется, когда на контакт CSIF датчика наклона (датчика замедления и рысканья) в течение 5 с или более не поступает сигнал.

№ DTC

Неисправность

Условие обнаружения DTC

Неисправный участок

B276A

Короткое замыкание на GND в цепи сигнала датчика наклона

На контакт CSIF датчика наклона (датчика замедления и рысканья) в течение не менее 5 с не поступает сигнал

  • Датчик наклона (датчик замедления и рысканья)

  • Главный ЭБУ кузова (бортовой ЭБУ сети мультиплексной связи)

  • Жгут проводов или разъем -

СХЕМА СОЕДИНЕНИЙ

B427500E03

ПРЕДОСТЕРЕЖЕНИЕ / ПРИМЕЧАНИЕ / УКАЗАНИЕ

Note:
  • Перед заменой главного ЭБУ кузова (бортового ЭБУ сети мультиплексной связи) обратитесь к бюллетеню технического обслуживания.

  • В случае замены датчика наклона (датчика замедления и рысканья) выполните калибровку "нуля" датчика.

    Нажмите здесьClick here

  • Перед выполнением последующей процедуры проверки проверьте плавкие предохранители цепей, относящихся к данной системе.

ПОРЯДОК ВЫПОЛНЕНИЯ

  1. ПРОВЕРЬТЕ ДАТЧИК НАКЛОНА (ДАТЧИК ЗАМЕДЛЕНИЯ И РЫСКАНЬЯ)

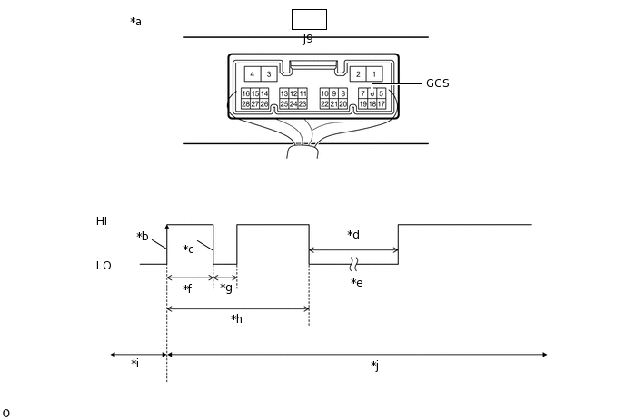
    1. С помощью осциллографа проверьте форму сигнала.

      B312498C11

      *a

      Устройство с подсоединенным жгутом проводов

      (главный ЭБУ кузова (бортовой ЭБУ сети мультиплексной связи))

      *b

      Начальный сигнал CSIF

      *c

      Начальный ответный сигнал CSIF

      *d

      Приблизительно 1,0 с

      *e

      Начальная диагностика

      *f

      Приблизительно 1,0-1,6 с

      *g

      Приблизительно 0,05 с

      *h

      Приблизительно 5,5 с

      *i

      Состояние неготовности

      *j

      Состояние подготовки к включению

      Указанные условия

      Наименование

      Описание

      Подключение диагностического прибора

      J9-6 (GCS) - масса

      Настройки прибора

      2 В/ДЕЛ., 100 мс / дел.

      Значение

      Противоугонная система включена (система переходит из состояния неготовности в состояние подготовки к включению)

      Tip:
      • Если датчик наклона (датчик замедления и рысканья) исправен, начальный ответный сигнал выводится в ответ на входной сигнал высокого уровня (HI) от главного ЭБУ кузова (бортового ЭБУ сети мультиплексной связи).

      • Если уровень выходного сигнала остается низким (LO), возможна неисправность главного ЭБУ кузова (бортового ЭБУ сети мультиплексной связи), поскольку от главного ЭБУ кузова (бортового ЭБУ сети мультиплексной связи) не поступает входного сигнала.

      OK

      Сигнал имеет правильную форму (в состоянии HI не менее 6,5 в, в состоянии LO – менее 1 В).

    Result

    Перейти к

    OK

    НЕ СООТВ.

    OK

    ВЫПОЛНИТЕ ПРОВЕРКУ С ИМИТАЦИЕЙ УСЛОВИЙ ВОЗНИКНОВЕНИЯ НЕИСПРАВНОСТИ

    Нажмите здесьClick hereClick hereClick here

    NG
  2. ПРОВЕРЬТЕ ДАТЧИК НАКЛОНА (ДАТЧИК ЗАМЕДЛЕНИЯ И РЫСКАНЬЯ)

    1. Отсоедините разъем J19 датчика наклона (датчика замедления и рысканья).

    2. Измерьте напряжение в соответствии со значениями, приведенными в таблице.

      Условия измерений

      Наименование

      Описание

      Подключение диагностического прибора

      J19-5 (CSIF) - J19-1 (GND)

      Условие

      Немедленно после включения противоугонной системы

    Result

    Result

    Перейти К

    При включенной противоугонной системе напряжение сигнала CSIF менее 1 В

    A

    При включенной противоугонной системе напряжение сигнала CSIF 6,5 В и более

    B

    B

    ЗАМЕНИТЕ ДАТЧИК НАКЛОНА (ДАТЧИК ЗАМЕДЛЕНИЯ И РЫСКАНЬЯ)

    Нажмите здесьClick here

    A
  3. ПРОВЕРЬТЕ ЖГУТ ПРОВОДОВ И РАЗЪЕМ (ГЛАВНЫЙ ЭБУ КУЗОВА (БОРТОВОЙ ЭБУ СЕТИ МУЛЬТИПЛЕКСНОЙ СВЯЗИ) – ДАТЧИК НАКЛОНА (ДАТЧИК ЗАМЕДЛЕНИЯ И РЫСКАНЬЯ))

    1. Отсоедините разъем J9 главного ЭБУ кузова (бортового ЭБУ сети мультиплексной связи).

    2. Измерьте сопротивление в соответствии со значениями, приведенными в таблице ниже.

      Номинальное сопротивление

      Подключение диагностического прибора

      Условие

      Заданные условия

      J9-6 (GCS) - J19-5 (CSIF)

      Всегда

      Менее 1 Ом

      J9-6 (GCS) или J19-5 (CSIF) - масса

      Всегда

      10 кОм или более

    Результат

    Перейти к

    OK

    НЕ СООТВ.

    OK

    ЗАМЕНИТЕ ГЛАВНЫЙ ЭБУ КУЗОВА (БОРТОВОЙ ЭБУ СЕТИ МУЛЬТИПЛЕКСНОЙ СВЯЗИ)

    Нажмите здесьClick hereClick hereClick here

    NG

    ОТРЕМОНТИРУЙТЕ ИЛИ ЗАМЕНИТЕ ЖГУТ ПРОВОДОВ ИЛИ РАЗЪЕМ