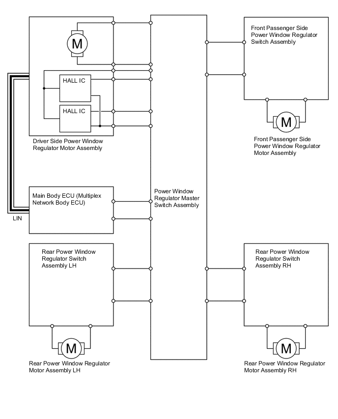
POWER WINDOW CONTROL SYSTEM

A00YYJZE01