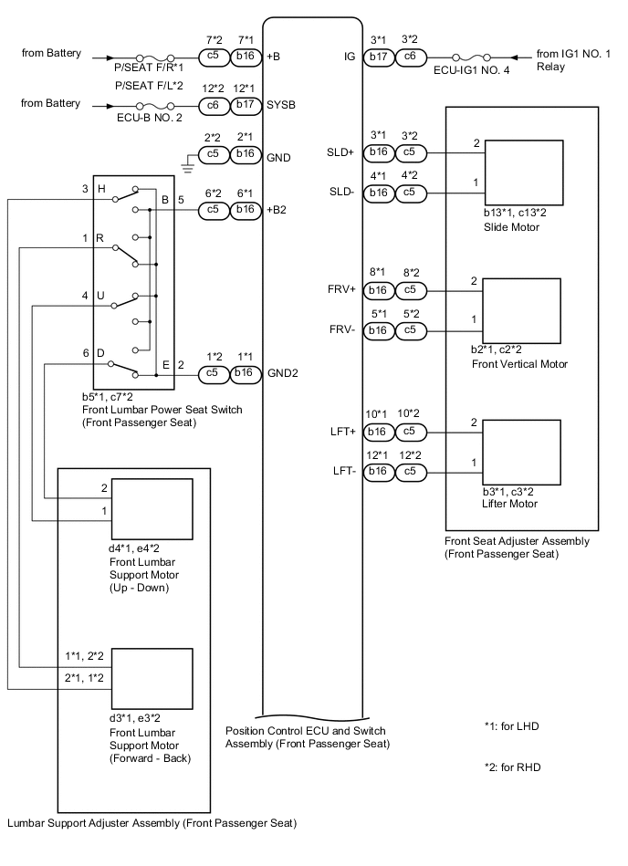
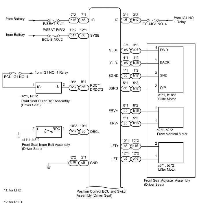
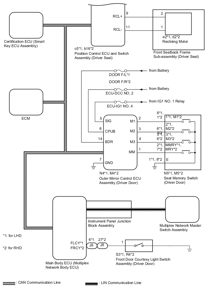
FRONT POWER SEAT CONTROL SYSTEM(w/ Memory) SYSTEM DIAGRAM


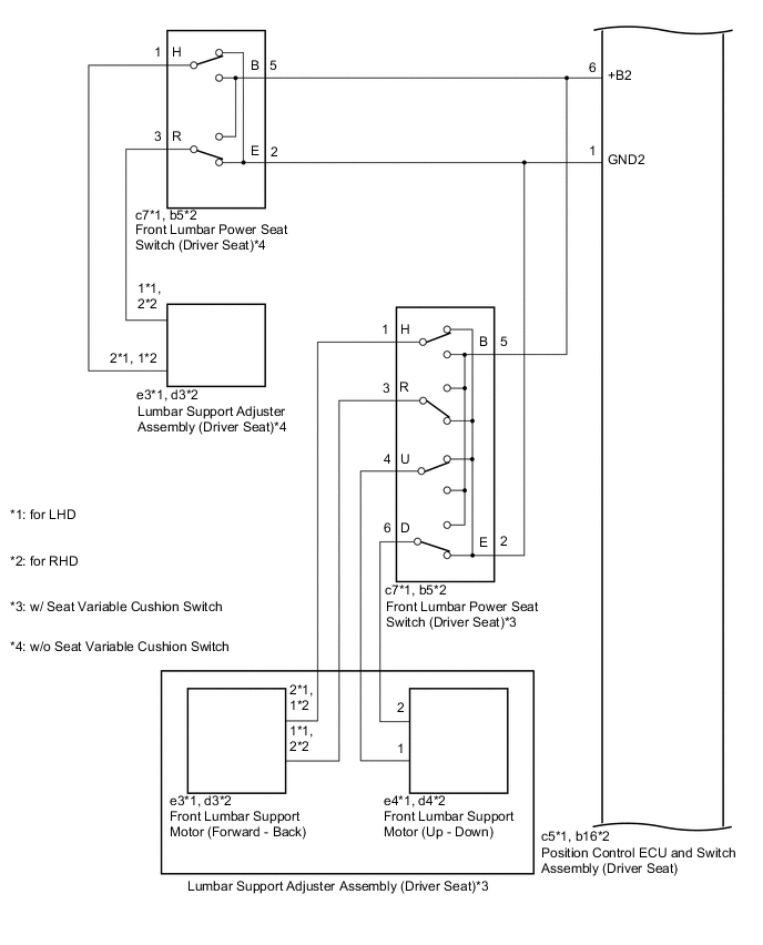
  1. for Driver Seat

    A01RFU4E04
    A01RD6JE12
    A01REFGE05
    A01RCZME11
    Communication Table
    Sender Receiver Signal Line
    ECM Main Body ECU (Multiplex Network Body ECU)
    • Transmission information

    • Shift position P signal

    CAN
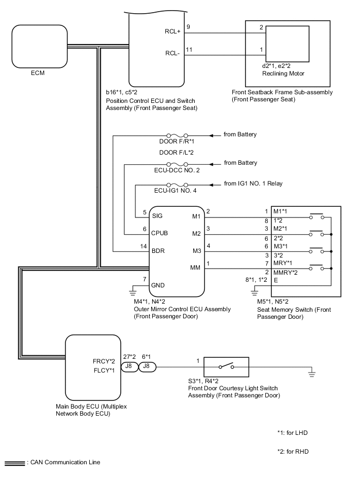
    Outer Mirror Control ECU Assembly (Driver Door) Main Body ECU (Multiplex Network Body ECU)
    • M1 switch signal

    • M2 switch signal

    • M3 switch signal

    • SET switch signal

    CAN
    Main Body ECU (Multiplex Network Body ECU) Position Control ECU and Switch Assembly (Driver Seat)
    • Shift position P signal

    • Vehicle speed signal

    • Transmission information

    • Driving position buzzer request

    • Driver seat position request

    • Driver seat position data

    CAN
    Certification ECU (Smart Key ECU Assembly) Main Body ECU (Multiplex Network Body ECU)
    • Engine switch signal

    • Memory call replay request

    • Key identification No. 1 to No. 7 acquisition condition

    CAN
    Position Control ECU and Switch Assembly (Driver Seat) Main Body ECU (Multiplex Network Body ECU)
    • State signal of driver seat

    • State signal of driving position buzzer

    CAN
    Multiplex Network Master Switch Assembly Main Body ECU (Multiplex Network Body ECU) Door control switch signal LIN
  2. for Front Passenger Seat

    A01RF57E04
    A01R989E04
    A01RCZME12
    Communication Table
    Sender Receiver Signal Line
    ECM Main Body ECU (Multiplex Network Body ECU)
    • Transmission information

    • Shift position P signal

    CAN
    Outer Mirror Control ECU Assembly (Front Passenger Door) Main Body ECU (Multiplex Network Body ECU)
    • M1 switch signal

    • M2 switch signal

    • M3 switch signal

    • SET switch signal

    CAN
    Main Body ECU (Multiplex Network Body ECU) Position Control ECU and Switch Assembly (Front Passenger Seat)
    • Shift position P signal

    • Vehicle speed signal

    • Transmission information

    • Front passenger seat position request

    • Front passenger seat position data

    CAN