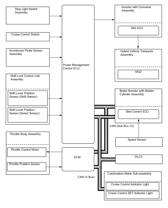
CRUISE CONTROL SYSTEM

A00510NE02