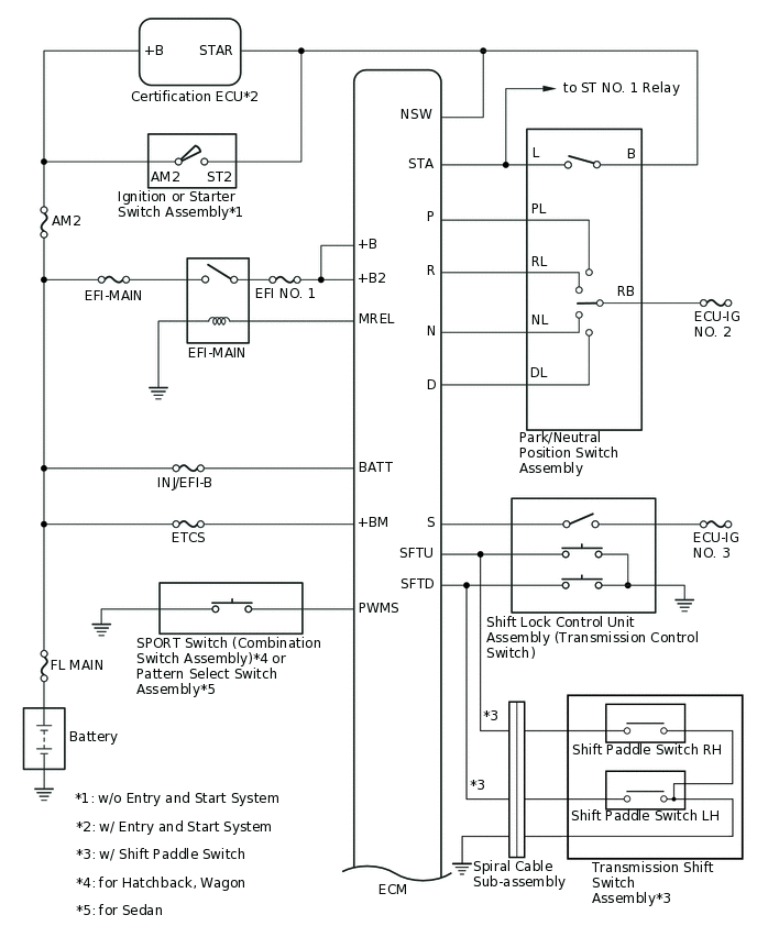
CONTINUOUSLY VARIABLE TRANSAXLE SYSTEM(for 1ZR-FAE) SYSTEM DIAGRAM

C323813E04
C290174E09