FRONT POWER SEAT CONTROL SYSTEM(w/ Memory) One or more Power Seat Motors do not Operate

DESCRIPTION

Tech Tips

The position control ECU and switch assembly is a collective term for the position control ECU and switch assembly (driver seat) and the position control ECU and switch assembly (front passenger seat).

Signals are input into the position control ECU and switch assembly. The built-in ECU manages the signals received from the position control ECU and switch assembly and operates each motor. If the position control ECU and switch assembly receives 2 or more operation signals for the same motor, the motor will be stopped. Manual operation resumes when the position control ECU and switch assembly receives only 1 signal.

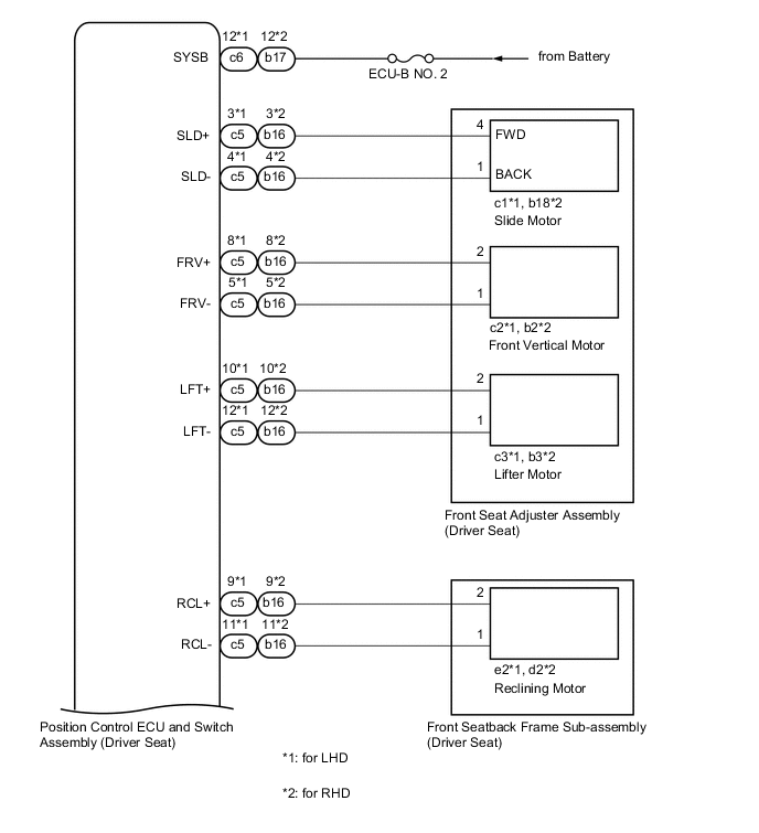
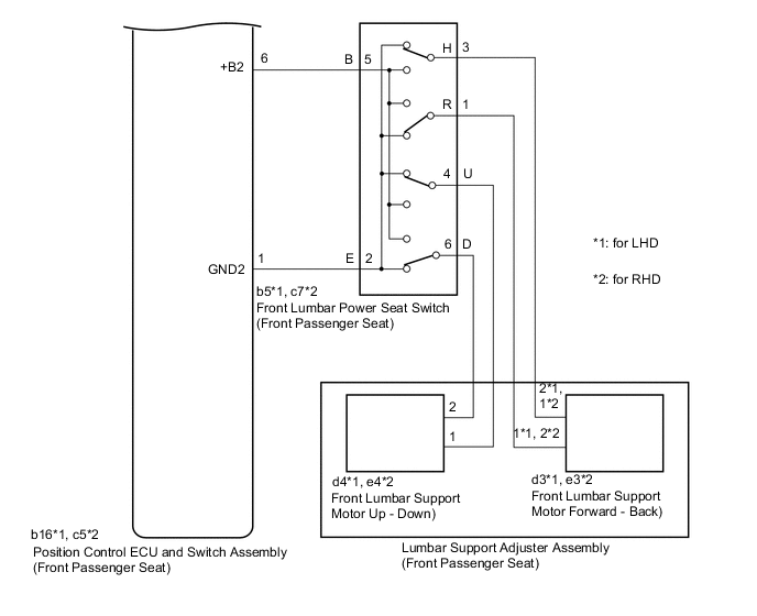
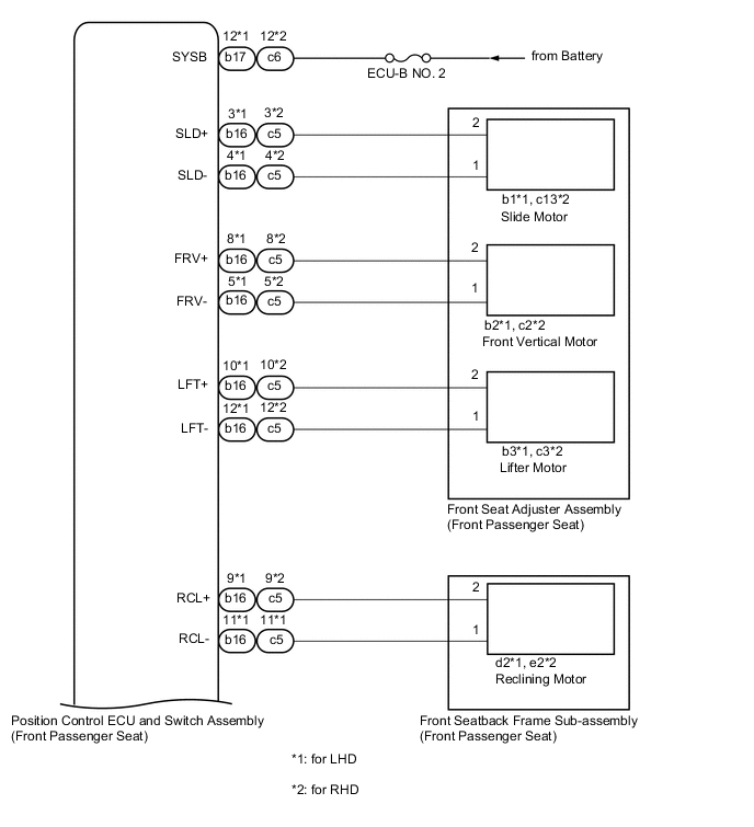
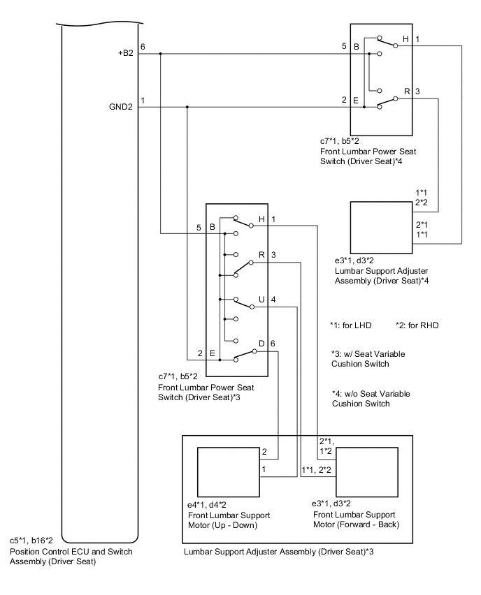
WIRING DIAGRAM


  1. Driver Seat

    A01VTNKE13
    A01VUUXE12
  2. Front Passenger Seat

    A01VUPQE06
    A01VUHIE07

CAUTION / NOTICE / HINT

Note

Inspect the fuses for circuits related to this system before performing the following procedure.

PROCEDURE


  1. CHECK FRONT POWER SEAT OPERATION


    1. Check that each function of the power seat operates normally by using the position control ECU and switch assembly (driver seat) or position control ECU and switch assembly (front passenger seat).

      Click here

      Result
      Result Proceed to
      Driver power seat functions do not operate A
      Front passenger power seat functions do not operate B

    B
    A
  2. CHECK FRONT POWER SEAT OPERATION


    1. Check that each function of the power seat operates normally by using the position control ECU and switch assembly (driver seat).

      Click here

      Result
      Result Proceed to
      One or more power seat functions (except lumbar support adjustment function) do not operate A
      All power seat functions do not operate B
      Front vertical and lifter functions do not operate C
      Only lumbar support adjustment function does not operate D

    B
    C
    D
    A
  3. READ VALUE USING GTS (POWER SEAT SWITCH)


    1. Connect the GTS to the DLC3.

    2. Turn the engine switch on (IG).

    3. Turn the GTS on.

    4. Enter the following menus: Body Electrical / Driver Seat / Data List.

    5. Read the Data List according to the display on the GTS.


      Body Electrical > Driver Seat > Data List
      Tester Display Measurement Item Range Normal Condition Diagnostic Note
      Reclining Rear Reclining switch signal (Rearward) ON or OFF

      ON: Reclining switch (Rearward) on

      OFF: Reclining switch (Rearward) off

      -
      Reclining Front Reclining switch signal (Forward) ON or OFF

      ON: Reclining switch (Forward) on

      OFF: Reclining switch (Forward) off

      -
      Front Vertical Down Front vertical switch signal (Downward) ON or OFF

      ON: Front vertical switch (Downward) on

      OFF: Front vertical switch (Downward) off

      -
      Front Vertical Up Front vertical switch signal (Upward) ON or OFF

      ON: Front vertical switch (Upward) on

      OFF: Front vertical switch (Upward) off

      -
      Lifter Switch Down Lifter switch signal (Downward) ON or OFF

      ON: Lifter switch (Downward) on

      OFF: Lifter switch (Downward) off

      -
      Lifter Switch Up Lifter switch signal (Upward) ON or OFF

      ON: Lifter switch (Upward) on

      OFF: Lifter switch (Upward) off

      -
      Slide Rear Slide switch signal (Rearward) ON or OFF

      ON: Slide switch (Rearward) on

      OFF: Slide switch (Rearward) off

      -
      Slide Front Slide switch signal (Forward) ON or OFF

      ON: Slide switch (Forward) on

      OFF: Slide switch (Forward) off

      -

      Body Electrical > Driver Seat > Data List
      Tester Display
      Reclining Rear
      Reclining Front
      Front Vertical Down
      Front Vertical Up
      Lifter Switch Down
      Lifter Switch Up
      Slide Rear
      Slide Front
      OK
      On the GTS screen, ON or OFF is displayed accordingly
      Result
      Proceed to
      OK
      NG

    NG
    OK
  4. PERFORM ACTIVE TEST USING GTS (POWER SEAT MOTOR)


    1. Enter the following menus: Body Electrical / Driver Seat / Active Test.

    2. Perform the Active Test according to the display on the GTS.


      Body Electrical > Driver Seat > Active Test
      Tester Display Measurement Item Control Range Diagnostic Note
      Seat Reclining Seat reclining operation OFF/Rear/Front -
      Front Vertical Operation Seat front vertical operation OFF/Down/Up -
      Lifter Operation Seat lifter operation OFF/Down/Up -
      Seat Slide Operation Seat slide operation OFF/Rear/Front -

      Body Electrical > Driver Seat > Active Test
      Tester Display
      Seat Reclining

      Body Electrical > Driver Seat > Active Test
      Tester Display
      Front Vertical Operation

      Body Electrical > Driver Seat > Active Test
      Tester Display
      Lifter Operation

      Body Electrical > Driver Seat > Active Test
      Tester Display
      Seat Slide Operation
      Result
      Result Proceed to
      All power seat functions operate normally A
      Slide, front vertical or lifter function does not operate normally B
      Reclining function does not operate normally C

    A
    C
    B
  5. INSPECT FRONT SEAT ADJUSTER ASSEMBLY (DRIVER SEAT)

    Tech Tips

    Check the operation of the motor of the function that did not operate normally.


    1. Remove the front seat adjuster assembly (driver seat).

      Click here

    2. Inspect the front seat adjuster assembly (driver seat) (slide motor, front vertical motor or lifter motor).

      Click here

      Result
      Proceed to
      OK
      NG

    OK
    NG
  6. INSPECT FRONT SEATBACK FRAME SUB-ASSEMBLY (DRIVER SEAT)


    1. Remove the front seatback frame sub-assembly (driver seat).

      Click here

    2. Inspect the front seatback frame sub-assembly (driver seat) (reclining motor).

      Click here

      Result
      Proceed to
      OK
      NG

    NG
    OK
  7. CHECK HARNESS AND CONNECTOR (POSITION CONTROL ECU AND SWITCH ASSEMBLY (DRIVER SEAT) - POWER SEAT MOTOR)


    1. Disconnect the c5*1 or b16*2 position control ECU and switch assembly (driver seat) connector.


      • *1: for LHD

      • *2: for RHD

    2. Measure the resistance according to the value(s) in the table below.

      Tech Tips

      Check the wire harness and connector between the position control ECU and switch assembly (driver seat) and applicable motor.

      Standard Resistance
      for LHD
      Tester Connection Condition Specified Condition
      c5-3 (SLD+) - c1-4 Always Below 1 Ω
      c5-3 (SLD+) or c1-4 - Body ground Always 10 kΩ or higher
      c5-4 (SLD-) - c1-1 Always Below 1 Ω
      c5-4 (SLD-) or c1-1 - Body ground Always 10 kΩ or higher
      c5-5 (FRV-) - c2-1 Always Below 1 Ω
      c5-5 (FRV-) or c2-1 - Body ground Always 10 kΩ or higher
      c5-8 (FRV+) - c2-2 Always Below 1 Ω
      c5-8 (FRV+) or c2-2 - Body ground Always 10 kΩ or higher
      c5-10 (LFT+) - c3-2 Always Below 1 Ω
      c5-10 (LFT+) or c3-2 - Body ground Always 10 kΩ or higher
      c5-12 (LFT-) - c3-1 Always Below 1 Ω
      c5-12 (LFT-) or c3-1 - Body ground Always 10 kΩ or higher
      c5-9 (RCL+) - e2-2 Always Below 1 Ω
      c5-9 (RCL+) or e2-2 - Body ground Always 10 kΩ or higher
      c5-11 (RCL-) - e2-1 Always Below 1 Ω
      c5-11 (RCL-) or e2-1 - Body ground Always 10 kΩ or higher
      for RHD
      Tester Connection Condition Specified Condition
      b16-3 (SLD+) - b18-4 Always Below 1 Ω
      b16-3 (SLD+) or b18-4 - Body ground Always 10 kΩ or higher
      b16-4 (SLD-) - b18-1 Always Below 1 Ω
      b16-4 (SLD-) or b18-1 - Body ground Always 10 kΩ or higher
      b16-5 (FRV-) - b2-1 Always Below 1 Ω
      b16-5 (FRV-) or b2-1 - Body ground Always 10 kΩ or higher
      b16-8 (FRV+) - b2-2 Always Below 1 Ω
      b16-8 (FRV+) or b2-2 - Body ground Always 10 kΩ or higher
      b16-10 (LFT+) - b3-2 Always Below 1 Ω
      b16-10 (LFT+) or b3-2 - Body ground Always 10 kΩ or higher
      b16-12 (LFT-) - b3-1 Always Below 1 Ω
      b16-12 (LFT-) or b3-1 - Body ground Always 10 kΩ or higher
      b16-9 (RCL+) - d2-2 Always Below 1 Ω
      b16-9 (RCL+) or d2-2 - Body ground Always 10 kΩ or higher
      b16-11 (RCL-) - d2-1 Always Below 1 Ω
      b16-11 (RCL-) or d2-1 - Body ground Always 10 kΩ or higher
      Result
      Proceed to
      OK
      NG

    OK
    NG
  8. CHECK HARNESS AND CONNECTOR (POSITION CONTROL ECU AND SWITCH ASSEMBLY (DRIVER SEAT) - BATTERY)


    1. Disconnect the c6*1 or b17*2 position control ECU and switch assembly (driver seat) connector.


      • *1: for LHD

      • *2: for RHD

    2. Measure the voltage according to the value(s) in the table below.

      Standard Voltage
      for LHD
      Tester Connection Condition Specified Condition
      c6-12 (SYSB) - Body ground Always 11 to 14 V
      for RHD
      Tester Connection Condition Specified Condition
      b17-12 (SYSB) - Body ground Always 11 to 14 V
      Result
      Proceed to
      OK
      NG

    OK
    NG
  9. INSPECT FRONT LUMBAR POWER SEAT SWITCH (DRIVER SEAT)


    1. Remove the front lumbar power seat switch (driver seat).

      Click here

    2. Inspect the front lumbar power seat switch (driver seat).

      Click here

      Result
      Proceed to
      OK
      NG

    NG
    OK
  10. INSPECT LUMBAR SUPPORT ADJUSTER ASSEMBLY (DRIVER SEAT)


    1. Remove the lumbar support adjuster assembly (driver seat).

      Click here

    2. Inspect the lumbar support adjuster assembly (driver seat).

      Click here

      Result
      Proceed to
      OK
      NG

    NG
    OK
  11. CHECK HARNESS AND CONNECTOR (POSITION CONTROL ECU AND SWITCH ASSEMBLY (DRIVER SEAT) - FRONT LUMBAR POWER SEAT SWITCH (DRIVER SEAT))


    1. Disconnect the c5*1 or b16*2 position control ECU and switch assembly (driver seat) connector.


      • *1: for LHD

      • *2: for RHD

    2. Measure the resistance according to the value(s) in the table below.

      Standard Resistance
      for LHD
      Tester Connection Condition Specified Condition
      c5-6 (+B2) - c7-5 (B) Always Below 1 Ω
      c5-6 (+B2) or c7-5 (B) - Body ground Always 10 kΩ or higher
      c5-1 (GND2) - c7-2 (E) Always Below 1 Ω
      c5-1 (GND2) or c7-2 (E) - Body ground Always 10 kΩ or higher
      for RHD
      Tester Connection Condition Specified Condition
      b16-6 (+B2) - b5-5 (B) Always Below 1 Ω
      b16-6 (+B2) or b5-5 (B) - Body ground Always 10 kΩ or higher
      b16-1 (GND2) - b5-2 (E) Always Below 1 Ω
      b16-1 (GND2) or b5-2 (E) - Body ground Always 10 kΩ or higher
      Result
      Proceed to
      OK
      NG

    NG
    OK
  12. CHECK HARNESS AND CONNECTOR (FRONT LUMBAR POWER SEAT SWITCH (DRIVER SEAT) - LUMBAR SUPPORT ADJUSTER ASSEMBLY (DRIVER SEAT))


    1. Measure the resistance according to the value(s) in the table below.

      Standard Resistance
      for LHD
      Tester Connection Condition Specified Condition
      c7-3 (R) - e3-1*1 Always Below 1 Ω
      c7-3 (R) or e3-1 - Body ground*1 Always 10 kΩ or higher
      c7-1 (H) - e3-2*1 Always Below 1 Ω
      c7-1 (H) or e3-2 - Body ground*1 Always 10 kΩ or higher
      c7-3 (R) - e3-1*2 Always Below 1 Ω
      c7-3 (R) or e3-1 - Body ground*2 Always 10 kΩ or higher
      c7-1 (H) - e3-2*2 Always Below 1 Ω
      c7-1 (H) or e3-2 - Body ground*2 Always 10 kΩ or higher
      c7-4 (U) - e4-1*2 Always Below 1 Ω
      c7-4 (U) or e4-1 - Body ground*2 Always 10 kΩ or higher
      c7-6 (D) - e4-2*2 Always Below 1 Ω
      c7-6 (D) or e4-2 - Body ground*2 Always 10 kΩ or higher
      for RHD
      Tester Connection Condition Specified Condition
      b5-1 (H) - d3-1*1 Always Below 1 Ω
      b5-1 (H) or d3-1 - Body ground*1 Always 10 kΩ or higher
      b5-3 (R) - d3-2*1 Always Below 1 Ω
      b5-3 (R) or d3-2 - Body ground*1 Always 10 kΩ or higher
      b5-1 (H) - d3-1*2 Always Below 1 Ω
      b5-1 (H) or d3-1 - Body ground*2 Always 10 kΩ or higher
      b5-3 (R) - d3-2*2 Always Below 1 Ω
      b5-3 (R) or d3-2 - Body ground*2 Always 10 kΩ or higher
      b5-4 (U) - d4-1*2 Always Below 1 Ω
      b5-4 (U) or d4-1 - Body ground*2 Always 10 kΩ or higher
      b5-6 (D) - d4-2*2 Always Below 1 Ω
      b5-6 (D) or d4-2 - Body ground*2 Always 10 kΩ or higher

      • *1: w/o Seat Variable Cushion Switch

      • *2: w/ Seat Variable Cushion Switch

      Result
      Proceed to
      OK
      NG

    OK
    NG
  13. CHECK FRONT POWER SEAT OPERATION


    1. Check that each function of the power seat operates normally by using the position control ECU and switch assembly (front passenger seat).

      Click here

      Result
      Result Proceed to
      One or more power seat functions (except lumbar support adjustment function) do not operate A
      All power seat functions do not operate B
      Front vertical and lifter functions do not operate C
      Only lumbar support adjustment function does not operate D

    B
    C
    D
    A
  14. READ VALUE USING GTS (POWER SEAT SWITCH)


    1. Connect the GTS to the DLC3.

    2. Turn the engine switch on (IG).

    3. Turn the GTS on.

    4. Enter the following menus: Body Electrical / Passenger Seat / Data List.

    5. Read the Data List according to the display on the GTS.


      Body Electrical > Passenger Seat
      Tester Display Measurement Item Range Normal Condition Diagnostic Note
      Reclining Rear Reclining switch signal (Rearward) ON or OFF

      ON: Reclining switch (Rearward) on

      OFF: Reclining switch (Rearward) off

      -
      Reclining Front Reclining switch signal (Forward) ON or OFF

      ON: Reclining switch (Forward) on

      OFF: Reclining switch (Forward) off

      -
      Front Vertical Down Front vertical switch signal (Downward) ON or OFF

      ON: Front vertical switch (Downward) on

      OFF: Front vertical switch (Downward) off

      -
      Front Vertical Up Front vertical switch signal (Upward) ON or OFF

      ON: Front vertical switch (Upward) on

      OFF: Front vertical switch (Upward) off

      -
      Lifter Switch Down Lifter switch signal (Downward) ON or OFF

      ON: Lifter switch (Downward) on

      OFF: Lifter switch (Downward) off

      -
      Lifter Switch Up Lifter switch signal (Upward) ON or OFF

      ON: Lifter switch (Upward) on

      OFF: Lifter switch (Upward) off

      -
      Slide Rear Slide switch signal (Rearward) ON or OFF

      ON: Slide switch (Rearward) on

      OFF: Slide switch (Rearward) off

      -
      Slide Front Slide switch signal (Forward) ON or OFF

      ON: Slide switch (Forward) on

      OFF: Slide switch (Forward) off

      -

      Body Electrical > Passenger Seat > Data List
      Tester Display
      Reclining Rear
      Reclining Front
      Front Vertical Down
      Front Vertical Up
      Lifter Switch Down
      Lifter Switch Up
      Slide Rear
      Slide Front
      OK
      ON or OFF is displayed on the GTS according to the table above.
      Result
      Proceed to
      OK
      NG

    NG
    OK
  15. PERFORM ACTIVE TEST USING GTS (POWER SEAT MOTOR)


    1. Enter the following menus: Body Electrical / Passenger Seat / Active Test.

    2. Perform the Active Test according to the display on the GTS.


      Body Electrical > Passenger Seat > Active Test
      Tester Display Measurement Item Control Range Diagnostic Note
      Seat Reclining Seat reclining operation OFF/Rear/Front -
      Front Vertical Operation Seat front vertical operation OFF/Down/Up -
      Lifter Operation Seat lifter operation OFF/Down/Up -
      Seat Slide Operation Seat slide operation OFF/Rear/Front -

      Body Electrical > Passenger Seat > Active Test
      Tester Display
      Seat Reclining

      Body Electrical > Passenger Seat > Active Test
      Tester Display
      Front Vertical Operation

      Body Electrical > Passenger Seat > Active Test
      Tester Display
      Lifter Operation

      Body Electrical > Passenger Seat > Active Test
      Tester Display
      Seat Slide Operation
      Result
      Result Proceed to
      All power seat functions operate normally A
      Slide, front vertical or lifter function does not operate normally B
      Reclining function does not operate normally C

    A
    C
    B
  16. INSPECT FRONT SEAT ADJUSTER ASSEMBLY (FRONT PASSENGER SEAT)

    Tech Tips

    Check the operation of the motor of the function that did not operate normally.


    1. Remove the front seat adjuster assembly (front passenger seat).

      Click here

    2. Inspect the front seat adjuster assembly (front passenger seat) (slide motor, front vertical motor or lifter motor).

      Click here

      Result
      Proceed to
      OK
      NG

    OK
    NG
  17. INSPECT FRONT SEATBACK FRAME SUB-ASSEMBLY (FRONT PASSENGER SEAT)


    1. Remove the front seatback frame sub-assembly (front passenger seat).

      Click here

    2. Inspect the front seatback frame sub-assembly (front passenger seat) (reclining motor).

      Click here

      Result
      Proceed to
      OK
      NG

    NG
    OK
  18. CHECK HARNESS AND CONNECTOR (POSITION CONTROL ECU AND SWITCH ASSEMBLY (FRONT PASSENGER SEAT) - POWER SEAT MOTOR)


    1. Disconnect the b16*1 or c5*2 position control ECU and switch assembly (front passenger seat) connector.


      • *1: for LHD

      • *2: for RHD

    2. Measure the resistance according to the value(s) in the table below.

      Tech Tips

      Check the wire harness and connector between the position control ECU and switch assembly (front passenger seat) and applicable motor.

      Standard Resistance
      for LHD
      Tester Connection Condition Specified Condition
      b16-3 (SLD+) - b1-2 Always Below 1 Ω
      b16-3 (SLD+) or b1-2 - Body ground Always 10 kΩ or higher
      b16-4 (SLD-) - b1-1 Always Below 1 Ω
      b16-4 (SLD-) or b1-1 - Body ground Always 10 kΩ or higher
      b16-5 (FRV-) - b2-1 Always Below 1 Ω
      b16-5 (FRV-) or b2-1 - Body ground Always 10 kΩ or higher
      b16-8 (FRV+) - b2-2 Always Below 1 Ω
      b16-8 (FRV+) or b2-2 - Body ground Always 10 kΩ or higher
      b16-10 (LFT+) - b3-2 Always Below 1 Ω
      b16-10 (LFT+) or b3-2 - Body ground Always 10 kΩ or higher
      b16-12 (LFT-) - b3-1 Always Below 1 Ω
      b16-12 (LFT-) or b3-1 - Body ground Always 10 kΩ or higher
      b16-9 (RCL+) - d2-2 Always Below 1 Ω
      b16-9 (RCL+) or d2-2 - Body ground Always 10 kΩ or higher
      b16-11 (RCL-) - d2-1 Always Below 1 Ω
      b16-11 (RCL-) or d2-1 - Body ground Always 10 kΩ or higher
      for RHD
      Tester Connection Condition Specified Condition
      c5-3 (SLD+) - c13-2 Always Below 1 Ω
      c5-3 (SLD+) or c13-2 - Body ground Always 10 kΩ or higher
      c5-4 (SLD-) - c13-1 Always Below 1 Ω
      c5-4 (SLD-) or c13-1 - Body ground Always 10 kΩ or higher
      c5-5 (FRV-) - c2-1 Always Below 1 Ω
      c5-5 (FRV-) or c2-1 - Body ground Always 10 kΩ or higher
      c5-8 (FRV+) - c2-2 Always Below 1 Ω
      c5-8 (FRV+) or c2-2 - Body ground Always 10 kΩ or higher
      c5-10 (LFT+) - c3-2 Always Below 1 Ω
      c5-10 (LFT+) or c3-2 - Body ground Always 10 kΩ or higher
      c5-12 (LFT-) - c3-1 Always Below 1 Ω
      c5-12 (LFT-) or c3-1 - Body ground Always 10 kΩ or higher
      c5-9 (RCL+) - e2-2 Always Below 1 Ω
      c5-9 (RCL+) or e2-2 - Body ground Always 10 kΩ or higher
      c5-11 (RCL-) - e2-1 Always Below 1 Ω
      c5-11 (RCL-) or e2-1 - Body ground Always 10 kΩ or higher
      Result
      Proceed to
      OK
      NG

    OK
    NG
  19. CHECK HARNESS AND CONNECTOR (POSITION CONTROL ECU AND SWITCH ASSEMBLY (FRONT PASSENGER SEAT) - BATTERY)


    1. Disconnect the b17*1 or c6*2 position control ECU and switch assembly (front passenger seat) connector.


      • *1: for LHD

      • *2: for RHD

    2. Measure the voltage according to the value(s) in the table below.

      Standard Voltage
      for LHD
      Tester Connection Condition Specified Condition
      b17-12 (SYSB) - Body ground Always 11 to 14 V
      for RHD
      Tester Connection Condition Specified Condition
      c6-12 (SYSB) - Body ground Always 11 to 14 V
      Result
      Proceed to
      OK
      NG

    OK
    NG
  20. INSPECT FRONT LUMBAR POWER SEAT SWITCH (FRONT PASSENGER SEAT)


    1. Remove the front lumbar power seat switch (front passenger seat).

      Click here

    2. Inspect the front lumbar power seat switch (front passenger seat).

      Click here

      Result
      Proceed to
      OK
      NG

    NG
    OK
  21. INSPECT LUMBAR SUPPORT ADJUSTER ASSEMBLY (FRONT PASSENGER SEAT)


    1. Remove the lumbar support adjuster assembly (front passenger seat).

      Click here

    2. Inspect the lumbar support adjuster assembly (front passenger seat).

      Click here

      Result
      Proceed to
      OK
      NG

    NG
    OK
  22. CHECK HARNESS AND CONNECTOR (POSITION CONTROL ECU AND SWITCH ASSEMBLY (FRONT PASSENGER SEAT) - FRONT LUMBAR POWER SEAT SWITCH (FRONT PASSENGER SEAT))


    1. Disconnect the b16*1 or c5*2 position control ECU and switch assembly (front passenger seat) connector.


      • *1: for LHD

      • *2: for RHD

    2. Measure the resistance according to the value(s) in the table below.

      Standard Resistance
      for LHD
      Tester Connection Condition Specified Condition
      b16-6 (+B2) - b5-5 (B) Always Below 1 Ω
      b16-6 (+B2) or b5-5 (B) - Body ground Always 10 kΩ or higher
      b16-1 (GND2) - b5-2 (E) Always Below 1 Ω
      b16-1 (GND2) or b5-2 (E) - Body ground Always 10 kΩ or higher
      for RHD
      Tester Connection Condition Specified Condition
      c5-6 (+B2) - c7-5 (B) Always Below 1 Ω
      c5-6 (+B2) or c7-5 (B) - Body ground Always 10 kΩ or higher
      c5-1 (GND2) - c7-2 (E) Always Below 1 Ω
      c5-1 (GND2) or c7-2 (E) - Body ground Always 10 kΩ or higher
      Result
      Proceed to
      OK
      NG

    NG
    OK
  23. CHECK HARNESS AND CONNECTOR (FRONT LUMBAR POWER SEAT SWITCH (FRONT PASSENGER SEAT) - LUMBAR SUPPORT ADJUSTER ASSEMBLY (FRONT PASSENGER SEAT))


    1. Measure the resistance according to the value(s) in the table below.

      Standard Resistance
      for LHD
      Tester Connection Condition Specified Condition
      b5-3 (H) - d3-2 Always Below 1 Ω
      b5-3 (H) or d3-2 - Body ground Always 10 kΩ or higher
      b5-1 (R)- d3-1 Always Below 1 Ω
      b5-1 (R) or d3-1 - Body ground Always 10 kΩ or higher
      b5-4 (U) - d4-1 Always Below 1 Ω
      b5-4 (U) or d4-1 - Body ground Always 10 kΩ or higher
      b5-6 (D)- d4-2 Always Below 1 Ω
      b5-6 (D) or d4-2 - Body ground Always 10 kΩ or higher
      for RHD
      Tester Connection Condition Specified Condition
      c7-3 (H) - e3-1 Always Below 1 Ω
      c7-3 (H) or e3-1 - Body ground Always 10 kΩ or higher
      c7-1 (R) - e3-2 Always Below 1 Ω
      c7-1 (R) or e3-2 - Body ground Always 10 kΩ or higher
      c7-4 (U) - e4-1 Always Below 1 Ω
      c7-4 (U) or e4-1 - Body ground Always 10 kΩ or higher
      c7-6 (D) - e4-2 Always Below 1 Ω
      c7-6 (D) or e4-2 - Body ground Always 10 kΩ or higher
      Result
      Proceed to
      OK
      NG

    OK
    NG