ECD SYSTEM (for DPF), Diagnostic DTC:P0617

DTC Code DTC Name
P0617 Starter Relay Circuit High

DESCRIPTION

While the engine is being cranked, positive battery voltage is applied to terminal STA of the ECM.

If the ECM detects the starter control (STA) signal while the vehicle is being driven, it determines that there is a malfunction in the STA circuit. The ECM then illuminates the MIL and stores the DTC.

This monitor runs when the vehicle has been driven at 20 km/h (12.5 mph) or more for more than 20 seconds.

P0617
DTC Detection Drive Pattern DTC Detection Condition Trouble Area
Drive the vehicle for 25 seconds or more at a speed of 20 km/h (12.5 mph) or more and an engine speed of 1000 rpm or more

Conditions (a), (b) and (c) are met for 20 seconds (1 trip detection logic):

(a) Vehicle speed is more than 20 km/h (12.5 mph).

(b) Engine speed is more than 1000 rpm.

(c) STA signal is on.


  • Starter relay circuit

  • Ignition switch

  • Park/neutral position switch assembly*

  • ECM

*: for Automatic Transmission

Related Data List
DTC No. Data List
P0617 Starter Signal

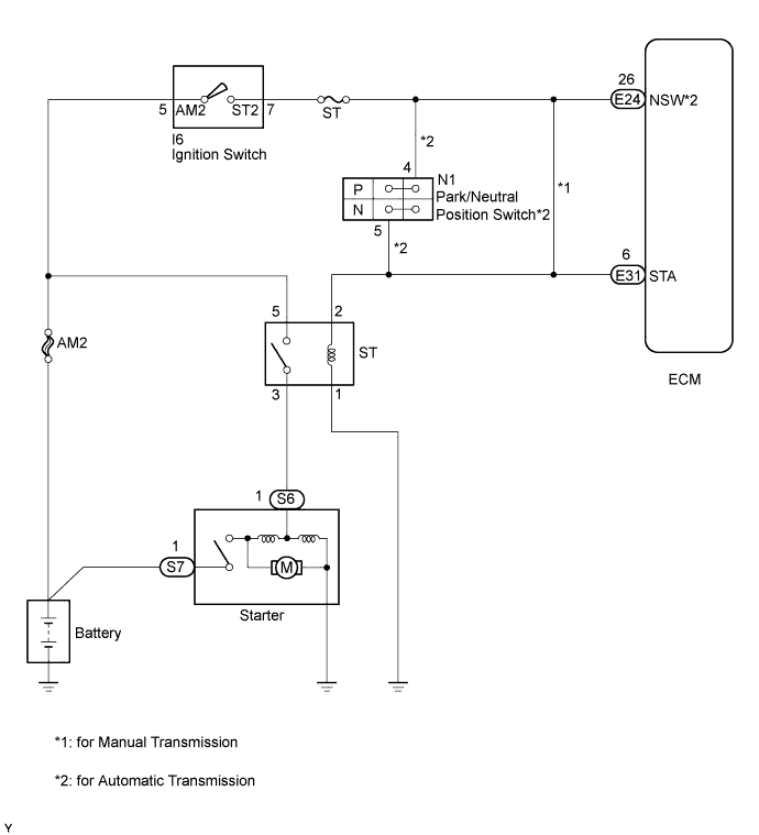
WIRING DIAGRAM

A01DZ4KE01

INSPECTION PROCEDURE

Note


  • Inspect the fuses of circuits related to this system before performing the following inspection procedure.

  • After replacing the ECM, the new ECM needs registration Click here and initialization Click here.

  • After replacing the fuel supply pump assembly, the ECM needs initialization Click here.

  • After replacing an injector assembly, the ECM needs registration Click here.

Tech Tips


  • The following troubleshooting process is based on the premise that the engine can crank normally. If the engine does not crank, proceed to Problem Symptoms Table Click here.

  • If this DTC is output, inspect the starter.

  • Read freeze frame data using the intelligent tester. Freeze frame data records the engine condition when malfunctions are detected. When troubleshooting, freeze frame data can help determine if the vehicle was moving or stationary, if the engine was warmed up or not, and other data from the time the malfunction occurred.

PROCEDURE


  1. READ VALUE USING INTELLIGENT TESTER (STARTER SIGNAL)


    1. Connect the intelligent tester to the DLC3.

    2. Turn the ignition switch to ON and turn the tester on.

    3. Enter the following menus: Powertrain / Engine and ECT / Data List / Starter Signal.

    4. Read the value displayed on the tester when the ignition switch is turned to ON.

      OK
      Ignition Switch Positions Starter Signal
      ON OFF
      START ON
      Result
      Result Proceed to
      OK A
      NG (for Manual Transmission) B
      NG (for Automatic Transmission) C

    A
    B
    C
  2. INSPECT PARK/NEUTRAL POSITION SWITCH ASSEMBLY


    1. Inspect the park/neutral position switch assembly Click here.


    NG
    OK
  3. INSPECT IGNITION SWITCH


    1. Inspect the ignition switch Click here.


    NG
    OK
  4. CHECK HARNESS AND CONNECTOR


    1. Disconnect the ignition switch connector.

    2. Disconnect the ECM connector.

    3. Measure the resistance according to the value(s) in the table below.

      Standard Resistance
      Tester Connection Condition Specified Condition
      I6-7 (ST2) or E31-6 (STA) - Body ground and other terminals Always 10 kΩ or higher
    4. Reconnect the ignition switch connector.

    5. Reconnect the ECM connector.


    NG
    OK
  5. REPLACE ECM


    1. Replace the ECM Click here.


    NEXT
  6. REPLACE PARK/NEUTRAL POSITION SWITCH ASSEMBLY


    1. Replace the park/neutral position switch assembly Click here.


    NEXT
  7. REPLACE IGNITION SWITCH


    1. Replace the ignition switch Click here.


    NEXT
  8. REPAIR OR REPLACE HARNESS OR CONNECTOR


    1. Repair or replace the harness or connector.


    NEXT
  9. CONFIRM WHETHER DTC OUTPUT RECURS


    1. Connect the intelligent tester to the DLC3.

    2. Clear the DTCs Click here.

    3. Turn the ignition switch off.

    4. Turn the ignition switch to ON.

    5. Drive the vehicle for 25 seconds or more at a speed of 20 km/h (12.5 mph) or more and an engine speed of 1000 rpm or more.

    6. Confirm that the DTC is not output again.


    NEXT