СИСТЕМА УПРАВЛЕНИЯ ГИБРИДНОЙ СИСТЕМОЙ, диагностический DTC: P0C73-776

Код DTC Наименование DTC
P0C73-776 Характеристика управления насосом охлаждающей жидкости электронного блока электродвигателя "A"

ОПИСАНИЕ

Насос системы охлаждения инвертора передает данные частоты вращения в ЭБУ гибридной системы. ЭБУ гибридной системы контролирует частоту вращения и регистрирует неисправности.

№ DTC

Неисправность

Условие обнаружения DTC

Неисправный участок

MIL

Индикация предупреждения

P0C73-776

Характеристика управления насосом охлаждающей жидкости электронного блока электродвигателя "A"

Частота вращения насоса системы охлаждения инвертора в сборе ненормально высокая или низкая (или насос остановлен) в течение 1 минуты или более.

Или насос системы охлаждения инвертора в сборе периодически останавливается после обнаружения ненормальной частоты вращения.

(логика диагностирования за 1 поездку)

  • Система охлаждения инвертора

  • Жгут проводов или разъем

  • Насос системы охлаждения инвертора в сборе

  • ЭБУ гибридной системы

Загорается

Главная контрольная лампа аварийного состояния:

Загорается

Tip:

Насос системы охлаждения инвертора в сборе работает даже тогда, когда источник питания включен в режиме (READY).

Table 1. Сопутствующие параметры Data List

№ DTC

Таблица данных ЭБУ

P0C73-776

  • Inverter W/P Revolution

  • (Inverter) W/P Run Control Duty

  • Ready Signal

Table 2. Связанное испытание Active Test

№ DTC

Параметры из Active Test

P0C73-776

Activate the (Inverter) Water Pump

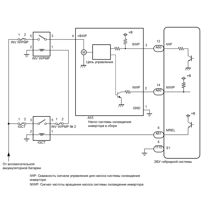
СХЕМА СОЕДИНЕНИЙ

C280815E12

ПРЕДОСТЕРЕЖЕНИЕ / ПРИМЕЧАНИЕ / УКАЗАНИЕ

Note:
  • Если выводится код DTC P0A78-284, 286, P0A79-692, 696, P0A7A-322, 324, P0A94-553 или 557, после этой проверки замените преобразователь-инвертор в сборе.

  • Если автомобиль запускается от внешнего источника и т.д и на вспомогательную аккумуляторную батарею подается чрезмерное напряжение, насос системы охлаждения инвертора может приостановить работу в связи с переходом в аварийный режим и зарегистрировать DTC.

    (При возвращении напряжения вспомогательной аккумуляторной батареи к нормальному значению насос системы охлаждения инвертора возобновит работу в нормальном режиме. В этом случае нет необходимости заменять насос системы охлаждения инвертора в сборе.)

  • Если в систему попал воздух во время прокачки при замене охлаждающей жидкости и т.д. и частота вращения насоса системы охлаждения инвертора стала ненормально высокой, насос системы охлаждения инвертора приостанавливает работу в связи с переходом в аварийный режим и ЭБУ гибридной системы может сохранить данный DTC.

    (После завершения прокачки насос системы охлаждения инвертора возобновит работу в нормальном режиме. В этом случае нет необходимости заменять насос системы охлаждения инвертора в сборе.)

Tip:

После ремонта удалите все коды DTC и убедитесь, что коды DTC не выводятся, выполнив следующую процедуру.

  1. Включите питание (READY) и подождите не менее 2 минут.

ПОРЯДОК ВЫПОЛНЕНИЯ

  1. ПРОВЕРЬТЕ КОЛИЧЕСТВО ОХЛАЖДАЮЩЕЙ ЖИДКОСТИ ГИБРИДНОЙ СИСТЕМЫ

    Нажмите здесьClick here

    Result

    Result

    Перейдите к

    Утечки не обнаружены, и уровень охлаждающей жидкости гибридной системы в расширительном бачке инвертора выше нижней отметки.

    A

    Утечки не обнаружены, и уровень охлаждающей жидкости гибридной системы в расширительном бачке инвертора ниже нижней отметки.

    B

    Обнаружены утечки охлаждающей жидкости гибридной системы.

    C

    B

    ДОБАВЬТЕ ОХЛАЖДАЮЩУЮ ЖИДКОСТЬ ГИБРИДНОЙ СИСТЕМЫ

    C

    ПРОВЕРЬТЕ, НЕТ ЛИ УТЕЧЕК ОХЛАЖДАЮЩЕЙ ЖИДКОСТИ ГИБРИДНОЙ СИСТЕМЫ

    Note:

    В случае утечки охлаждающей жидкости насос системы охлаждения инвертора в сборе переходит в аварийный режим работы. Если насос системы охлаждения инвертора в сборе не является причиной утечки охлаждающей жидкости, заменять его не требуется.

    A
  2. ПРОВЕРЬТЕ ШЛАНГ ОХЛАЖДАЮЩЕЙ ЖИДКОСТИ

    Нажмите здесьClick here

    Результат

    Перейти к

    OK

    НЕ СООТВ.

    НЕ СООТВ.

    ОТРЕМОНТИРУЙТЕ ИЛИ ЗАМЕНИТЕ ШЛАНГ ОХЛАЖДАЮЩЕЙ ЖИДКОСТИ

    СООТВ
  3. СНИМИТЕ ПОКАЗАНИЯ GTS (ЧАСТОТА ВРАЩЕНИЯ НАСОСА СИСТЕМЫ ОХЛАЖДЕНИЯ ИНВЕРТОРА)

    Note:

    Проверку следует выполнять только при напряжении вспомогательной аккумуляторной батареи не менее 11 В.

    Tip:
    • При низком напряжении вспомогательной аккумуляторной батареи насос системы охлаждения инвертора может не работать.

    • Если в цепи сигнала насоса системы охлаждения инвертора (SWP - IWP) имеется обрыв, или ее соединение неисправно, производится принудительное включение насоса системы охлаждения инвертора.

    1. Подключите GTS к DLC3.

    2. Включите питание (IG).

    3. Войдите в следующие меню: Powertrain / Hybrid Control / Data List / Inverter W/P Revolution.

      Powertrain > Hybrid Control > Data List

      Информация на дисплее прибора

      Inverter W/P Revolution

    4. Считайте данные в режиме Data List.

      Result

      Информация на дисплее прибора

      Условие

      Заданные условия

      Inverter W/P Revolution

      Зажигание включено (IG)

      Не более 625 об/мин

      Tip:

      Когда насос системы охлаждения инвертора не работает, значение параметра Data List "Inverter W/P Revolution" составляет менее 625 об/мин.

    5. Выключите зажигание.

    Результат

    Перейти к

    OK

    НЕ СООТВ.

    НЕ СООТВ.

    ПРОВЕРЬТЕ ПОДКЛЮЧЕНИЕ РАЗЪЕМА (РАЗЪЕМА ЭБУ ГИБРИДНОЙ СИСТЕМЫ)Click here

    OK
  4. УДАЛИТЕ DTC

    Нажмите здесьClick here

    Результат

    Перейти к

    СЛЕДУЮЩЕЕ -

    СЛЕДУЮЩЕЕ -
  5. СНИМИТЕ ПОКАЗАНИЯ GTS (ACTIVATE THE (INVERTER) WATER PUMP)

    Note:

    Проверку следует выполнять только при напряжении вспомогательной аккумуляторной батареи не менее 11 В.

    Tip:

    При низком напряжении вспомогательной аккумуляторной батареи насос системы охлаждения инвертора может не работать.

    1. Подключите GTS к DLC3.

    2. Включите зажигание (IG).

    3. Войдите в следующие меню: Powertrain / Hybrid Control / Active Test / Activate the (Inverter) Water Pump.

      Powertrain > Hybrid Control > Active Test

      Информация на дисплее прибора

      Activate the (Inverter) Water Pump

    4. Выберите параметр "Inverter W/P Revolution" в списке Data List.

      Powertrain > Hybrid Control > Data List

      Информация на дисплее прибора

      Inverter W/P Revolution

    5. Проводя испытание Activate the (Inverter) Water Pump" (включение насоса системы охлаждения (инвертора)), контролируйте значение "Inverter W/P Revolution" (частота вращения насоса системы охлаждения инвертора) в списке параметров Data List.

      Result

      Информация на дисплее прибора

      Условие

      Заданные условия

      Inverter W/P Revolution

      Питание включено (IG)

      2250 - 5625 об/мин

      Tip:
      • Испытание Active Test следует выполнять при температуре охлаждающей жидкости инвертора от -15 до 65°C (от 5 до 149°F).

      • Когда насос системы охлаждения инвертора не работает, значение параметра Data List "Inverter W/P Revolution" составляет менее 625 об/мин.

    6. Выключите зажигание.

    Результат

    Перейти к

    OK

    НЕ СООТВ.

    НЕ СООТВ.

    ПРОВЕРЬТЕ ПОДКЛЮЧЕНИЕ РАЗЪЕМА (РАЗЪЕМА ЭБУ ГИБРИДНОЙ СИСТЕМЫ)Click here

    СООТВ
  6. ПРОВЕРЬТЕ ОХЛАЖДАЮЩУЮ ЖИДКОСТЬ ГИБРИДНОЙ СИСТЕМЫ (ПРОВЕРЬТЕ, ВОЗНИКАЛИ ЛИ УСЛОВИЯ, КОТОРЫЕ МОГЛИ ВЫЗВАТЬ ЗАМЕРЗАНИЕ ЖИДКОСТИ)

    Нажмите здесьClick hereClick here

    Result

    Result

    Перейдите к

    Значение "Ambient Temperature" превышает температуру замерзания охлаждающей жидкости гибридной системы.

    A

    Значение "Ambient Temperature" ниже температуры замерзания охлаждающей жидкости гибридной системы.

    B

    A

    ЗАМЕНИТЕ НАСОС СИСТЕМЫ ОХЛАЖДЕНИЯ ИНВЕРТОРА В СБОРЕ

    Нажмите здесьClick here

    B

    ЗАМЕНИТЕ ОХЛАЖДАЮЩУЮ ЖИДКОСТЬ ГИБРИДНОЙ СИСТЕМЫ

    Нажмите здесьClick here

  7. ПРОВЕРЬТЕ ПОДКЛЮЧЕНИЕ РАЗЪЕМА (ЭБУ ГИБРИДНОЙ СИСТЕМЫ)

    Нажмите здесьClick hereClick here

    Результат

    Перейти к

    OK

    НЕ СООТВ.

    НЕ СООТВ.

    ПРОВЕРЬТЕ НАДЕЖНОСТЬ ПОДКЛЮЧЕНИЯ

    СООТВ
  8. ПРОВЕРЬТЕ ПОДКЛЮЧЕНИЕ РАЗЪЕМА (РАЗЪЕМ НАСОСА СИСТЕМЫ ОХЛАЖДЕНИЯ ИНВЕРТОРА)

    1. A314361

      Проверьте надежность подключения и давление соответствующих контактов разъема насоса системы охлаждения инвертора в сборе.

      Нажмите здесьClick here

      OK

      Разъем подсоединен надежно, нарушений контакта нет.

    Результат

    Перейти к

    OK

    НЕ СООТВ.

    НЕ СООТВ.

    ПРОВЕРЬТЕ НАДЕЖНОСТЬ ПОДКЛЮЧЕНИЯ

    СООТВ
  9. ПРОВЕРЬТЕ ЖГУТ ПРОВОДОВ И РАЗЪЕМ (ЭБУ ГИБРИДНОЙ СИСТЕМЫ - НАСОС СИСТЕМЫ ОХЛАЖДЕНИЯ ИНВЕРТОРА В СБОРЕ)

    1. Отсоедините разъем A60 ЭБУ гибридной системы.

    2. Отсоедините разъем A55 насоса системы охлаждения инвертора в сборе.

    3. Измерьте сопротивление в соответствии со значениями, приведенными в таблице ниже.

      A260030C16

      *a

      Вид сзади разъема со стороны жгута проводов

      (К ЭБУ гибридной системы)

      *b

      Вид спереди разъема со стороны жгута проводов:

      (к насосу системы охлаждения инвертора в сборе)

      Номинальное сопротивление (при проверке на обрыв)

      Подключение диагностического прибора

      Условие

      Номинальное значение

      A60-13 (IWP) - A55-3 (SWP)

      Питание выключено

      Менее 1 Ом

      Номинальное сопротивление (при проверке на короткое замыкание)

      Подключение диагностического прибора

      Условие

      Номинальное значение

      A60-13 (IWP) или A55-3 (SWP) - масса и другие контакты

      Питание выключено

      10 кОм или более

    4. Подсоедините разъем A55 насоса системы охлаждения инвертора в сборе.

    5. Подсоедините разъем A60 ЭБУ гибридной системы.

    Result

    Перейти к

    OK

    НЕ СООТВ.

    НЕ СООТВ.

    ОТРЕМОНТИРУЙТЕ ИЛИ ЗАМЕНИТЕ ЖГУТ ПРОВОДОВ ИЛИ РАЗЪЕМ

    СООТВ
  10. СНИМИТЕ ПОКАЗАНИЯ GTS (ЧАСТОТА ВРАЩЕНИЯ НАСОСА СИСТЕМЫ ОХЛАЖДЕНИЯ ИНВЕРТОРА)

    Note:

    Проверку следует выполнять только при напряжении вспомогательной аккумуляторной батареи не менее 11 В.

    Tip:

    При низком напряжении вспомогательной аккумуляторной батареи насос системы охлаждения инвертора может не работать.

    1. Подключите GTS к DLC3.

    2. C308828C02

      *1

      Блок реле № 1 моторного отсека

      *2

      Предохранитель INV W/ PMP

      Извлеките предохранитель INV W/PMP из блока реле моторного отсека № 1.

    3. Включите зажигание (IG).

    4. Войдите в следующие меню: Powertrain / Hybrid Control / Data List / Inverter W/P Revolution.

      Powertrain > Hybrid Control > Data List

      Информация на дисплее прибора

      Inverter W/P Revolution

    5. Считайте данные в режиме Data List.

      Result

      Информация на дисплее прибора

      Условие

      Заданные условия

      Inverter W/P Revolution

      Питание включено (IG)

      Не более 125 об/мин

    6. Выключите зажигание.

    7. Установите предохранитель INV W/PMP.

    Результат

    Перейти к

    OK

    НЕ СООТВ.

    НЕ СООТВ.

    ЗАМЕНИТЕ ЭБУ ГИБРИДНОЙ СИСТЕМЫ

    Нажмите здесьClick here

    СООТВ
  11. ПРОВЕРЬТЕ ЖГУТ ПРОВОДОВ И РАЗЪЕМ (ЭБУ ГИБРИДНОЙ СИСТЕМЫ - НАСОС СИСТЕМЫ ОХЛАЖДЕНИЯ ИНВЕРТОРА В СБОРЕ)

    1. Отсоедините разъем A60 ЭБУ гибридной системы.

    2. Включите зажигание (IG).

    3. A204443C68

      *a

      Вид сзади разъема со стороны жгута проводов

      (к ЭБУ гибридной системы)

      Измерьте напряжение в соответствии со значениями, приведенными в таблице.

      Номинальное напряжение

      Подключение диагностического прибора

      Условие

      Номинальное значение

      A60-13 (IWP) - I115-6 (E1)

      Питание включено (IG)

      11—14 В

      Note:

      Включение зажигания (IG) при отсоединенном разъеме ЭБУ гибридной системы приведет к сохранению других кодов DTC. После выполнения проверки удалите коды DTC.

    4. Выключите зажигание.

    5. Подсоедините разъем A60 ЭБУ гибридной системы.

    Result

    Перейти к

    OK

    НЕ СООТВ.

    НЕ СООТВ.

    ЗАМЕНИТЕ НАСОС СИСТЕМЫ ОХЛАЖДЕНИЯ ИНВЕРТОРА В СБОРЕ

    Нажмите здесьClick here

    СООТВ
  12. ПРОВЕРЬТЕ ЭБУ ГИБРИДНОЙ СИСТЕМЫ (ФОРМУ СИГНАЛА)

    1. Подсоедините осциллограф к контактам ЭБУ гибридной системы, указанным в таблице ниже.

    2. Включите зажигание (IG).

    3. A311542C32

      *a

      Устройство с подсоединенным жгутом проводов

      (ЭБУ гибридной системы)

      Проверьте форму сигнала между контактами ЭБУ гибридной системы при установке выключателя питания в состояние ON (ВКЛ) (IG).

      Параметр

      Описание

      Контакт

      A60-13 (IWP) - I115-6 (E1)

      Настройка оборудования

      5 В/дел., 50 мс/дел.

      Условие

      Питание включено (IG)

      OK

      Скважность сигнала составляет 3-9%.

    4. Выключите зажигание.

    Результат

    Перейти к

    OK

    НЕ СООТВ.

    OK

    ЗАМЕНИТЕ НАСОС СИСТЕМЫ ОХЛАЖДЕНИЯ ИНВЕРТОРА В СБОРЕ

    Нажмите здесьClick here

    NG

    ЗАМЕНИТЕ ЭБУ ГИБРИДНОЙ СИСТЕМЫ

    Нажмите здесьClick here