SFI SYSTEM(w/ EGR System), Diagnostic DTC:P0443

DTC Code DTC Name
P0443 Evaporative Emission Control System Purge Control Valve Circuit

DESCRIPTION

To reduce hydrocarbon (HC) emissions, evaporated fuel from the fuel tank is routed through a charcoal canister to the intake manifold for combustion in the cylinders.

The ECM changes the duty signals to the purge VSV (Vacuum Switching Valve for Purge Control) so that the intake amount of hydrocarbon (HC) emissions is appropriate for the driving conditions (engine load, engine speed, vehicle speed, etc.) after the engine is warmed up.

DTC No.

Detection Item

DTC Detection Condition

Trouble Area

MIL

Memory

P0443

Evaporative Emission Control System Purge Control Valve Circuit

Both of the following conditions (a) and (b) are met (1 trip detection logic):

(a) The target control value and actual control value do not match for 10 seconds or more.

(b) The target control value and actual control value do not match for 80 times or more.

  • Open or short in purge VSV circuit

  • Purge VSV

  • EFI-MAIN relay

  • ECM

Comes on

DTC stored

CONFIRMATION DRIVING PATTERN

A179391E58
  1. Connect the GTS to the DLC3.

  2. Turn the power switch on (IG) and turn the GTS on.

  3. Clear the DTCs (even if no DTCs are stored, perform the clear DTC procedure).

  4. Turn the power switch off and wait for at least 30 seconds.

  5. Turn the power switch on (IG) and turn the GTS on.

  6. Put the engine in inspection mode (maintenance mode).

    Click hereClick hereClick here

  7. Start the engine and warm it up until the engine coolant temperature is 75°C (167°F) or higher [A].

    Tip:

    The A/C switch and all accessory switches should be off.

  8. Idle the engine for 15 minutes or more [B].

    Tip:

    Check the EVAP (Purge) VSV item in the Data List. When the value of this item is between 5 and 95%, the judgment will be performed.

  9. Enter the following menus: Powertrain / Engine and ECT / Trouble Codes [C].

  10. Read the pending DTCs.

    Tip:
    • If a pending DTC is output, the system is malfunctioning.

    • If a pending DTC is not output, perform the following procedure.

  11. Enter the following menus: Powertrain / Engine and ECT / Utility / All Readiness.

  12. Input the DTC: P0443.

  13. Check the DTC judgment result.

    GTS Display

    Description

    NORMAL

    • DTC judgment completed

    • System normal

    ABNORMAL

    • DTC judgment completed

    • System abnormal

    INCOMPLETE

    • DTC judgment not completed

    • Perform driving pattern after confirming DTC enabling conditions

    N/A

    • Unable to perform DTC judgment

    • Number of DTCs which do not fulfill DTC preconditions has reached ECU memory limit

    Tip:
    • If the judgment result shows NORMAL, the system is normal.

    • If the judgment result shows ABNORMAL, the system has a malfunction.

    • If the judgment result shows INCOMPLETE or N/A, perform steps [D] and [E].

  14. With the engine running, drive the vehicle at a constant speed between 40 and 60 km/h (25 and 37 mph) for 10 minutes or more [D].

    CAUTION:

    When performing the confirmation driving pattern, obey all speed limits and traffic laws.

    Tip:

    If the engine stops, further depress the accelerator pedal to restart the engine.

  15. Check the DTC judgment result again [E].

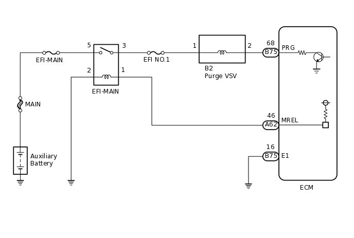
WIRING DIAGRAM

A300176E11

CAUTION / NOTICE / HINT

Note:

Inspect the fuses of circuits related to this system before performing the following procedure.

Tip:

Read freeze frame data using the GTS. The ECM records vehicle and driving condition information as freeze frame data the moment a DTC is stored. When troubleshooting, freeze frame data can help determine if the vehicle was moving or stationary, if the engine was warmed up or not, if the air fuel ratio was lean or rich, and other data from the time the malfunction occurred.

PROCEDURE

  1. PERFORM ACTIVE TEST USING GTS (ACTIVATE THE VSV FOR EVAP CONTROL)

    1. A330659C01

      *1

      Purge VSV

      *2

      Fuel Vapor Feed Hose (to Canister)

      Connect the GTS to the DLC3.

    2. Disconnect the fuel vapor feed hose (on the canister side) from the purge VSV.

    3. Turn the power switch on (IG).

    4. Turn the GTS on.

    5. Put the engine in inspection mode (maintenance mode).

      Click here

      Powertrain > Hybrid Control > Utility

      Tester Display

      Inspection Mode

    6. Start the engine.

    7. Enter the following menus: Powertrain / Engine and ECT / Active Test / Activate the VSV for Evap Control.

      Powertrain > Engine and ECT > Active Test

      Tester Display

      Activate the VSV for Evap Control

    8. Operate the purge VSV and check the air flow.

      OK

      GTS Operation

      Specified Condition

      ON

      Air flows

      OFF

      Air does not flow

      Tip:

      Jiggle the wire harness and connector to increase the likelihood of detecting malfunctions that do not always occur.

    Result

    Proceed to

    OK

    NG

    OK

    CHECK FOR INTERMITTENT PROBLEMS

    NG
  2. INSPECT PURGE VSV

    1. Inspect the purge VSV.

      Click here

    Result

    Proceed to

    OK

    NG

    NG

    REPLACE PURGE VSV

    OK
  3. CHECK TERMINAL VOLTAGE (POWER SOURCE OF PURGE VSV)

    1. A225830C62

      *a

      Front view of wire harness connector

      (to Purge VSV)

      Disconnect the purge VSV connector.

    2. Turn the power switch on (IG).

    3. Measure the voltage according to the value(s) in the table below.

      Standard Voltage

      Tester Connection

      Condition

      Specified Condition

      B2-1 - Body ground

      Power switch on (IG)

      11 to 14 V

    Result

    Proceed to

    OK

    NG

    NG

    CHECK HARNESS AND CONNECTOR (EFI-MAIN RELAY - PURGE VSV)Click here

    OK
  4. CHECK HARNESS AND CONNECTOR (PURGE VSV - ECM)

    1. Disconnect the purge VSV connector.

    2. Disconnect the ECM connector.

    3. Measure the resistance according to the value(s) in the table below.

      Standard Resistance

      Tester Connection

      Condition

      Specified Condition

      B2-2 - B75-68 (PRG)

      Always

      Below 1 Ω

      B2-2 or B75-68 (PRG) - Body ground and other terminals

      Always

      10 kΩ or higher

    Result

    Proceed to

    OK

    NG

    OK

    REPLACE ECM

    NG

    REPAIR OR REPLACE HARNESS OR CONNECTOR

  5. CHECK HARNESS AND CONNECTOR (EFI-MAIN RELAY - PURGE VSV)

    1. Disconnect the purge VSV connector.

    2. Remove the EFI-MAIN relay from the engine room relay block and junction block assembly.

    3. Measure the resistance according to the value(s) in the table below.

      Standard Resistance

      Tester Connection

      Condition

      Specified Condition

      3 (EFI-MAIN relay) - B2-1

      Always

      Below 1 Ω

      3 (EFI-MAIN relay) or B2-1 - Body ground

      Always

      10 kΩ or higher

    Result

    Proceed to

    OK

    NG

    OK

    GO TO ECM POWER SOURCE CIRCUIT

    NG

    REPAIR OR REPLACE HARNESS OR CONNECTOR