THEFT DETERRENT SYSTEM, Diagnostic DTC:B276A

DTC Code DTC Name
B276A Short to GND in Tilt Sensor Signal Circuit

DESCRIPTION

This DTC is stored when terminal CSIF of the tilt sensor (yaw rate sensor assembly) has not received a signal for 5 seconds or more.

This DTC is stored when terminal CSIF of the tilt sensor (yaw rate sensor) has not received a signal for 5 seconds or more.

DTC No.

Detection Item

DTC Detection Condition

Trouble Area

B276A

Short to GND in Tilt Sensor Signal Circuit

Terminal CSIF of tilt sensor (yaw rate sensor assembly) has not received signal for 5 seconds or more

  • Tilt sensor (yaw rate sensor assembly)

  • Main body ECU (multiplex network body ECU)

  • Harness or connector

WIRING DIAGRAM

B312497E15

CAUTION / NOTICE / HINT

Note:
  • Inspect the fuses for circuits related to this system before performing the following inspection procedure.

  • When replacing the main body ECU (multiplex network body ECU), make sure to replace it with a new one.

PROCEDURE

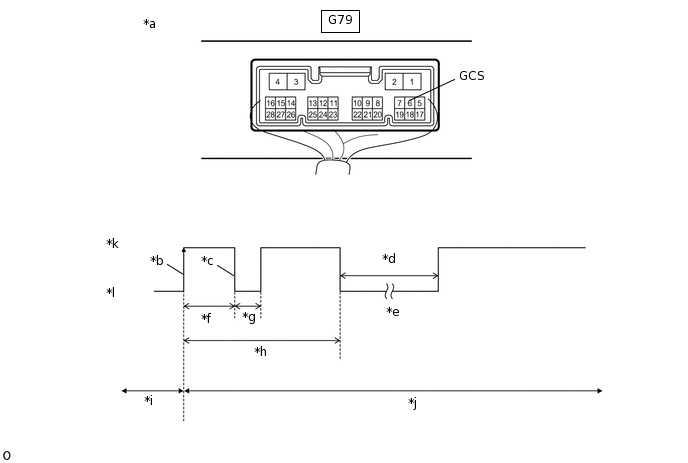
  1. CHECK WAVEFORM (TILT SENSOR [YAW RATE SENSOR ASSEMBLY]) (CSIF)

    1. Using an oscilloscope, check the waveform.

      B312498C05

      *a

      Component with harness connected

      (Main Body ECU [Multiplex Network Body ECU])

      *b

      CSIF Initial Signal

      *c

      CSIF Initial Response

      *d

      Approximately 1.0 seconds

      *e

      Initial Diagnosis

      *f

      Approximately 1.0 to 1.6 seconds

      *g

      Approximately 0.05 seconds

      *h

      Approximately 5.5 seconds

      *i

      Disarmed State

      *j

      Arming Preparation State

      *k

      HI

      *l

      LO

      Table 1. Measurement Condition

      Tester Connection

      Content

      Tester Connection

      G79-6 (GCS) - Body ground

      Tool Setting

      2 V/DIV., 100 ms./DIV.

      Condition

      Theft deterrent system is set (system changes from disarmed state to arming preparation state)

      Tip:
      • If the tilt sensor (yaw rate sensor assembly) is normal, an initial response is output in response to the HI input from the main body ECU (multiplex network body ECU).

      • If the waveform output remains LO, there may be a problem with the main body ECU (multiplex network body ECU), as there is no input from the main body ECU (multiplex network body ECU).

      OK

      The waveform displays properly (HI is 6.5 V or higher and LO is below 1 V).

    Result

    Proceed to

    OK

    NG

    OK

    USE SIMULATION METHOD TO CHECK

    NG
  2. CHECK VOLTAGE (TILT SENSOR [YAW RATE SENSOR ASSEMBLY]) (CSIF)

    1. B309727C02

      *a

      Front view of wire harness connector

      (to Tilt Sensor [Yaw Rate Sensor Assembly])

      Disconnect the tilt sensor (yaw rate sensor assembly) connector.

    2. Measure the voltage according to the value(s) in the table below.

      Standard Voltage

      Tester Connection

      Condition

      N16-5 (CSIF) - N16-1 (GND)

      Immediately after theft deterrent system set

      Result

      Result

      Proceed to

      CSIF voltage is below 1 V when theft deterrent system is set

      A

      CSIF voltage is 6.5 V or higher when theft deterrent system is set

      B

      Tip:

      With connector N16 of the tilt sensor (yaw rate sensor assembly) disconnected, measure the voltage at CSIF when the theft deterrent system is set.

    B

    REPLACE TILT SENSOR (YAW RATE SENSOR ASSEMBLY)

    A
  3. CHECK HARNESS AND CONNECTOR (MAIN BODY ECU [MULTIPLEX NETWORK BODY ECU] - TILT SENSOR [YAW RATE SENSOR ASSEMBLY])

    1. Disconnect the G79 main body ECU (multiplex network body ECU) connector.

    2. Disconnect the N16 tilt sensor (yaw rate sensor assembly) connector.

    3. Measure the resistance according to the value(s) in the table below.

      Standard Resistance

      Tester Connection

      Condition

      Specified Condition

      G79-6 (GCS) - N16-5 (CSIF)

      Always

      Below 1 Ω

      G79-6 (GCS) - Body ground

      Always

      10 kΩ or higher

      N16-5 (CSIF) - Body ground

      Always

      10 kΩ or higher

    Result

    Proceed to

    OK

    NG

    OK

    REPLACE MAIN BODY ECU (MULTIPLEX NETWORK BODY ECU)

    NG

    REPAIR OR REPLACE HARNESS OR CONNECTOR